Integrated Water-Power System Resilience Analysis in a Southeastern Idaho Irrigation District: Minidoka Case Study
Abstract
:1. Introduction
Defining Resilience
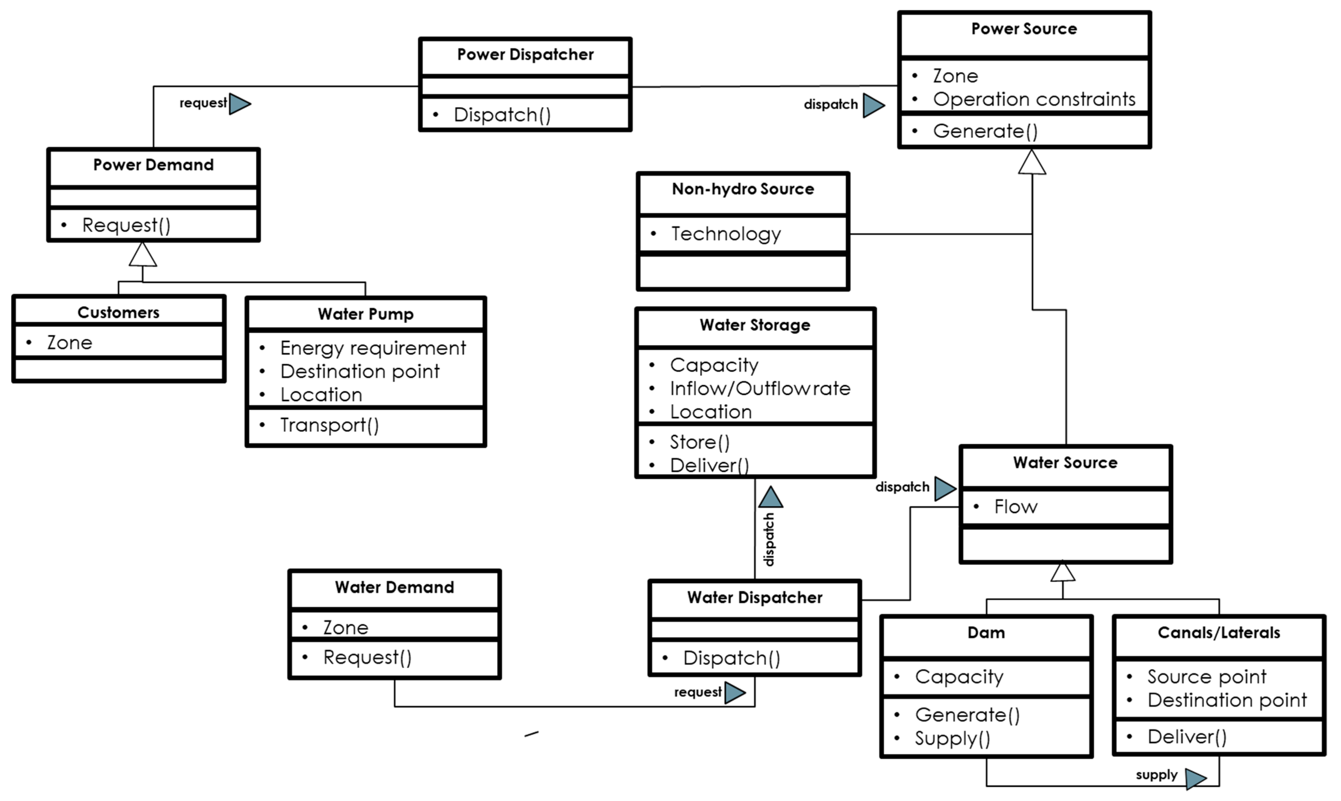
2. Modeling Approach
3. Case Study Background and Results
3.1. Study Area
3.2. Model Input and Validation
3.3. Experiments
3.3.1. How Does System Function in Normal versus Low Flow Year?
3.3.2. How Does the System Function in Situations of Water Demand Increase?
3.3.3. How Does the System Function in the Situation of Pump Failure/Power Outage?
3.3.4. How Does the System Function in a Situation where the Reservoir Is Empty?
3.4. Crop Impact
4. Discussion and Conclusions
- Low flow year effects are mostly felt in the power system, with not only a potential reduction in thermoelectric generation due to cooling requirements, but also a shift in the energy mix. With a water supply reduction between 20% and 30%, power generated from hydro plants drops by about 20%, placing the burden on other energy supply sources.
- The overall system appears to be resilient despite an unexpected increase in water demand. The storage remains at about 86% of full capacity, 2.2 times that of the minimum level in the last decade.
- The dam and district pumps seem to present the most vulnerable points in the system, causing a substantial amount of unmet demand when disrupted, leading to a need for large imports of power, and ultimately costs.
Supplementary Materials
Author Contributions
Funding
Data Availability Statement
Acknowledgments
Conflicts of Interest
References
- Bukhary, S.; Batista, J.; Ahmad, S. An Analysis of Energy Consumption and the Use of Renewables for a Small Drinking Water Treatment Plant. Water 2020, 12, 28. [Google Scholar] [CrossRef] [Green Version]
- Smith, K.; Liu, S. Energy for conventional water supply and wastewater treatment in urban China: A review. Glob. Chall. 2017, 1, 1600016. [Google Scholar] [CrossRef]
- Van Vliet, M.T.; Wiberg, D.; Leduc, S.; Riahi, K. Power-generation system vulnerability and adaptation to changes in climate and water resources. Nat. Clim. Chang. 2016, 6, 375–380. [Google Scholar] [CrossRef]
- DeNooyer, T.A.; Peschel, J.M.; Zhang, Z.; Stillwell, A.S. Integrating water resources and power generation: The energy–water nexus in Illinois. Appl. Energy 2016, 162, 363–371. [Google Scholar] [CrossRef]
- Fabiola, R. How the nexus of water/food/energy can be seen with the perspective of people well being and the Italian BES framework. Agric. Agric. Sci. Procedia 2016, 8, 732–740. [Google Scholar] [CrossRef] [Green Version]
- Engström, R.E.; Howells, M.; Destouni, G.; Bhatt, V.; Bazilian, M.; Rogner, H.-H. Connecting the resource nexus to basic urban service provision–with a focus on water-energy interactions in New York City. Sustain. Cities Soc. 2017, 31, 83–94. [Google Scholar] [CrossRef]
- Minne, L.; Pandit, A.; Crittenden, J.C.; Begovic, M.M.; Kim, I.; Jeong, H.; James, J.-A.; Lu, Z.; Xu, M.; French, S. Energy and water interdependence, and their implications for urban areas. In Electrical Transmission Systems and Smart Grids; Springer: Berlin/Heidelberg, Germany, 2013; pp. 239–270. [Google Scholar]
- DOE. The Water-Energy Nexus: Challenges and Opportunities; Department of Energy: Washigton, DC, USA, 2014.
- Koech, R.; Langat, P. Improving Irrigation Water Use Efficiency: A Review of Advances, Challenges and Opportunities in the Australian Context. Water 2018, 10, 1771. [Google Scholar] [CrossRef] [Green Version]
- Luna, T.; Ribau, J.; Figueiredo, D.; Alves, R. Improving energy efficiency in water supply systems with pump scheduling optimization. J. Clean. Prod. 2019, 213, 342–356. [Google Scholar] [CrossRef]
- Mercedes Garcia, A.V.; López-Jiménez, P.A.; Sánchez-Romero, F.-J.; Pérez-Sánchez, M. Objectives, Keys and Results in the Water Networks to Reach the Sustainable Development Goals. Water 2021, 13, 1268. [Google Scholar] [CrossRef]
- Vincent, C.; Tidwell, B.M.; Zemlick, K. The Geographic Footprint of Electricity Use for Water Services in the Western U.S. Environ. Sci Technol. 2014, 15, 7. [Google Scholar]
- DHS. Fact Sheet: Executive Order (EO) 13636 Improving Critical Infrastructure Cybersecurity and Presidential Policy Directive (PPD) 21 Critical Infrastructure Security and Resilience; Cybersecurity & Infrastructure Security Agency: Washigton, DC, USA, 2013.
- Newell, B.; Marsh, D.M.; Sharma, D. Enhancing the resilience of the Australian national electricity market: Taking a systems approach in policy development. Ecol. Soc. 2011, 16, 15–36. [Google Scholar] [CrossRef] [Green Version]
- Payet-Burin, R.; Kromann, M.; Pereira-Cardenal, S.; Strzepek, K.M.; Bauer-Gottwein, P. WHAT-IF: An open-source decision support tool for water infrastructure investment planning within the water–energy–food–climate nexus. Hydrol. Earth Syst. Sci. 2019, 23, 4129–4152. [Google Scholar] [CrossRef] [Green Version]
- Vinca, A.; Parkinson, S.; Byers, E.; Burek, P.; Khan, Z.; Krey, V.; Diuana, F.A.; Wang, Y.; Ilyas, A.; Köberle, A.C. The NExus Solutions Tool (NEST) v1. 0: An open platform for optimizing multi-scale energy–water–land system transformations. Geosci. Model Dev. 2020, 13, 1095–1121. [Google Scholar] [CrossRef] [Green Version]
- Saif, Y.; Almansoori, A. An optimization framework for the climate, land, energy, and water (CLEWs) nexus by a discrete optimization model. Energy Procedia 2017, 105, 3232–3238. [Google Scholar] [CrossRef]
- Almulla, Y.; Ramirez, C.; Pegios, K.; Korkovelos, A.; Strasser, L.D.; Lipponen, A.; Howells, M. A GIS-based approach to inform agriculture-water-energy nexus planning in the North Western Sahara Aquifer System (NWSAS). Sustainability 2020, 12, 7043. [Google Scholar] [CrossRef]
- Oikonomou, K.; Parvania, M.; Khatami, R. Optimal demand response scheduling for water distribution systems. IEEE Trans. Ind. Inform. 2018, 14, 5112–5122. [Google Scholar] [CrossRef]
- Oikonomou, K.; Parvania, M.; Burian, S. Integrating water distribution energy flexibility in power systems operation. In Proceedings of the 2017 IEEE Power & Energy Society General Meeting, Chicago, IL, USA, 16–20 July 2017; pp. 1–5. [Google Scholar]
- Qin, Y.; Curmi, E.; Kopec, G.M.; Allwood, J.M.; Richards, K.S. China’s energy-water nexus–assessment of the energy sector’s compliance with the “3 Red Lines” industrial water policy. Energy Policy 2015, 82, 131–143. [Google Scholar] [CrossRef] [Green Version]
- Dubreuil, A.; Assoumou, E.; Bouckaert, S.; Selosse, S.; Maı, N. Water modeling in an energy optimization framework–The water-scarce middle east context. Appl. Energy 2013, 101, 268–279. [Google Scholar] [CrossRef]
- Rieger, C.G. Resilient control systems practical metrics basis for defining mission impact. In Proceedings of the 2014 7th International Symposium on Resilient Control Systems (ISRCS), Denver, CO, USA, 19–21 August 2014; pp. 1–10. [Google Scholar]
- McJunkin, T.R.; Rieger, C.G. Electricity distribution system resilient control system metrics. In Proceedings of the 2017 Resilience Week (RWS), Wilmington, DE, USA, 18–22 September 2017; pp. 103–112. [Google Scholar]
- Vaagensmith, B.; McJunkin, T.; Vedros, K.; Reeves, J.; Wayment, J.; Boire, L.; Rieger, C.; Case, J. An integrated approach to improving power grid reliability: Merging of probabilistic risk assessment with resilience metrics. In Proceedings of the 2018 Resilience Week (RWS), Denver, CO, USA, 20–23 August 2018; pp. 139–146. [Google Scholar]
- Shinozuka, M.; Chang, S.E.; Cheng, T.-C.; Feng, M.; O’rourke, T.D.; Saadeghvaziri, M.A.; Dong, X.; Jin, X.; Wang, Y.; Shi, P. Resilience of Integrated Power and Water Systems; Citeseer: Berkeley, CA, USA, 2004. [Google Scholar]
- Simonovic, S.P.; Arunkumar, R. Comparison of static and dynamic resilience for a multipurpose reservoir operation. Water Resour. Res. 2016, 52, 8630–8649. [Google Scholar] [CrossRef]
- Akplogan, M.; Quesnel, G.; Garcia, F.; Joannon, A.; Martin-Clouaire, R. Towards a deliberative agent system based on DEVS formalism for application in agriculture. In Proceedings of the 2010 Summer Computer Simulation Conference, Ottawa, ON, Canada, 11–14 July 2010; pp. 250–257. [Google Scholar]
- Xiao, H.; Cao, M. Balancing the demand and supply of a power grid system via reliability modeling and maintenance optimization. Energy 2020, 210, 118470. [Google Scholar] [CrossRef]
- Walmsley, N.; Pearce, G. Towards sustainable water resources management: Bringing the Strategic Approach up-to-date. Irrig. Drain. Syst. 2010, 24, 191–203. [Google Scholar] [CrossRef]
- BPA. BPA Balancing Authority Load and Total Wind, Hydro, Fossil/Biomass, Nuclear Generation, and Net Interchange, Near-Real-Time. 2021. Available online: https://transmission.bpa.gov/Business/Operations/Wind/baltwg3.aspx (accessed on 10 August 2021).
- BoR. MID Facilities GIS Map; Bureau of Reclamation: Rupert, ID, USA, 2020. [Google Scholar]
- MID. Water Master Report for Minidoka Irrigation District 2019; Minidoka Irrigation District: Rupert, ID, USA, 2019.
- WU. Weather Underground. 2021. Available online: https://www.wunderground.com/ (accessed on 10 August 2021).
- Stene, E.A. The Minidoka Project; United States Bureau of Reclamation: Rupert, ID, USA, 1997. [Google Scholar]
- US Census. 2019 U.S. Population Estimates Continue to Show the Nation’s Growth Is Slowing. Available online: https://www.census.gov/newsroom/press-releases/2019/popest-nation.html (accessed on 10 August 2021).
- US Census. Resident Population Data. 2010. Available online: http://2010.census.gov/2010census/data/apportionment-pop-text.php (accessed on 10 August 2021).
- Kenny, J.F.; Barber, N.L.; Hutson, S.S.; Linsey, K.S.; Lovelace, J.K.; Maupin, M.A. Estimated Use of Water in the United States in 2005; US Geological Survey: Reston, VA, USA, 2009.
- USBoR. AgriMet Station Locations and Links to Homepages. Available online: https://www.usbr.gov/pn/agrimet/location.html (accessed on 10 August 2021).
- BoR. Hydromet Historical Data Access: Site Selection. 2020. Available online: https://www.usbr.gov/pn/hydromet/arcread.html (accessed on 10 August 2021).
- BoR. Minidoka Powerplant Minidoka Project; Bureau of Reclamation: Washington, DC, USA, 2007.
- Sargent, R.G. Verification and validation of simulation models. In Proceedings of the 2010 Winter Simulation Conference, Baltimore, MD, USA, 5–8 December 2010; pp. 166–183. [Google Scholar]
- Howard, G.; Bartram, J. The resilience of water supply and sanitation in the face of climate change Technical report. Who Vis. 2010, 2030, 42. [Google Scholar]
- NIDIS. Drought Conditions for Minidoka County. 2021. Available online: https://www.drought.gov/states/idaho/county/minidoka (accessed on 10 August 2021).
- Drastig, K.; Prochnow, A.; Libra, J.; Koch, H.; Rolinski, S. Irrigation water demand of selected agricultural crops in Germany between 1902 and 2010. Sci. Total Environ. 2016, 569, 1299–1314. [Google Scholar] [CrossRef] [PubMed]
- Heising, C. IEEE Recommended Practice for the Design of Reliable Industrial and Commercial Power Systems; IEEE Inc.: New York, NY, USA, 2007. [Google Scholar]
- Evans, B. Willing to Pay but Unwilling to Charge: Do Willingness to Pay Studies Make a Difference? University of Leeds: Leeds, UK, 1999; pp. 1–8. [Google Scholar]
- Vairavamoorthy, K.; Gorantiwar, S.D.; Pathirana, A. Managing urban water supplies in developing countries–Climate change and water scarcity scenarios. Phys. Chem. Earth Parts A/B/C 2008, 33, 330–339. [Google Scholar] [CrossRef]
- Sovacool, B.K.; Gilbert, A. Developing adaptive and integrated strategies for managing the electricity-water nexus. U. Rich. L. Rev. 2013, 48, 997. [Google Scholar]
- BoR. Water Year Graph. Available online: https://www.usbr.gov/pn/hydromet/wygraph.html?list=min%20af&daily=min%20af (accessed on 24 August 2021).
- BoR. Bureau of Reclamation, Pacific Northwest Region Major Storage Reservoirs in the Upper Snake River Basin. 2021. Available online: https://www.usbr.gov/pn/hydromet/burtea.html (accessed on 10 August 2021).
- NIDIS. DATA & MAPS: Historical Data and Conditions. 2021. Available online: https://www.drought.gov/historical-information# (accessed on 10 August 2021).
- Munger, D. Economic Consequences Methodology for Dam Failure Scenarios; Bureau of Reclamation: Washington, DC, USA, 2009.
- EIA. Electric Generator Dispatch Depends on System Demand and the Relative Cost of Operation. 2012. Available online: https://www.eia.gov/todayinenergy/detail.php?id=7590 (accessed on 15 August 2021).
- IRENA. Renewable Power Generation Costs in 2017. Available online: https://www.irena.org/publications/2018/jan/renewable-power-generation-costs-in-2017 (accessed on 1 January 2018).
- EIA. Electricity Explained: Factors Affecting Electricity Prices. Energy Information Agency, 2020. Available online: https://www.eia.gov/energyexplained/electricity/prices-and-factors-affecting-prices.php (accessed on 1 August 2021).
- DOE. 4 Reasons Why Hydropower is the Guardian of the Grid. Department of Energy, 2017. Available online: https://www.energy.gov/eere/articles/4-reasons-why-hydropower-guardian-grid#:~:text=Hydropower%20is%20an%20extremely%20flexible,and%20frequencies%20across%20the%20grid (accessed on 1 August 2021).
- Hell, J. High flexible Hydropower Generation concepts for future grids. J. Phys. Conf. Ser. 2017, 813, 012007. [Google Scholar] [CrossRef] [Green Version]
- Tahseen, S.; Karney, B.W. Reviewing and critiquing published approaches to the sustainability assessment of hydropower. Renew. Sustain. Energy Rev. 2017, 67, 225–234. [Google Scholar] [CrossRef]
- Denholm, P.; Hand, M. Grid flexibility and storage required to achieve very high penetration of variable renewable electricity. Energy Policy 2011, 39, 1817–1830. [Google Scholar] [CrossRef]
- Greaves, G.E.; Wang, Y.-M. Yield response, water productivity, and seasonal water production functions for maize under deficit irrigation water management in southern Taiwan. Plant Prod. Sci. 2017, 20, 353–365. [Google Scholar] [CrossRef] [Green Version]
- Lovelli, S.; Perniola, M.; Ferrara, A.; Di Tommaso, T. Yield response factor to water (Ky) and water use efficiency of Carthamus tinctorius L. and Solanum melongena L. Agric. Water Manag. 2007, 92, 73–80. [Google Scholar] [CrossRef]
- Smith, M.; Steduto, P. Yield response to water: The original FAO water production function. Fao Irrig. Drain. Pap. 2012, 6–13. [Google Scholar]
- BoR. AgriMet: Cooperative Agricultural Weather Network. 2016. Available online: https://www.usbr.gov/pn/agrimet/general.html (accessed on 10 August 2021).
- Steduto, P.; Hsiao, T.C.; Fereres, E.; Raes, D. Crop Yield Response to Water; Food and Agriculture Organization of the United Nations: Rome, Italy, 2012; Volume 1028. [Google Scholar]
- DiGiacomo, G.; Hadrich, J.; Hutchison, W.D.; Peterson, H.; Rogers, M. Economic Impact of Spotted Wing Drosophila (Diptera: Drosophilidae) Yield Loss on Minnesota Raspberry Farms: A Grower Survey. J. Integr. Pest Manag. 2019, 10, 11. [Google Scholar] [CrossRef] [Green Version]














| Data Input | Definition |
|---|---|
| Water and power demand database | Data about the water and power demand per geographical zone and season. Demand data are determined as explained below. |
| Water and power source database | Data about the water and power sources per geographical zone and type. Data include factors specific to sources (water flow, dam heads, power mix, etc.) [31,33] |
| Water pump database | Data about pumps energy requirement and location. (see Table S1 with supplemental document “MID_Pumpstations—clean.xlsx”) |
| Solar database | Data about solar irradiance and temperature [34] |
| Wind database | Data about wind speed, locations, and wind turbines [34] |
Publisher’s Note: MDPI stays neutral with regard to jurisdictional claims in published maps and institutional affiliations. |
© 2021 by the authors. Licensee MDPI, Basel, Switzerland. This article is an open access article distributed under the terms and conditions of the Creative Commons Attribution (CC BY) license (https://creativecommons.org/licenses/by/4.0/).
Share and Cite
Toba, A.-L.; Boire, L.; McJunkin, T. Integrated Water-Power System Resilience Analysis in a Southeastern Idaho Irrigation District: Minidoka Case Study. Sustainability 2021, 13, 10906. https://doi.org/10.3390/su131910906
Toba A-L, Boire L, McJunkin T. Integrated Water-Power System Resilience Analysis in a Southeastern Idaho Irrigation District: Minidoka Case Study. Sustainability. 2021; 13(19):10906. https://doi.org/10.3390/su131910906
Chicago/Turabian StyleToba, Ange-Lionel, Liam Boire, and Timothy McJunkin. 2021. "Integrated Water-Power System Resilience Analysis in a Southeastern Idaho Irrigation District: Minidoka Case Study" Sustainability 13, no. 19: 10906. https://doi.org/10.3390/su131910906
APA StyleToba, A.-L., Boire, L., & McJunkin, T. (2021). Integrated Water-Power System Resilience Analysis in a Southeastern Idaho Irrigation District: Minidoka Case Study. Sustainability, 13(19), 10906. https://doi.org/10.3390/su131910906

