Abstract
Chillers are widely used in commercial buildings for air conditioning, and their energy consumption is the main contribution to the building’s carbon emissions. Currently, the COPs of small- and medium-capacity screw chillers are still generally lower than 6.5, whereas large-capacity commercial centrifugal chillers have achieved an ultra-high energy-efficiency level of COP ≥ 7.0. To achieve an ultra-high energy efficiency of COP ≥ 6.5 in medium-capacity chillers, the authors developed a 200 RT screw chiller by adopting the technologies of two-stage compression and interstage vapor injection. The whole development process, including the design, simulation, analysis, and experiment, is presented in this paper. It was found that the two-stage compression technology could effectively boost the performance of the chiller’s compressor to a maximum volumetric and adiabatic efficiency of 99% and 80%, respectively. With the interstage vapor injection technology, the chiller’s cooling capacity and COP were increased by more than 11% and 8%, respectively. When the use of these two technologies was combined, the maximum COP of the chiller reached 7.17. Additionally, under these working conditions, the COP and integrated part-load value (IPLV) were 6.74 and 10.04, respectively. In all, the combination use of vapor injection and two-stage compression technologies shows great potential to improve the performance of chillers. The work and conclusions described here might provide an effective reference for the future development of high-efficiency small- and medium-capacity screw chillers.
1. Introduction
Global warming has posed an increasingly serious threat to human survival and development [1,2]. There are many losses in the process of energy use. In the field of power generation, researchers have performed more detailed research on the power generation system to improve efficiency and reduce carbon emissions. For example, energy, exergy, and environmental (3E) analyses of the existing system have been conducted in order to point out and explore the energy saving potential [3], and renewable energy is increasingly used to replace fossil energy [4,5].
On the other hand, improving the energy efficiency of existing industrial and commercial equipment is also an important and effective way to reduce carbon emissions. Among such equipment, heating, ventilation, and air conditioning systems are widely used, and their energy consumption is huge [6,7]. Some efforts for energy saving have been made in this field. For example, ground source heat pump (GSHP) systems are increasingly used, because they are one of the cleanest and most energy-efficient heating/cooling systems for buildings [8]. Compared with GSHP systems, chillers are more traditional but used more widely, and the improvement of chiller efficiency can effectively promote a decline in energy consumption [9,10,11].
As a typical vapor compression refrigeration system, chiller efficiency could be potentially improved by adopting vapor injection technology [12,13,14]. Figure 1 shows the typical vapor injection system. The working process of this system is as follows: after being condensed in the condenser, the refrigerant changes into a gas–liquid two-phase state after throttling, and then enters the flash tank, where the two-phase refrigerant is separated under the action of gravity. The liquid phase refrigerant (Point 7) enters the evaporator after throttling again, and the gas phase refrigerant (Point 9) enters the compressor. In a study on vapor injection technology, Yang et al. [15] established a transcritical CO2 heat pump system with vapor injection for electric vehicles and carried out an experimental study from to −30 °C to 50 °C. By comparison with the basic system without vapor injection, it was found that the heating performance of the steam injection system was significantly improved. The lower the outdoor temperature, the greater the improvement. Yoon et al. [16] evaluated the performance of a vapor injection system and a cascade system by simulation and found that the vapor injection system had a higher COP under each calculation condition. Ran et al. [17] studied the operation characteristics of a vapor injection system through simulation and experiment and obtained the optimal vapor injection pressure. Under the optimal vapor injection pressure, they found that compared with the vapor compression cycle, the heating capacity and COP increased by 33% and 31%, respectively. Angelo et al. [18] evaluated a vapor injection system using a mixture refrigerant R290/R600a through a steady-state simulation and accomplish a parametric analysis considering the influence of the refrigerant composition on the performance of the refrigeration system. They found that the COP of the vapor injection refrigeration cycle was 16–32% greater than that of the vapor compression cycle, depending on the composition of the mixture refrigerant and pressure drop at the cycle upper-stage expansion valve. Liu et al. [19] developed a commercial high-capacity permanent-magnetic synchronous frequency-convertible (PSF) centrifugal chiller, which achieved an ultra-high energy efficiency level of COP ≥ 7.0 when the cooling capacity exceeded 3000 kW by adopting vapor injection. Xu Peng et al. [20] conducted an experimental study and comparison on the heating performance of the transcritical carbon dioxide single-stage cycle and the vapor injection cycle. The results showed that under the same working conditions, compared with the single-stage cycle, the heat capacity of the vapor injection cycle was 7.0% higher, the discharge temperature was 7.7–11.8 °C lower, and the COP was 4.4% higher. Therefore, the vapor injection cycle heat pump has a wider range of applications in cold conditions. In addition to improving the cooling/heating capacity and the efficiency of the system, vapor injection can also improve the defrosting process of the air source heat pump in cold regions. Wei et al. [21] conducted an experimental study and comparison on the defrosting performance of the single-stage cycle and the vapor injection cycle. The results showed that at the optimal opening of the injection electronic expansion valve, the defrosting time and power consumption were respectively decreased by 20.61% and 17.98%, and the defrosting efficiency was improved by 6.22%.
Figure 1.
Schematic diagram and pressure-enthalpy diagram of vapor injection system: (a) schematic diagram of vapor injection system; (b) pressure-enthalpy diagram of vapor injection system.
According to the aforementioned literature, vapor injection technology can boost the heating/cooling capacity and the coefficient of performance (COP) of the refrigeration system, and it is especially suitable for applications on high-temperature heat pumps and low-temperature air conditioners [22,23]. However, for the chiller application, due to the low temperature rise, the injection pressure difference is low, and the injection port is also small because of the limited compressor surface. As a result, the injected vapor flowrate is limited. In the meantime, the energy loss ratio caused by the mixing process grows, because the pressure in the compressor changes drastically. Consequently, existing small- and medium-sized capacity chillers rarely use this technology.
Two-stage compression technology shows the potential to solve this problem, because the injection port can be separated at the pipe rather than at the compressor, as shown in Figure 2. At the same time, two-stage compression can effectively reduce the leakage and improve the volumetric efficiency of the compressor, because the pressure ratio can be distributed to two compressors [24]. In a study on two-stage compression, Stefan et al. [25] simulated, developed, and tested a two-stage compression system, which could operate at an ambient temperature between −30 °C and 10 °C, with the water supply temperature up to 50 °C. Shen et al. [24] modeled a one-stage and two-stage compression system. The modeling results showed that when the condenser temperature and evaporator temperature were 50 °C and −23 °C, respectively, the COP was 5.5 for a two-stage compression system and 2.0 for a single-stage compression system. The two-stage compression system showed superior performance to the single-stage system. Cao et al. [26] developed a commercial air source heat pump combined with a heating system for a two-stage compression system to achieve high efficiency and low cost. The experimental results showed that the COP of the combined two-stage compression system with linear compressor was increased by 15% at the optimal discharge pressure. Kang et al. [27] compared the performance of a double vapor injection system and a single one. It was found that at the compressor frequencies of 90, 110, and 150 Hz, the heating capacities of the double vapor injection system were improved by 8.9%, 12.1%, and 18.9%, respectively, and the COPs were improved by 5.8%, 8.6%, and 9.8%, respectively. Jiang et al. [28] analyzed the influences of subcooling and desuperheating on the heating COP of a two-stage compression heat pump system by mathematical analysis and numerical methods. Chen et al. [29] proposed an improved CO2 heat pump system for electric vehicles by introducing the concept of two-stage compression with intermediate cooling and conducted experiments between the two-stage compression heat pump and the basic heat pump. The results showed that compared with the basic single-stage cycle system, the heating capacity and COP of the two-stage compression system were increased by 50–132% and 18.9–61.9%, respectively, as the ambient temperature decreased from 0 °C to −20 °C. Ning et al. [30] proposed a multifunctional two-stage vapor compression heat pump air conditioning system with its operation strategies, which can operate not only in a single-stage vapor compression cooling and heating mode, but also in a two-stage vapor compression heating mode under ambient temperatures as low as −35 °C.
Figure 2.
Schematic diagram and pressure-enthalpy diagram of two-stage compression with vapor injection system: (a) schematic diagram of two-stage compression with vapor injection system; (b) pressure-enthalpy diagram of two-stage compression with vapor injection system.
As mentioned above, vapor injection technology shows the potential to improve the chiller performance, and the small injection flowrate and large mixing loss limited its application for small- and medium-capacity chillers. Two-stage compression technology could solve this problem, because the injection port could be separated from the compression chamber wall. In the meantime, the two-stage compression has been proven to effectively reduce the leakage loss. However, the research on the system combined with vapor injection and two-stage compression technology is limited. Xu and Ma [31] presented a numerical simulation model of a two-stage compression refrigeration system with vapor injection using R-32 as refrigeration. By simulation analysis, they found that compared with a no-injection cycle, the vapor injection system provides very significant improvements for cooling performance; compared with the single-stage compression system, the cooling capacity and COP of the two-stage compression system can be improved by 5–15% and 10–12%, respectively. Ko et al. [32] developed and experimentally investigated a heat pump with a two-stage rotary compressor and vapor injection. It was found that the two-stage compression with interstage vapor injection system improved the heating capacity by 48% and the COP by 36% compared to those values for a conventional system at a water temperature of 60 °C and an ambient temperature of −15 °C. Xu et al. [33] simulated and experimentally tested a two-stage compression heat pump with an interstage injection system. They analyzed the effects of the interstage injection process on the interstage pressure, interstage temperature, and thermal performance parameters of the two-stage compression system based on the experimental results. Tello-Oquendo et al. [34] compared the heating capacity and the COPs of a two-stage compression with vapor injection heat pump for domestic hot water production with single-stage compression under different working conditions. The COP of the two-stage heat pump was higher than that of the single-stage heat pump by 17.57% and 8.82% for water outlet temperatures of 40 °C and 65 °C, respectively. According to the aforementioned literature, it is feasible to combine these two technologies to improve the performance of medium-capacity chillers.
To quantitatively investigate the performance improvement brought by the combination use of these two technologies, in this paper, the authors adopted these two technologies for developing a 200 RT water-cooled screw chiller, aimed at achieving an ultra-high efficiency of COP ≥ 6.5, which has rarely been achieved on small- and medium-capacity chillers. The system performance is first analyzed to set the design points of the system components. Next, the detailed design process of the key component of the two-stage compressor is presented. Then, a simulation analysis was carried out to verify the correctness of the design. Finally, the developed chiller is tested by a series of experiments. The conclusion might provide an effective reference for the research and development on high-efficiency small- and medium-capacity chillers.
2. Design Point Selection and Analysis of Two-Stage Compression with Interstage Vapor Injection Chiller
2.1. Theoretical Model of Two-Stage Compression with Interstage Vapor Injection Refrigeration Cycle
The authors chose R134a as the refrigerant, which is the most widely used medium- and low-temperature environment-friendly refrigerant, and its temperature range is consistent with the temperature range of the chiller in this design. In addition, R134a does not contain chlorine atoms, so it does not destroy the ozone layer at all. Although its global warming potential (GWP) value is high and has been phased out in developed countries, it is still widely used in developing countries and is still one of the most widely used environment-friendly refrigerants. What is more, it also has good safety performance: it is non-flammable, non-explosive, non-toxic, non-irritant, and non-corrosive.
According to Figure 2b, a model of the two-stage compression with an interstage vapor injection refrigeration cycle is established as follows:
In the evaporator,
where qm is the mass flow rate (kg/s), the subscript L represents the low-pressure stage compressor, h is the specific enthalpy of the refrigerant (kJ/kg), and QC is the cooling capacity of the chiller (kW).
In the flash tank, according to the law of conservation of mass and the law of conservation of energy,
where the subscript H represents the high-pressure stage compressor.
In the intermediate chamber, according to the law of conservation of mass and the law of conservation of energy,
When the evaporation and condensation state of the cycle have been determined, the factor that has the greatest influence on the cycle is the interstage pressure, which can affect the parameters of each state point. There are many aspects for the influence of interstage pressure on the two-stage compression with interstage vapor injection refrigeration system. For example, when the interstage pressure increases, the saturation pressure in the flash tank increases, so the dryness of the refrigerant in the flash tank decreases, resulting in a decrease in the mass flow rate of vapor injection. At the same time, the dryness of the refrigerant entering the evaporator increases, resulting in a decrease in the refrigerating capacity of the unit mass refrigerant, which requires a larger mass flow rate of refrigerant to achieve the same cooling capacity. In all, when the intermediate pressure rises, the pressure ratio and mass flow rate of the low-pressure stage compressor increase, resulting in an increase in its power consumption. However, the pressure ratio of the high-pressure stage compressor decreases, and its power consumption decreases. Therefore, for a certain two-stage compression with interstage vapor injection refrigeration system, there exists an optimal interstage pressure to maximize the COP of the system. In thermodynamics, the optimal pressure in the two-stage adiabatic compression of the ideal gas with intercooling can be calculated as [35]:
where popt, pi, and pf represent the optimal interstage pressure, the initial pressure, and the final pressure, respectively. As a matter of fact, (4) is obtained by taking the minimum value of the indicated work calculation equation. As for the two-stage compression with interstage vapor injection refrigeration cycle, refrigerant cannot be regarded as the ideal gas, and there is no intercooling process in this cycle. Therefore, it is necessary to determine the optimal intermediate pressure by modeling and calculation.
When the interstage pressure is determined, each state point of the theoretical cycle can be determined. Considering the loss of the compressor in the actual working process, it is necessary to introduce the compressor efficiency.
The efficiencies of the compressor indicate the perfection of the compressor, and they are expressed by the ratio of the power required by the ideal compressor to the power required by the actual compressor. This will directly affect the performance of the refrigeration system.
The volumetric efficiency of the compressor is the ratio of the actual volume flow to the theoretical volume flow, which directly reflects the extent to which the working chamber of the compressor is effectively used. It is comprehensively affected by the structural characteristics, working conditions, and manufacturing quality of the compressor. It can be calculated as:
where ηV is the volumetric efficiency of the compressor (%), and qV and qVt are the actual and theoretical volumetric flow rates (m3/s), respectively.
The adiabatic efficiency of the compressor refers to the ratio of theoretical cycle adiabatic power to shaft power, which can reflect the influence of pressure loss and leakage in compressors of the same compression stage. It can be calculated as:
where ηad is the adiabatic efficiency of the compressor (%), Pad is the theoretical cycle adiabatic power (kW), and Ps is the actual shaft power of the compressor (kW).
Then, the shaft power of the compressor can be obtained:
Finally, the COP of the system can be calculated:
2.2. Design Point Selection
The design requirements are as follows: The nominal cooling capacity is 200 RT (703.4 kW). The condensation and evaporation states are 35.5 °C, 899.4 kPa, and 6 °C, 362 kPa, respectively. The pressure loss in the suction pipe and the discharge pipe is 2 kPa and 3 kPa, respectively. The mechanical, motor, and inverter efficiencies are assumed to be 98%, 97%, and 98%, respectively. The design objective is to achieve the chiller’s COP ≥ 6.5.
Firstly, the authors theoretically calculated the effect of interstage pressure on the COP of the chiller, neglecting factors such as the loss in the compressor and the pressure loss in pipes. The result is shown in Figure 3, from which we can obtain the appropriate interstage pressure range as 550–575 kPa. It can be seen from Figure 3 that the actual maximum COP is 9.334, which is 0.12% higher than that calculated by the method of equal pressure ratio distribution.
Figure 3.
Effect of interstage pressure of the compressor on COP of the chiller.
Then, the effect of the total adiabatic efficiency of the compressor on the COP of the chiller was calculated under the condition of an interstage pressure of 550 kPa. The result is shown in Figure 4, from which we can obtain the adiabatic efficiency ranges corresponding to COP = 6.5 and 7.0 as 75–80% and 80–85%, respectively.
Figure 4.
Effect of total adiabatic efficiency of the compressor on COP of the chiller.
From the above analysis, the authors assume that the total adiabatic efficiency of the compressor is 81% and 75.5%, respectively, and the corresponding adiabatic efficiency indicating the efficiency of the compressor is 87% and 81%, respectively, and the parameters of the chiller can be calculated under these two assumptions. Table 1 shows the calculation process and results.
Table 1.
Process and results of design point setting and analysis.
The COP of the chiller can reach 7.01 when the total adiabatic efficiency of the compressor reaches 81% and 6.5 when the total adiabatic efficiency of the compressor reaches 75.5%. Therefore, the key to developing a high efficiency two-stage screw chiller with COP ≥ 6.5 is to obtain the total adiabatic efficiency of the low- and high-pressure stage compressors as more than 75.5%.
3. Development of High-Efficiency Two-Stage Screw Refrigeration Compressor
3.1. Rotor Profiles
According to the calculated flow and other parameters, a 5 + 5 rotor profile with the same number of teeth as shown in Figure 5a is designed to facilitate the use of sealing coating, and the high-pressure stage adopts a 5 + 6 tooth profile, as shown in Figure 5b. These two profiles are characterized by bilateral asymmetry. They have the same type and number of tooth curves. Each profile of rotor is composed of six circular arcs or its envelope curve, emphasized in different colors, as shown in Figure 5. The main difference between these two profiles is the gear ratio, which would result in different geometric characteristics and thus a distinct thermodynamic performance. The profiles can completely realize the sealing of a “curved surface” between rotors, help to form a hydrodynamic lubricating oil film, reduce the transverse leakage through the contact line, and improve the efficiency of the compressor. In addition, these two profiles have a good machining performance and can be machined by grinding.
Figure 5.
Rotor profiles: (a) rotor profile of low-pressure stage; (b) rotor profile of high-pressure stage.
3.2. Overall Structure Design
As shown in Figure 6, the newly designed two-stage screw refrigeration compressor is arranged in a series with a motor, a low-pressure stage, an intermediate chamber, and a high-pressure stage. The two-stage rotors are arranged horizontally, and the male and female rotors are arranged on the same side. The male rotor is driven by the motor, and the two-stage rotors are connected by the coupling. At the same time, in order to maintain a high performance of the compressor in a wider working range, the high-pressure stage compressor is equipped with a regulating slide valve with a design internal volume ratio regulating range of 1.05~1.5.
Figure 6.
Three-dimensional model of the newly-designed two-stage refrigeration compressor.
3.3. Rotor Dynamics Calculation
In order to evaluate the operation stability of this new two-stage screw compressor, the rotor dynamics calculation was carried out. The deformation of the male and female rotors at 3600 rpm was calculated first, and the results are shown in Figure 7. The maximum deformation of the male rotor shafting and that of the male rotor both occur at the outer side of the motor, which are 0.029 mm and 0.021 mm, respectively, and that of the male rotor tooth surface occurs at the top of the tooth with a large pressure difference between the teeth, which is 0.010 mm. For the female rotor, the maximum deformation occurs at the tooth top far away from the contact line, that is, where the pressure difference between the front and rear teeth is large, but the order of magnitude is very small, and the maximum deformation is 0.0037 mm. The rotating speed basically has no effect on the deformation.
Figure 7.
Deformation calculation results: (a) deformation calculation results of male rotor; (b) deformation calculation results of female rotor.
In the rotor dynamics calculation, the first six modes were calculated, and the calculation range was 10–8000 rpm. The male rotor has a critical speed of n1 = 6405 rpm, but a maximum working speed of n < 0.7n1, so the structure is safe. The female rotor has no critical speed in the range of 10–8000 rpm, so the structure is stable, too.
3.4. Computational Fluid Dynamics (CFD) Simulation Analysis
In order to quickly verify the performance of the two-stage screw refrigeration compressor, the low- and high- pressure stages of the compressor were modeled and analyzed, respectively, and the vapor injection process was considered into the discharge chamber of the low-pressure stage. In order to analyze and calculate the flow field in the rotor area, it is necessary to establish the suction and discharge flow fields. Combined with the practical working process of the screw refrigeration compressor, the three-dimensional diagram of the two-stage screw refrigeration compressor was partially simplified, and the suction and discharge flow fields of the low- and high-pressure stages with both radial and axial flow fields were constructed. The authors used Twinmesh [36] to generate the meshes of the low- and high-pressure stages of the rotor area and the suction and discharge end clearance. ANSYS [37] Mesh was used to generate the mesh of the suction and discharge channels. The mesh element size was set as 4.5 mm, the mesh on the suction and discharge port surface adjacent to the rotor section was densified, and its element size was set as 2.5 mm. These size settings can ensure that the grid quality is high enough to ensure the accuracy of the calculation [38]. These meshes were introduced into ANSYS CFX, and the flow field boundary conditions were set according to Table 2. The flow field models of the low- and high-pressure stages are shown in Figure 8a,b, respectively.
Table 2.
Flow field boundary conditions settings.
Figure 8.
Flow field models: (a) flow field model of low-pressure stage; (b) flow field model of high-pressure stage.
In this CFD calculation, the authors first calculated the mass flow rate of each part, including the suction mass flow rate and the vapor injection mass flow rate of the low-pressure stage and the suction mass flow rate of the high-pressure stage. What is more, the power consumption, the pressure distribution, and the temperature distribution on the rotor surface of the low- and high-pressure stages were calculated. The velocity distribution of the refrigerant in the meshing clearance, the teeth tip clearance, and the suction and discharge end clearance of the low- and high-pressure stages were also calculated. Finally, the pressure-time curves of the low- and high-pressure stages were obtained, which are shown in Figure 9a,b, respectively. Table 3 shows the CFD calculation results.
Figure 9.
Pressure-time curves: (a) pressure-time curve of low-pressure stage; (b) pressure-time curve of high-pressure stage.
Table 3.
Results of CFD calculation.
From the results, it can be determined that the low-pressure stage suction mass flow rate and power consumption are close to the design value, and the vapor injection mass flow rate is slightly higher than the design value. The suction mass flow rate of the high-pressure stage is also slightly higher than the design value, mainly because the calculated vapor injection mass flow rate is higher than the design value.
In the low- and high-pressure stages, the pressure on the rotor surface increases gradually along the axial direction, and the maximum pressure occurs in the inter-tooth volume that is about to connect to the discharge port. The temperature distribution on the surface of the rotor has a similar trend as the pressure distribution, which increases gradually along the axial direction. In particular, the surface temperature distribution of the male rotor is regular along the tooth height direction. In the same volume between teeth, the tooth root temperature is lower than that at the tooth tip. Due to the throttling effect at the meshing gap, the pressure energy and internal energy of the refrigerant are converted into kinetic energy, which makes the temperature and pressure of the refrigerant low and forms an obvious gradient on the contact line. The speed of the refrigerant reaches the maximum value at the meshing clearance. Compared with the speed at the meshing clearance, the speed at the teeth tip clearance is smaller.
According to the pressure-time curve of the low-pressure stage compression process, it can be seen that the pressure of the refrigerant rises steadily in the inter-tooth volume, and there is over compression under this working condition. The pressure-time curve of the compression process of the high-pressure stage shows that the pressure-rise of the refrigerant in the inter-tooth volume is stable, and the internal and external pressure ratio is basically balanced under this working condition.
From the above CFD calculation results, it can be seen that the volumetric flow rate and power consumption of this newly designed two-stage screw refrigeration compressor can meet the design requirements. These calculation results verify the correctness of the design and the feasibility of the method.
4. Experimental Setup and Tests
According to the model establishment and design calculation results in Section 2 and Section 3, a prototype of the compressor has been fabricated. Figure 10 is the appearance of the newly designed two-stage screw refrigeration compressor. Then, the performance tests of the compressor and the chiller were carried out.
Figure 10.
Photo of the newly designed two-stage refrigeration compressor.
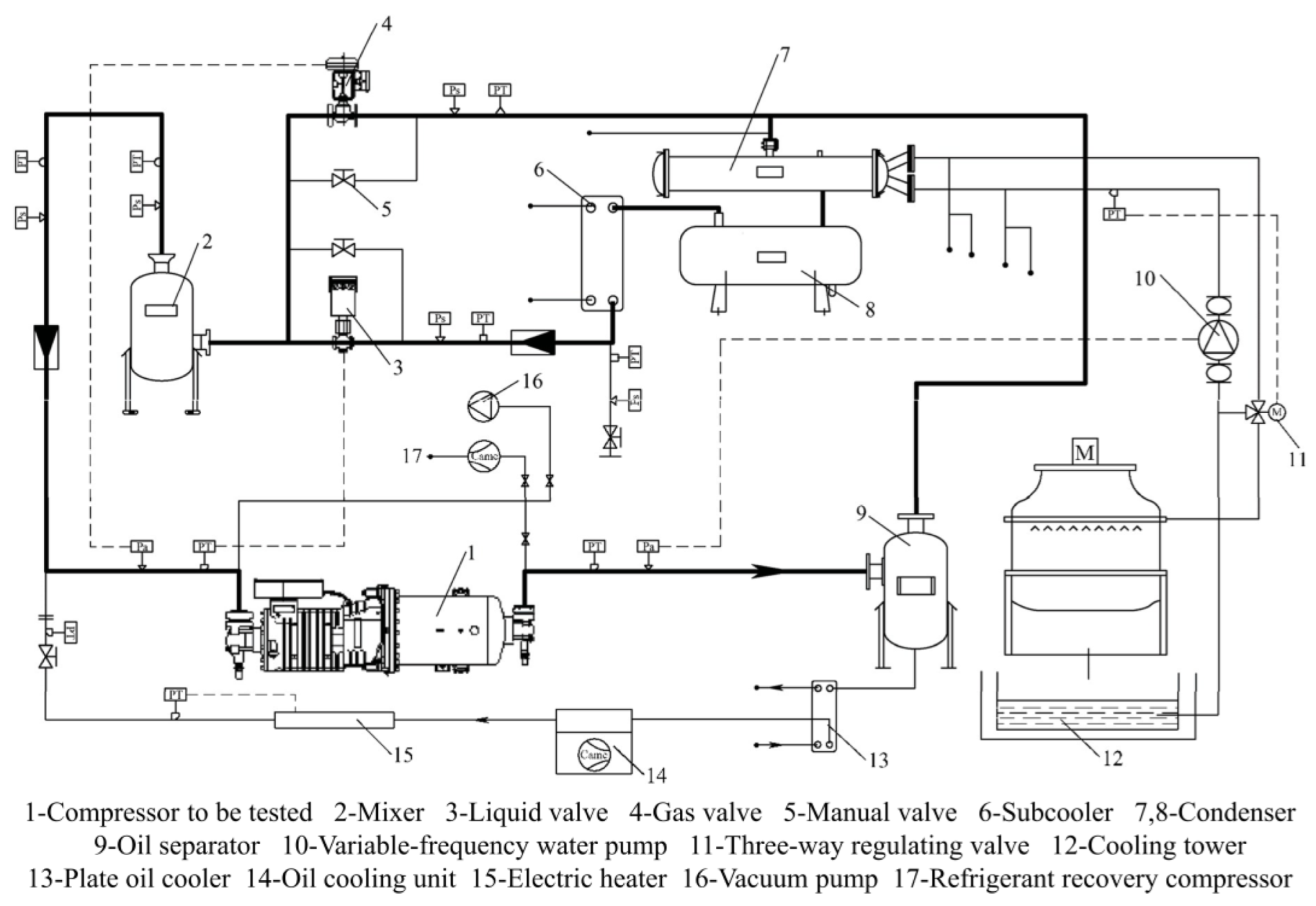
4.1. Test Rig
The refrigerant compressor test system was designed and constructed, as shown in Figure 11, which can achieve an adjustment of the working conditions and oil injection quantity of the refrigeration screw compressor, and it can complete the measurement of macroscopic physical quantities, such as compressor power, cooling capacity, suction and discharge pressure, suction and discharge temperature, refrigerant flowrate, etc. Figure 12a,b show photos of the test system. The vibration transducers and pressure transducers can be seen in Figure 12a. In Figure 12b, from left to right, the discharge pipe, vapor injection pipe, and suction pipe are shown.
Figure 11.
The schematic diagram of refrigerant compressor test system.
Figure 12.
Photos of refrigerant compressor test system: (a) the front view; (b) the back view.
The refrigerant circulation process of this test system is as follows: the compressor discharge enters the oil separator first and is then divided into two paths. One path enters the condenser for heat exchange and condensation with the cooling water. The condensed refrigerant liquid is throttled and depressurized by the liquid valve after passing through the accumulator and sub-cooler. It is then mixed with the other path of the high-temperature refrigerant gas depressurized by the gas valve, and then it enters the mixer for heat exchange. The low-pressure and low-temperature refrigerant vapor produced enters the refrigeration compressor for compression. In addition to the refrigerant circulation, this test system also includes cooling water circulation and oil circulation. The cooling water circulation is as follows: The low-temperature cooling water enters the condenser to absorb heat and liquefy the refrigerant. After its temperature rises, the water flows out of the condenser and enters the cooling tower to exchange heat with the air for cooling. The low-temperature cooling water is pumped into the condenser by the cooling water pump. The oil circulation is as follows: The oil separated from the oil separator is cooled by the oil-cooling plate heat exchanger and the oil cooling unit. Then, the oil’s temperature is adjusted by the electric heater. In the suction pipe, the oil mix with the gaseous refrigerant and enters into the compressor for compression. Finally, the oil is separated from the refrigerant in the oil separator.
4.2. Performance Evaluation of Compressor and Chiller
To evaluate the performance of this newly designed refrigeration compressor, performance parameters including adiabatic efficiency and volumetric efficiency to be calculated from (5) and (6), respectively, were tested according to GB/T 5773-2016 [39], under the condition of the vapor injection being off.
To evaluate the performance of the newly developed two-stage compression screw chiller and analyze the influence of vapor injection, a performance comparison test was conducted under the condition of on/off vapor injection according to GB/T 18430.1-2007 [40]. The outlet water temperature was 7 °C. Under different motor rotation speeds, the data of the input power and the cooling capacity were measured, and the COP was calculated.
To evaluate the part load performance of the chiller under the nominal cooling capacity of 703.14 kW (200 RT), the input power and cooling capacity were measured under the part load conditions of 100%, 75%, 50%, and 25%, and the corresponding COPs were calculated. Then, the IPLV (integrated part load value) can be calculated from the measured data by:
where A, B, C, and D are the COPs at a 100%-, 75%-, 50%-, and 25%-part load, respectively.
In addition, the system performance under the conditions of 25% solenoid valve on and 100% solenoid valve on were tested for a 75%- and 50%-part load, respectively.
4.3. Results of Compressor Performance Evaluation
Figure 13 shows the results of the compressor performance evaluation. The results showed that the volumetric efficiency of the two stages of the screw refrigeration compressor is generally higher than 96%, and the highest is 99%. The adiabatic efficiency of the whole machine increases first and then decreases with the increase in the rotational speed, up to 80%.
Figure 13.
Effect of rotational speed on volumetric efficiency and adiabatic efficiency.
4.4. Results of Vapor Injection Influence Evaluation
Figure 14 shows the performance test results of the chiller under the condition of on/off vapor injection. It can be seen from the data in this bar chart that when the rotation speed of the male rotor is 1800 rpm, 2400 rpm, and 2800 rpm, the cooling capacity of the chiller with the vapor injection on is 454.19 kW (129 RT), 606.37 kW (172 RT) and 703.14 kW (200 RT), respectively, and the COP reaches 7.17, 7.01, and 6.74 respectively. Compared with the existing medium-capacity screw chiller, this COPs are far higher. Comparing Figure 13, it can also be concluded that when the actual adiabatic efficiency of the screw refrigeration compressor reaches more than 78%, a COP ≥ 7.0 can be achieved, which is lower than the theoretical calculation value (81%). In addition, comparing the changes of the system performance with the vapor injection on or off, it can be seen that the COP of this chiller generally increases by more than 8% with the vapor injection on, mainly because the two-stage compression and interstage vapor injection technology greatly improve the system cooling capacity, with an increased ratio of more than 11%. Meanwhile, the power consumption of the compressor increases less than 3%, which proves the feasibility and efficiency of adopting the two-stage compression and interstage vapor injection technology in water-cooled screw chillers.
Figure 14.
Performance test results of the chiller under the conditions of on/off vapor injection: (a) rotational speed of 1800 rpm; (b) rotational speed of 2400 rpm; (c) rotational speed of 2800 rpm.
The experimental or calculated results of vapor injection efficiency improvement in the literature review in the Introduction vary from 4.4% to 32%, depending on the working conditions. The experimental results in this paper show that the improvement range is 8.31–9.77%. Therefore, the results can be considered reasonable.
4.5. Results of Part Load Performance Evaluation
Table 4 shows the part load performance test results of the chiller. The COP under a part load is much higher than that under a 100% load, and the lower the load, the greater the COP.
Table 4.
Part load performance test results of the chiller.
In addition, the system performance under the conditions of 25% solenoid valve on and 100% solenoid valve on were tested for a 75%- and 50%-part load, respectively. It can be seen from the data in Table 4 that the 25% solenoid valve should be opened under a 75%-part load. At this time, the internal volume ratio of the high-pressure stage is 1.5, and the COP is 2.42% higher than that when the opening of the solenoid valve is 100%. For a 50%-part load, 100% solenoid valve should be opened. At this time, the internal volume ratio of the high-pressure stage is 1.05, and the COP is 7.36% higher than that when the opening of solenoid valve is 25%. The COP of the chiller reaches 6.74 under a 100% load, which is 12.33% higher than the first-class energy efficiency limit of 6.0 in the Chinese national standard [40]. When the COPs of 75%- and 50%-part loads both take the higher value, the IPLV reaches 10.04, which is 33.86% higher than the first-class energy efficiency limit of 7.5 in the Chinese national standard [41]. This shows that the newly developed two-stage compression screw water chiller has an excellent full load and part load performance.
5. Conclusions
The combination use of two-stage compression and vapor injection technologies introduces a huge potential for further improvements in the performance of small- and medium-sized screw chillers. A 200 RT ultra-high energy efficiency water-cooled screw chiller was developed by adopting these two techniques and achieved the goal of COP ≥ 6.5, which has a far higher performance than the existing medium-capacity chillers. The following main conclusions can be drawn:
- Modeling and calculation were carried out for the refrigeration cycle with two-stage compression with interstage vapor injection. Calculation results showed that the indicated adiabatic efficiency of the compressor should reach 87% and 81%, and the corresponding adiabatic efficiency should reach 81% and 75.5% to achieve COP goals of 6.5 and 7.0, respectively.
- According to the high-efficiency requirements of the chiller, a two-stage screw refrigeration compressor with interstage vapor injection was developed. Then, a 200RT water-cooled screw chiller was developed. The compressor adopts profiles that can completely realize the sealing of the “curved surface” between rotors, help to form a hydrodynamic lubricating oil film, reduce the transverse leakage through the contact line, and improve the efficiency of the compressor. The compressor is arranged in series with a motor, a low-pressure stage, an intermediate chamber, and a high-pressure stage. The initial design parameters were verified and modified using rotor dynamics calculation and a CFD simulation. The rotor dynamics results showed that the structure of both the male and female rotor shafts is stable. The CFD simulation results showed that the newly designed compressor can meet the design requirements.
- A test rig was established to evaluate the performance of this type of compressor and chiller. Through the performance test of this chiller, it was found that both the two-stage compression technology and the interstage vapor injection technology can effectively improve the performance of the water-cooled screw chiller. Compared with not opening the interstage vapor injection, the cooling capacity and the COP increased by more than 11% and 8%, respectively. The maximum performance improvement occurred at 2800 rpm: the cooling capacity and the COP increased by 13.12% and 9.77%, respectively. The maximum volumetric efficiency and adiabatic efficiency of the compressor reached 99% and 80%, respectively. The maximum COP of this chiller reached 7.17. Under the nominal working conditions of a cooling capacity of 200 RT and an outlet water temperature of 7 ℃, the COP and IPLV were 6.74 and 10.04, respectively, which are 12.33% and 33.86% higher than the first-level energy efficiency limit of the Chinese national standard, respectively.
Author Contributions
Conceptualization, Z.Z.; Data curation, L.W.; Formal analysis, H.Q. and D.L.; Funding acquisition, Z.H.; Investigation: Z.Z. and L.W.; Methodology, Z.Z.; Project administration, Z.Z., Z.H. and Z.X.; Resources, Z.H., Z.X. and L.W.; Software, Z.Z.; Supervision, Z.H. and Z.X.; Writing—original draft, H.Q. and D.L.; Writing—review and editing, H.Q. and D.L. All authors have read and agreed to the published version of the manuscript.
Funding
This research was funded by the National Key RD Program of China (2019YFB1504600).
Conflicts of Interest
The authors declare no conflict of interest.
References
- James, R.; Otto, F.; Parker, H. Characterizing loss and damage from climate change. Nat. Clim. Change 2014, 4, 938–939. [Google Scholar] [CrossRef]
- Bergquist, P.; Marlon, J.R.; Goldberg, M.H.; Gustafson, A.; Rosenthal, S.A.; Leiserowitz, A. Information about the human causes of global warming influences causal attribution, concern, and policy support related to global warming. Think. Reason. 2022, 28, 465–486. [Google Scholar] [CrossRef]
- Ahmadi, G.; Toghraie, D.; Akbari, O. Energy, exergy and environmental (3E) analysis of the existing CHP system in a petrochemical plant. Renew. Sustain. Energy Rev. 2019, 99, 234–242. [Google Scholar] [CrossRef]
- Ahmadi, G.; Toghraie, D.; Azimian, A.; Akbari, O.A. Evaluation of synchronous execution of full repowering and solar assisting in a 200MW steam power plant, a case study. Appl. Therm. Eng. 2017, 112, 111–123. [Google Scholar] [CrossRef]
- Ahmadi, G.; Toghraie, D.; Akbari, O.A. Solar parallel feed water heating repowering of a steam power plant: A case study in Iran. Renew. Sustain. Energy Rev. 2017, 77, 474–485. [Google Scholar] [CrossRef]
- Ashouri, M.; Fung, B.C.M.; Haghighat, F.; Yoshino, H. Systematic approach to provide building occupants with feedback to reduce energy consumption. Energy 2020, 194, 116813. [Google Scholar] [CrossRef]
- Diana, Ü.; Luisa, F.C.; Susana, S.; Camila, B.; Ksenia, P. Heating and cooling energy trends and drivers in buildings. Renew. Sustain. Energy Rev. 2015, 41, 85–98. [Google Scholar] [CrossRef]
- Alberti, L.; Angelotti, A.; Antelmi, M.; La Licata, I. Borehole Heat Exchangers in aquifers: Simulation of the grout material impact. Rend. Online Soc. Geol. Ital. 2016, 41, 268–271. [Google Scholar] [CrossRef]
- Sen, H.; Wangda, Z.; Michael, D.S. Amelioration of the cooling load based chiller sequencing control. Appl. Energy 2016, 168, 204–215. [Google Scholar] [CrossRef]
- Lyu, W.; Wang, Z.; Li, X.; Xin, X.; Chen, S.; Yang, Y.; Xu, Z.; Yang, Q.; Li, H. Energy efficiency and economic analysis of utilizing magnetic bearing chillers for the cooling of data centers. J. Build. Eng. 2020, 48, 103920. [Google Scholar] [CrossRef]
- Wang, C.; Wu, X.; Sun, S.; Zhang, Z.; Xing, Z. Potential evaluation of water-cooled multiple screw chillers with serial water loops and development of ultra-efficient dual screw chillers. Appl. Therm. Eng. 2022, 210, 118340. [Google Scholar] [CrossRef]
- Sun, W.; He, G.G.; Ning, Q.; Song, H.; Pang, Q.C. Performance investigation and optimization analysis for vapor injection rotary compressor oriented to circular end-plate injection port without check valve. Appl. Therm. Eng. 2021, 183, 116196. [Google Scholar] [CrossRef]
- Zhang, X.X.; Su, L.; Li, K. A study of a low pressure ratio vapor injection scroll compressor for electric vehicles under low ambient conditions. Int. J. Refrig. 2021, 131, 186–196. [Google Scholar] [CrossRef]
- Xu, X.; Hwang, Y.; Radermacher, R. Refrigerant injection for heat pumping/air conditioning systems: Literature review and challenges discussions. Int. J. Refrig. 2011, 34, 402–415. [Google Scholar] [CrossRef]
- Yang, T.Y.; Zou, H.M.; Tang, M.S.; Tian, C.Q.; Yan, Y.Y. Experimental performance of a vapor-injection CO2 heat pump system for electric vehicles in −30 °C to 50 °C range. Appl. Therm. Eng. 2022, 217, 119149. [Google Scholar] [CrossRef]
- Yoon, J.I.; Son, C.H.; Choi, K.H.; Kim, Y.B.; Jung, S.H.; Moon, C. Performance Analysis of Brine Chiller Refrigeration Cycles. In Proceedings of the Recent Advances in Electrical Engineering and Related Sciences, Busan, Korea, 8–10 December 2016. [Google Scholar] [CrossRef]
- Ran, X.P.; Zhai, X.Q.; Luo, Q. Effect of Vapor-injection Mass on System Performance Air-source Heat Pump with Enhanced Vapor Injection. Int. J. Refrig. 2019, 40, 37–44, 73. [Google Scholar] [CrossRef]
- d’Angelo, J.V.H.; Aute, V.; Radermacher, R. Performance evaluation of a vapor injection refrigeration system using mixture refrigerant R290/R600a. Int. J. Refrig. 2016, 65, 194–208. [Google Scholar] [CrossRef]
- Liu, H.; Zhang, Z.P.; Li, H.B.; Wang, S.; Hu, B.; Wang, R.Z. Research and development of a permanent-magnet synchronous frequency-convertible centrifugal compressor. Int. J. Refrig. 2020, 117, 33–43. [Google Scholar] [CrossRef]
- Xu, P.; Xie, J.T.; Liu, X.X.; Wang, G.H.; Wang, D.B.; Yang, Y.S. Experimental investigation and comparison on heating performance characteristics of two transcritical CO2 heat pump systems. Energy Build. 2021, 250, 111296. [Google Scholar] [CrossRef]
- Wei, W.Z.; Ni, L.; Dong, Q.; Wang, W.; Ye, J.Y.; Xu, L.F.; Yang, Y.H.; Yao, Y. Experimental investigation on improving defrosting performance of air source heat pump through vapor injection. Energy Build. 2022, 256, 111696. [Google Scholar] [CrossRef]
- Umezu, K.; Suma, S. Heat pump room air-conditioner using variable capacity compressor. ASHRAE Trans. 1984, 90, 335–349. [Google Scholar]
- Cui, S.Q.; Bai, J.; Su, Z.Y.; Zhang, C.; Qin, C.; Geng, S.W. Vapor injection technology for heat-pump air conditioner of electric bus in an extreme environment. Therm. Sci. 2022, 26, 2683–2691. [Google Scholar] [CrossRef]
- Shen, H.; Li, Z.H.; Liang, K.; Chen, X.W. Numerical modeling of a novel two-stage linear refrigeration compressor. Int. J. Low Carbon Technol. 2022, 17, 436–445. [Google Scholar] [CrossRef]
- Bertsch, S.S.; Groll, E.A. Two-stage air-source heat pump for residential heating and cooling applications in Northern U.S. climates. Int. J. Refrig. 2008, 31, 1282–1292. [Google Scholar] [CrossRef]
- Cao, F.; Cui, C.; Wei, X.Y.; Yin, X.; Li, M.J.; Wang, X.L. The experimental investigation on a novel transcritical CO2 heat pump combined system for space heating. Int. J. Refrig. 2019, 106, 539–548. [Google Scholar] [CrossRef]
- Kang, D.K.; Jeong, J.H.; Ryu, B. Heating performance of a VRF heat pump system incorporating double vapor injection in scroll compressor. Int. J. Refrig. 2018, 96, 50–62. [Google Scholar] [CrossRef]
- Jiang, S.; Wang, S.G.; Yu, Y.; Ma, Z.J.; Wang, J.H. Further analysis of the influence of interstage configurations on two-stage vapor compression heat pump systems. Appl. Therm. Eng. 2021, 184, 116050. [Google Scholar] [CrossRef]
- Chen, Y.Y.; Zou, H.M.; Dong, J.Q.; Wu, J.; Xu, H.B.; Tian, C.Q. Experimental investigation on the heating performance of a CO2 heat pump system with intermediate cooling for electric vehicles. Appl. Therm. Eng. 2021, 182, 116039. [Google Scholar] [CrossRef]
- Ning, Q.; He, G.G.; Xiong, G.H.; Sun, W.; Song, H. Operation strategy and performance investigation of a high-efficiency multifunctional two-stage vapor compression heat pump air conditioning system for electric vehicles in severe cold regions. Sustain. Energy Technol. Assess. 2021, 48, 101617. [Google Scholar] [CrossRef]
- Xu, S.X.; Ma, G.Y. Working performance of R-32 two-stage compression system in domestic air-conditioner. Energy Build. 2015, 93, 324–331. [Google Scholar] [CrossRef]
- Ko, Y.H.; Park, S.K.; Jin, S.; Kim, B.S.; Jeong, J.H. The selection of volume ratio of two-stage rotary compressor and its effects on air-to-water heat pump with flash tank cycle. Appl. Energy 2013, 104, 187–196. [Google Scholar] [CrossRef]
- Jin, X.; Wu, Z.; Zhang, K.; Liu, Z.Y.; Hong, W.P.; Li, X.Y. Analysis of performance and economical efficiency of two-stage compression heat pump system with inter-stage injection in cold regions of northern China. Build. Simul. 2019, 12, 551–562. [Google Scholar] [CrossRef]
- Tello-Oquendo, F.M.; López-Romero, B.A.; Vásconez-Núñez, D.C.; Miño-Cascante, G.E. Performance of heat pumps with a single-stage compression cycle and a two-stage compression cycle with vapor-injection for domestic hot water production. Inf. Tecnol. 2022, 33, 215–224. [Google Scholar] [CrossRef]
- Sompop, J. Optimal interstage pressures of multistage compression with intercooling processes. Therm. Sci. Eng. Prog. 2022, 29, 101202. [Google Scholar] [CrossRef]
- Twinmesh; CFX Berlin Software GmbH: Berlin, Germany, 2017.
- ANSYS, R19.2; ANSYS, Inc.: Pennsylvania, PA, USA, 2018.
- Rane, S.; Kovačević, A.; Stošić, N.; Smith, I. Analysis of real gas equation of state for CFD modelling of twin screw expanders with R245fa, R290, R1336mzz(Z) and R1233zd(E). Int. J. Refrig. 2021, 121, 313–326. [Google Scholar] [CrossRef]
- GB/T 5773-2016; The Method of Performance Test for Positive Displacement Refrigerant Compressors. Standard Press of China: Beijing, China, 2016.
- GB/T 18430.1-2007; Water Chilling (Heat Pump) Packages Using the Vapor Compression Cycle—Part 1: Water Chilling (Heat Pump) Packages for Industrial & Commercial and Similar Application. Standard Press of China: Beijing, China, 2007.
- GB/T 19577-2015; Minimum Allowable Values of Energy Efficiency and Energy Efficiency Grades for Water Chillers. Standard Press of China: Beijing, China, 2015.
Publisher’s Note: MDPI stays neutral with regard to jurisdictional claims in published maps and institutional affiliations. |
© 2022 by the authors. Licensee MDPI, Basel, Switzerland. This article is an open access article distributed under the terms and conditions of the Creative Commons Attribution (CC BY) license (https://creativecommons.org/licenses/by/4.0/).













