Study on Conventional Island Retrofit Strategies for Converting Coal-Fired Power Plants to Nuclear Power Stations in China
Abstract
1. Introduction
2. Methods
2.1. Reactor Matching Research Methodology for Nuclear Power Retrofit of Coal-Fired Power Plants
- (1)
- Comparative parameters
- (2)
- Research subjects
2.2. Research Methodology for Conventional Island Retrofit Strategy
- Comparative parameters
- 2.
- Research subjects
2.2.1. Conventional Coal Unit Retrofit
2.2.2. Retrofit of Conventional Island Turbine
2.2.3. Retrofit of Conventional Island Main Heat Exchange Equipment
2.2.4. Retrofit of Conventional Island Main Pumps
2.2.5. Retrofit of Conventional Island Main Thermal System Pipelines
3. Results and Discussion
3.1. Targeted Coal Power Units and Matching Reactor Technologies
- Single-unit capacity
- 2.
- Thermal system parameters
- 3.
- Turbine speed
- 4.
- Unit structure, dimensions, and weight
3.2. Conventional Island Retrofit Strategy
3.2.1. Conventional Coal Unit Retrofit Strategy
3.2.2. Turbine Retrofit Strategy
- Technical parameters of steam turbine
- 2.
- Structural characteristics of steam turbine
- 3.
- Turbine Retrofit Strategy
- High-pressure cylinder:
- Low-pressure cylinder:
- Main steam valve and control valve:
3.2.3. Retrofit Strategy for Conventional Island Main Heat Exchange Equipment
3.2.4. Retrofit Strategy for Conventional Island Main Pumps
- Feed water pump
- Condensate pump and open- and closed-cycle cooling pumps:
3.2.5. Retrofit Strategy for Conventional Island Main Thermal System Piping
3.2.6. Start-Up/Shutdown System of the HTR-PM Unit
4. Conclusions
- Comparative analysis of high-temperature gas-cooled reactor (HTGR) and pressurized water reactor (PWR) shows that HTGR units are more compatible with China’s coal power units of the first phase in terms of single-unit capacity, thermal system parameters, turbine speed, unit size and weight, etc., and is recommended as a matching reactor technology type for nuclear conversion of coal power.
- This study selected the 210 MWe High-Temperature Gas-Cooled Reactor Pebble-Bed Module (HTR-PM) as the reactor technology for the retrofit of a typical 300 MW class subcritical coal-fired unit and analyzed the conversion strategy for the conventional island. The results show the following:
- The HTR-PM turbine, with a capacity of 210 MWe, is optimized based on the mature thermal turbine high-pressure and low-pressure modules and the main steam valve module. It shares many common features and a high degree of inheritance with the coal-fired power 300 MW sub-critical turbine. The retrofit strategy for the turbine is to carry out through-flow modification and high-temperature component material upgrading under the premise of keeping the original bearing seat span and base unchanged.
- The No. 3 HP heater and the No. 5, No. 6, and No. 8 LP heaters of the 300 MW class subcritical coal-fired unit have similar parameters to the No. 1 HP heater and the No. 3, No. 4, and No. 5 LP heaters of the HTR-PM unit, respectively, and they can be used as the corresponding heaters for retrofitting. The heater of the coal power unit has sufficient structural strength to meet the required pressure-temperature requirements after the retrofit. The materials used for the shells, tube bundles, and tube sheets of both types of units are essentially identical, and no material upgrades are necessary. The heat load of the No. 6 low-pressure heater is insufficient to require capacity expansion and reconstruction, while the existing capacity of other high and low-pressure heaters, deaerator, and condenser can meet the heat load requirement after retrofit.
- The configuration, as well as the flow rate and head of feed water pump, condensate pump, and open- and closed-cycle cooling pumps of 300 MW class subcritical coal-fired unit can basically meet the requirements of HTR-PM unit. The modification strategy is to optimize the impeller or number of stages of the existing pumps according to the specific parameter requirements in order to improve the operating efficiency of the pumps at rated operating conditions. In terms of response speed and feed water supply stability after turbine trip, the electric feed water pump is superior to the turbine-driven pump for the pump drive method. The operational reliability of the turbine-driven pump configuration scheme for the HTR-PM unit requires further study.
- The wall thickness and flow velocity of the main thermal system pipes for the 300 MW subcritical coal-fired unit basically meet the requirements of the system parameters for the HTR-PM unit. The main steam piping, steam extraction piping, and open and closed circulating water piping of both types of units are made of the same or similar materials and do not need to be upgraded when retrofitting. For high-pressure feed water and condensate piping, the adaptability of materials for retrofitting should be based on the “Cr” content of the original piping material, considering the effects of flow accelerated corrosion.
- For the HTR-PM unit, each reactor is equipped with a set of start-up/shutdown systems with about 35% capacity. When converting coal power to nuclear, a start-up/shutdown system must be added separately, as conventional coal units are not equipped with them. The start-up/shutdown system is situated in the conventional island plant. When retrofitting, the available space in the main plant can be utilized or a span can be added to the turbine’s head side to arrange the equipment and piping of the start-up/shutdown system.
Author Contributions
Funding
Data Availability Statement
Conflicts of Interest
References
- Xin, B.A.; Chen, M.; Zhao, P.; Sun, H.D.; Zhou, Q.Y.; Qin, X.H. Research on Coal Power Generation Reduction Path Considering Power Supply Adequacy Constraints Under Carbon Neutrality Target in China. Proc. CSEE 2022, 42, 6919–6931. [Google Scholar] [CrossRef]
- Wang, S.T.; Yang, X.G.; Chang, J.W. Research on status of service life of coal-fired units at home and abroad. Therm. Power Gener. 2020, 49, 11–16. [Google Scholar] [CrossRef]
- From Coal to Nuclear: A Practical Guide for Developing Nuclear Energy Facilities in Coal Plant Communities; EPRI: Palo Alto, CA, USA, 2023; p. 3002026517.
- Cothron, E.; Greenwald, J. Resources for Coal Repowering with Nuclear Energy; Nuclear Innovation Alliance: Washington, DC, USA, 2023. [Google Scholar]
- Hansen, J.; Jenson, W.; Wrobel, A.; Stauff, N.; Biegel, K.; Kim, T.; Belles, R.; Omitaomu, F. Investigating Benefits and Challenges of Converting Retiring Coal Plants into Nuclear Plants; INL/RPT-22-67964-Rev000, 1886660; Idaho National Laboratory (INL): Idaho Falls, ID, USA, 2022. [Google Scholar]
- Qvist, S.; Gładysz, P.; Bartela, Ł.; Sowiżdżał, A. Retrofit Decarbonization of Coal Power Plants—A Case Study for Poland. Energies 2021, 14, 120. [Google Scholar] [CrossRef]
- Bartela, Ł.; Gładysz, P.; Andreades, C.; Qvist, S.; Zdeb, J. Techno-Economic Assessment of Coal-Fired Power Unit Decarbonization Retrofit with KP-FHR Small Modular Reactors. Energies 2021, 14, 2557. [Google Scholar] [CrossRef]
- Bartela, Ł.; Gładysz, P.; Ochmann, J.; Qvist, S.; Sancho, L.M. Repowering a Coal Power Unit with Small Modular Reactors and Thermal Energy Storage. Energies 2022, 15, 5830. [Google Scholar] [CrossRef]
- Haneklaus, N.; Qvist, S.; Gładysz, P.; Bartela, Ł. Why Coal-Fired Power Plants Should Get Nuclear-Ready. Energy 2023, 280, 128169. [Google Scholar] [CrossRef]
- Xu, S.; Lu, Y.H.M.; Mutailipu, M.; Yan, K.; Zhang, Y.L.; Qvist, S. Repowering Coal Power in China by Nuclear Energy—Implementation Strategy and Potential. Energies 2022, 15, 1072. [Google Scholar] [CrossRef]
- Zhang, Z.Y.; Dong, Y.J.; Shi, Q.; Li, F.; Wang, H.T. 600-MWe High-Temperature Gas-Cooled Reactor Nuclear Power Plant HTR-PM600. Nucl. Sci. Tech. 2022, 33, 8. [Google Scholar] [CrossRef]
- Fan, Q.W.; Guan, H.J.; Chen, X.H.; Liu, J. Present Situation and Key Problem Analysis in Parameters Increasing Reformation Technology for Active Coal-fired Thermal Power Units. J. Eng. Therm. Energy Power 2022, 37, 12–18, 39. [Google Scholar] [CrossRef]
- Tang, J.M. The First Domestic 600MW Coal-Fired Unit High Efficient Comprehensive Upgrading of Critical Technology Application. In Proceedings of the 2016 Annual Meeting of the Clean and Efficient Power Generation Technology Collaborative Network, Nanjing, China, 15–18 November 2016. [Google Scholar]
- Fan, Y.T.; Li, F. Discussion on Energy-Saving Modification of 300MW Unit with High-Efficiency Subcritical Parameter Upgrading. In Proceedings of the Fifth Symposium on New Technologies for Cogeneration and Deep Energy Saving in Coal Power, Nanjing, China, 16–18 May 2016; p. 9. [Google Scholar]
- Bai, D.L.; Zhang, J.S.; Xie, G.Y.; Xing, J.W. Study on Energy-saving Emission Reduction Transformation Feasibility of Daihai Power Plant Two Unit. Boil. Technol. 2017, 48, 60–62. [Google Scholar]
- Zhang, P.; Cong, Y.L. Improve 600 MW Sub-critical Steam Turbine Steam Temperature Impact Assessment of the Efficiency of the Unit. Energy Conserv. Technol. 2018, 36, 79–83. [Google Scholar]
- Chang, Z.; Zhang, Z.H.; Zhao, W.B.; Wan, K.F.; Gao, Z.B. Upgrade Scheme Comparison Between Parameter-increase and Cross-Generation for Subcritical Units. Power Gener. Technol. 2017, 38, 21–24. [Google Scholar]
- Min, Y.; Chen, D.L. Study on the Thermodynamic Property of Supercritical Reform for 300MW Subcritical Coal-fired Boiler. China Electr. PowerTechnology Ed. 2016, 3, 51–55. [Google Scholar]
- Cui, C.T.; Zhao, Y.Z.; Yan, C.W. Parameter Optimization Design of Regenerative Extraction Steam at Parameter Rising of Subcritical Unit. J. Eng. Therm. Energy Power 2017, 32, 115–118, 128. [Google Scholar] [CrossRef]
- Shi, J.Y.; Qi, L.; Yang, Y.; Wang, Y.; Deng, Z.C.; Shan, X.F.; Xu, M.J. Analysis and Study on the Adaptability of the Secondary Circuit for the Optimization and Upgrading of the 320MW Nuclear Power Turbine-Generator Unit. China Nucl. Power 2021, 14, 465–470. [Google Scholar]
- DL/T 5054-2016; Code for design of steam/water piping of fossil-fired power plant. Beijing China Planning Publishing House: Beijing, China, 2016.
- Zhang, Z.; Dong, Y.; Li, F.; Zhang, Z.; Wang, H.; Huang, X.; Li, H.; Liu, B.; Wu, X.; Wang, H.; et al. The Shandong Shidao Bay 200 MWe High-Temperature Gas-Cooled Reactor Pebble-Bed Module (HTR-PM) Demonstration Power Plant: An Engineering and Technological Innovation. Engineering 2016, 2, 112–118. [Google Scholar] [CrossRef]
- Li, Y.; Liu, X.S.; Gu, M.M.; He, X.Z. Structure Characteristics of 210 MW Nuclear Steam Turbine with High Temperature Gas-Cooled Reactor. Therm. Turbine 2021, 50, 187–191. [Google Scholar] [CrossRef]
- Shi, J.Y.; Yang, H.; Zhang, H.T.; Fang, Y.; Li, J.; Wang, B.L. New Progress and Development Direction of Steam Turbines in China. J. Chin. Soc. Power Eng. 2021, 41, 542–550. [Google Scholar] [CrossRef]
- Xiu, D.M. Features and Type Selection of Steam Turbines in Nuclear Power Plants. J. Eng. Therm. Energy Power 2010, 25, 459–462, 472. [Google Scholar]
- Yang, X.H.; Shan, S.C. Analysis for Major Problem of Nuclear Turbine Proposal. Turbine Technol. 2007, 49, 5–7. [Google Scholar]
- Huang, R. Analysis of Material Selection and Nationalization of National Super-critical Steam Turbine Unit. Turbine Technol. 2001, 43, 9–13, 23. [Google Scholar]
- Lu, Z.Q.; Han, W.J. Material Selection Characteristics of 24.2 MPa-566 °C/566 °C Supercritical Steam Turbine. Turbine Technol. 2004, 46, 164–166. [Google Scholar]
- Zhu, Z.J. Design and Research of Inlet Valve for Steam Turbine in 200mw High Temperature Gas Cooled Reactor Nuclear Power Plant. Master’s Thesis, Shanghai Jiao Tong University, Shanghai, China, 2012. [Google Scholar]
- Dong, L.Y.; Zhou, Z.W. Simulation Study on The Condensing System of High-Temperature Reactor Demonstration Power Station HTR-PM200 Based on Vpower. J. Shenyang Inst. Eng. Sci. 2011, 7, 16–19. [Google Scholar] [CrossRef]
- Liu, J.F.; Wang, C.L. Simulation Modeling of High Temperature Gas Cooled Reactor Steam Turbine Based on MATLAB/Simulink. Turbine Technol. 2022, 64, 408–412. [Google Scholar]
- Dong, L.Y.; Zhou, Z.W.; Zhou, Y.P.; Sui, Z.; Zhou, S.Y.; Li, F. Study on Graphical Modeling and Simulation of Secondary Loop in HTR-PM. Nucl. Power Eng. 2012, 33, 138–142. [Google Scholar]
- Zhang, R.X.; Wang, B.X.; Zhao, F.; Peng, W.C.; Chang, C.X.; Shi, J.; Ye, L.; Li, K. Cleaning schemes for the secondary circuit in high temperature gas-cooled reactors. Therm. Power Gener. 2017, 46, 130–135, 140. [Google Scholar]
- Liu, F.; Liu, Y.B.; Yao, H.M.; Sun, Y.P.; Yao, J.T.; Long, G.J.; Zhao, F. Feasibility analysis for chemical cleaning of the secondary circuit in high temperature gas-cooled reactors using catalytic citric acid. Therm. Power Gener. 2019, 48, 79–83. [Google Scholar] [CrossRef]
- Liu, R.M. Design of 200MW Unit Horizontal High Pressure Feedwater Heater with Dsz Dcz and Cz Inside. Boil. Manuf. 2012, 6, 49–51. [Google Scholar]
- Tang, Y.; Yuan, B. Scheme Study on Single/Double Row High-Pressure Heaters of 1000MW Power Unit with Secondary Reheat Cycles. Mech. Manag. Dev. 2019, 34, 160–161, 171. [Google Scholar] [CrossRef]
- Sun, H.C.; Hou, X.J.; Zhang, Y.; Li, R.P.; Xing, W.B. A Design Scheme for the Feedwater and Control System of the Multi-Module HTGR. China Nucl. Power 2023, 16, 573–582. [Google Scholar]
- Yu, L. Research on DaLaTe Power Plant 330MW Unit Water Pump Reform. Master’s Thesis, North China Electric Power University, Beijing, China, 2019. [Google Scholar]
- Qian, H.W. HTR-PM600 Conventional Island Feed Water System Configuration Research. Energy Res. Manag. 2017, 1, 40–42, 53. [Google Scholar] [CrossRef]
- GB 50660-2011; Code for design of fossil fired power plant. Beijing China Planning Publishing House: Beijing, China, 2011.
- Lu, W.K.; Wu, Z.; Qiu, Z.Z. Development of a New Electrode Type for WB36CN1 (HD15Ni1MnMoNbCu) Steel in Nuclear Power Plants. In Proceedings of the Fourth Forum of the Collaborative Network on Steel and Welding Technologies for Ultra (Supercritical) Critical Boilers, Nanjing, China, 15–17 November 2011; pp. 207–214. [Google Scholar]
- Guo, Y.R.; Wu, H.; Hu, M.H.; Hu, B. R&D of WB36CN1 Seamless Steel Pipe Used for Steam/Water Supply Piping Circuit of Conventional Island of Nuclear Power Plant. Steel Pipe 2010, 39, 31–35. [Google Scholar]
- Qian, Q.Y.; Qian, H.W.; Huang, X.J. Design and research of steam-water separator system for high temperature high temperature reactor-pebbled modules. Therm. Power Gener. 2015, 44, 103–106, 112. [Google Scholar]
- Cai, B.L.; Qian, Q.Y. Dynamic process characteristics analysis about startup/shutdown system of high temperature gas cooled reactor and verification of control strategy. Therm. Power Gener. 2015, 44, 62–68. [Google Scholar]
- Liu, J.F.; Ma, X.L.; Han, C.G.; Dong, L. The Optimization for Bypass Control Mode in Start-up and Shutdown System of HTR-PM. Turbine Technol. 2019, 61, 413–416, 464. [Google Scholar]
- Reitsma, F.; Woods, P.; Fairclough, M.; Kim, Y.; Tulsidas, H.; Lopez, L.; Zheng, Y.; Hussein, A.; Brinkmann, G.; Haneklaus, N.; et al. On the Sustainability and Progress of Energy Neutral Mineral Processing. Sustainability 2018, 10, 235. [Google Scholar] [CrossRef]
- Zhang, Z.Y.; Wu, Z.X.; Wang, D.Z.; Tongj, J. Development Strategy of High Temperature Gas Cooled Reactor in China. Strateg. Study CAE 2019, 21, 12–19. [Google Scholar] [CrossRef]
- Lei, M.Z. Commercialisation and Application Prospect of HTR. China Nucl. Power 2018, 11, 26–29. [Google Scholar]









| Reactor Type | CPR1000 | VVER-1000 | AP1000 | EPR |
|---|---|---|---|---|
| Rated thermal power/MW | 2903 | 2994 | 3414 | 4613 |
| Turbine rated power/MW | 1050~1120 | 1070~1135 | 1200~1300 | 1700~1780 |
| Rated main steam pressure/MPa | 6.43 | 5.88 | 5.38 | 7.46 |
| Rated main steam temperature/°C | 280.1 | 274.3 | 268.5 | 290.1 |
| Rated main steam humidity/% | 0.47 | 0.50 | 0.45 | 0.49 |
| Rated main steam flow rate/kg/s | 1613.4 | 1633.3 | 1888.6 | 2609.6 |
| Reactor Type | HTR-PM | HTR-PM600 |
|---|---|---|
| Reactor module thermal power (MW) | 250 | 250 |
| Number of the reactor modules | 2 | 6 |
| Plant thermal power (MW) | 500 | 1500 |
| Plant electricity generation power (MW) | 210 | 670 |
| Helium pressure (MPa) | 7 | 7 |
| Helium temperature at reactor inlet/outlet (°C) | 250/750 | 250/750 |
| Fresh steam temperature (°C) | 566 | 566 |
| Fresh steam pressure (MPa) | 13.24 | 13.24 |
| Parameters | Targeted Coal-Fired Power Plants in the First Phase | High-Temperature Gas-Cooled Reactor (HTGR) Nuclear Power Plants [11,22,23] | Pressurized Water Reactor (PWR) Nuclear Power Plants [24,25,26] |
|---|---|---|---|
| Single-unit capacity | Mostly 300 MWe/600 MWe class | The 210 MWe unit is currently in operation, while the 670 MWe unit is still under research and development. | Mostly 1000 MWe and larger power plants |
| Typical steam admission parameters | Ultra-high pressure: 13.2 MPa/535 °C/535 °C Subcritical: 16.7 MPa/538 °C/538 °C Supercritical: 24.2 MPa/566 °C/566 °C | 13.24 MPa/566 °C | 5.38–7.5 MPa/268–290 °C |
| Work medium characteristics | Mostly superheated steam; only the last few stages of the low-pressure cylinder are wet steam | Mostly superheated steam; only the last few stages of the low-pressure cylinder are wet steam. | Mostly wet steam; only the first few stages of the low-pressure cylinder are superheated steam |
| Turbine speed | 3000 r/min | 3000 r/min | Below 1000 MW class mostly 3000 r/min; 1500 r/min for 1000 MW class and above |
| Final blade | As benchmark | Substantially comparable to coal units | Longer final blades should be used for half-speed units |
| Inlet and exhaust steam volume | As benchmark | Substantially comparable to coal units | The enthalpy drop is small; the mass flow rate is approximately twice that of a coal power plant, and the volume flow rate is about four to six times that of a coal power plant |
| Exhaust area | As benchmark | Substantially comparable to coal units | About twice as much as coal units |
| Cylinder size and number | As benchmark | Substantially comparable to coal units | Cylinders are typically larger and heavier than those used in coal power plants; additionally, the number of low-pressure cylinders is greater |
| Rotor size and weight | As benchmark | Substantially comparable to coal units | The unit features a longer shaft system and a larger rotor size and weight |
| Parameters | Conventional Island Retrofit of Coal-Fired Units to Nuclear | Retrofit of Upgrading Subcritical Unit Parameters [12,13,14,15,16,17] |
|---|---|---|
| Inlet steam temperature | Increase from 538 °C to 566 °C | Increase from 538 °C to 566 °C |
| Inlet steam pressure | Reduced from 16.7 MPa to 13.24 MPa | Remain unchanged |
| Steam turbine | Conventional through-flow modifications are required, and high-temperature components need to be accounted for with or without material upgrades | Conventional through-flow modifications are required; high-temperature components require material upgrades |
| Boiler | Boiler removal and construction of a new nuclear island | Upgrades required |
| Reheat system | Change from single reheat to no reheat | Keep the single reheat unchanged |
| Regenerative system | Regenerative system numbers from an eight-stage to a five-stage | Remain regenerative system numbers unchanged |
| Main auxiliary equipment and system pipelines | The capacity, strength, and material of equipment and piping need to be checked | The capacity, strength, and material of equipment and piping need to be checked |
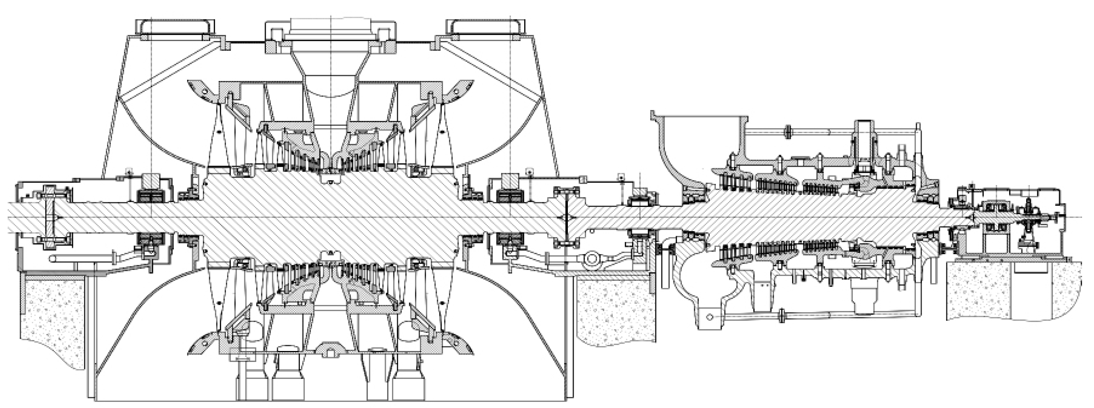
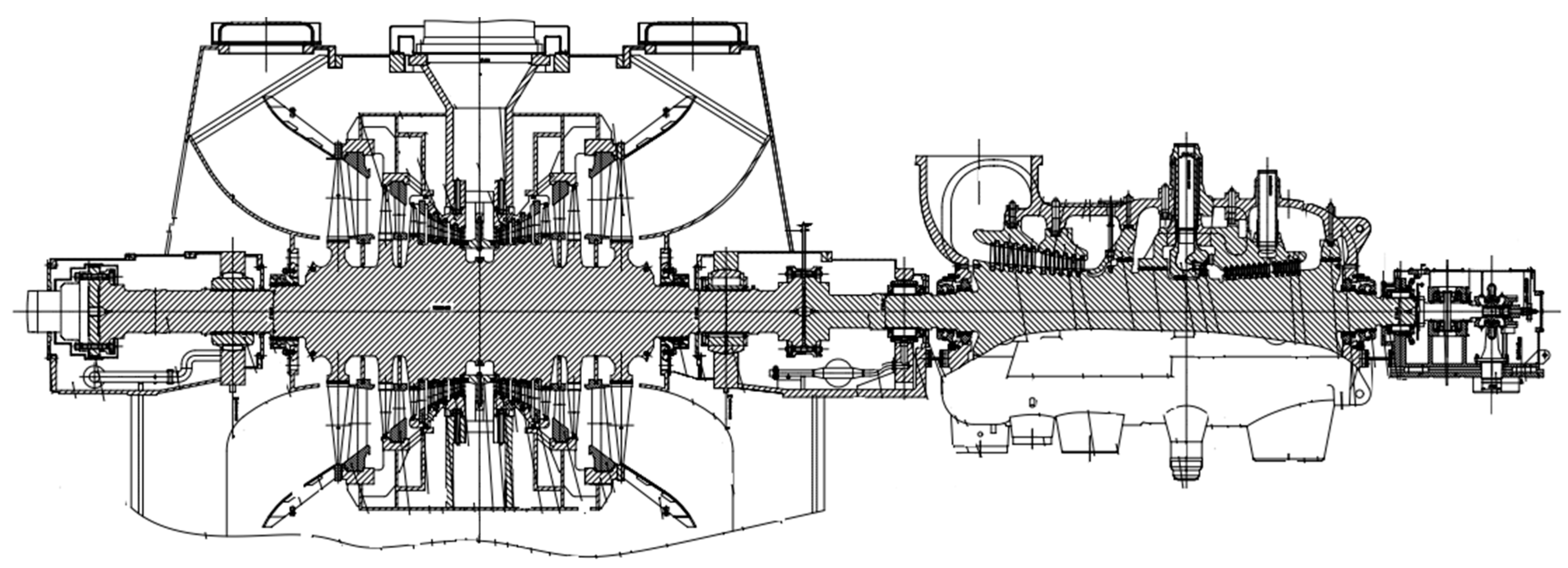
| Parameters | Turbine of 210 MW HTR-PM Unit [23] | Turbine of a Typical 300 MW Class Subcritical Coal-Fired Unit |
| Type | Single shaft, two cylinder, two turbine exhaust, condensing steam turbine | Single shaft, single reheat, two cylinder, two turbine exhaust, condensing steam turbine |
| Rated power/MW | 211.9 | 300 |
| Steam pressure in front of main valve/MPa | 13.24 | 16.70 |
| Steam temperature in front of main valve/°C | 566 | 538 |
| Main steam rated flow/(t/h) | 691.29 | 965.82 |
| Inlet pressure of low-pressure cylinder/MPa | 0.7732 | 0.863 |
| Inlet temperature of low-pressure cylinder/°C | 200.98 | 342.8 |
| Exhaust flow/(t/h) | 2 × 235 | 2 × 287 |
| Rated back pressure/kPa | 4.5 | 4.9 |
| Rated speed/(r/min) | 3000 | 3000 |
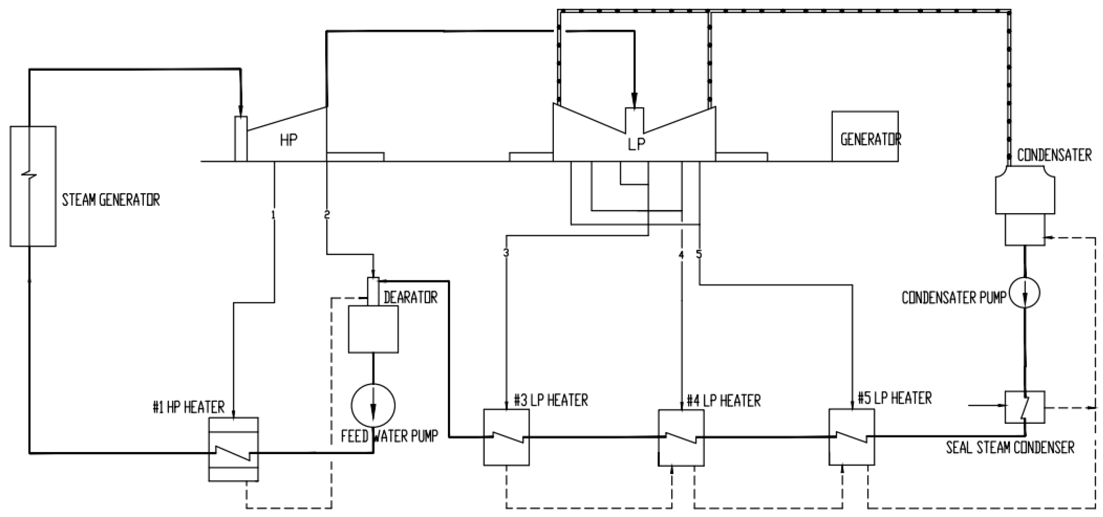
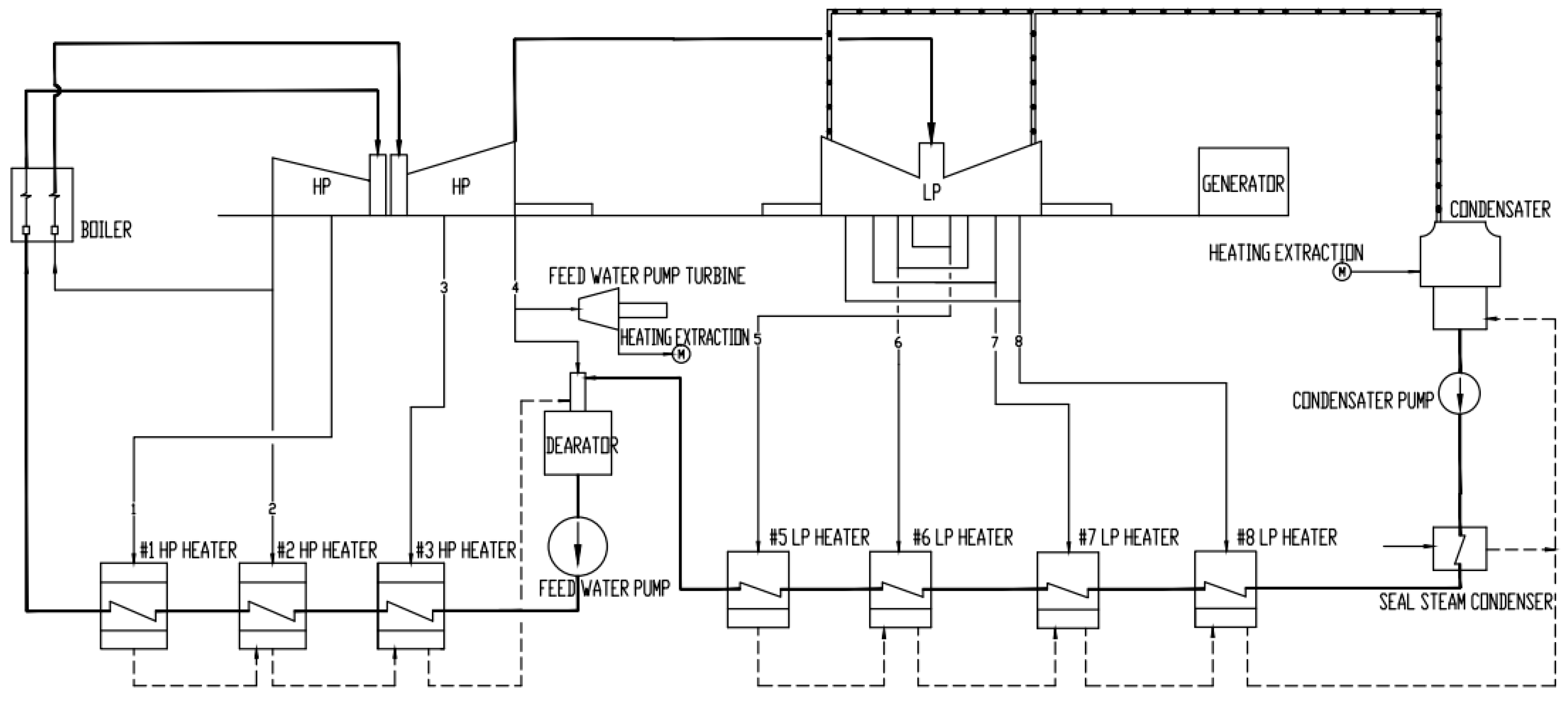
| Regenerative system | 1 high-pressure heater, 3 low-pressure heaters, and 1 deaerator | 3 high-pressure heaters, 4 low-pressure heaters, and 1 deaerator |
| Parameters | Turbine of 210 MW HTR-PM Unit [23] | Turbine of a Typical 300 MW Class Subcritical Coal-Fired Unit |
| High-pressure cylinder | 1 high-pressure cylinder, one-way flow, double cylinder structure, number of throughflow stages I + 20 | 1 high- and medium-pressure cylinder, reverse one-way flow in high- and medium-pressure cylinder, double cylinder structure, number of HP throughflow stages I + 14, number of MP throughflow stages I + 8 |
| Low-pressure cylinder | 1 bidirectional flow LP cylinder, double cylinder structure, number of throughflow stages 2 × 7 | 1 bidirectional flow LP cylinder, double cylinder structure, number of throughflow stages 2 × 7 |
| Forms of supports and bearings | Double bearing support; a total of three bearing housings | Double bearing support; a total of three bearing housings. |
| Low pressure last stage blades height | 1050 mm | 1050 mm |
| Typical 300 MW class subcritical coal-fired unit | No. 3 HP Heater | No. 5 LP Heater | No. 6 LP Heater | No. 8 LP Heater | Deaerator | |
| Steam flow rate (kg/h) | 43,632 | 42,400 | 27,827 | 29,673 | 43,987 | |
| Steam pressure (MPa) | 1.876 | 0.371 | 0.128 | 0.023 | 0.880 | |
| Steam temperature (°C) | 450.5 | 241.1 | 133.2 | 63.1 | 343.6 | |
| Water-side flow rate (kg/h) | 965,824 | 734,033 | 734,033 | 734,033 | 734,033 | |
| 210 MW HTR-PM unit [31,32] | No. 1 HP heater | No. 3 LP heater | No. 4 LP heater | No. 5 LP heater | Deaerator | |
| Steam flow rate (kg/h) | 43,031 | 46,867 | 40,582 | 12,975 | 40,434 | |
| Steam pressure (MPa) | 1.7336 | 0.3357 | 0.0901 | 0.0154 | 0.789 | |
| Steam temperature (°C) | 287.6 | 137.6 | 96.7 | 54.5 | 201.9 | |
| Water-side flow rate (kg/h) | 671,290 | 587,994 | 587,994 | 587,994 | 587,994 |
| Typical 300 MW class subcritical coal-fired unit | No. 3 HP Heater | No. 5 LP Heater | No. 6 LP Heater | No. 8 LP Heater | Deaerator | |
| Shell material | SA516Gr70 | Q245R | Q245R | Q245R | Q345R | |
| Tube bundle material | SA556GrC2 | SA688-TP304 | SA688-TP304 | SA688-TP304 | -- | |
| Tube sheet material | 20MnMo | P355GH | P355GH | 20MnMo | -- | |
| Type | Horizontal; u-tube | Horizontal; u-tube | Horizontal; u-tube | Horizontal; u-tube | Horizontal; built-in | |
| 210 MW HTR-PM unit [33,34] | No. 1 HP heater | No. 3 LP heater | No. 4 LP heater | No. 5 LP heater | Deaerator | |
| Shell material | Q245R | Q245R | Q245R | Q245R | Q345R | |
| Tube bundle material | SA556GrC2 | SA688-TP304 | SA688-TP304 | SA688-TP304 | -- | |
| Tube sheet material | 20MnMo | 20MnMo | 20MnMo | 20MnMo | -- | |
| Type | Vertical; u-tube | Vertical; u-tube | Horizontal; u-tube | Horizontal; u-tube | Horizontal; built-in |
| Tube-Side/Shell-Side Design Pressure (MPa) | Back Pressure (KPa) | Exhaust Flow Rate (t/h) | Circulating Water Flow Rate (t/h) | Cooling Surface Area (m2) | Full Water Weight (t) | |
|---|---|---|---|---|---|---|
| 210 MW HTR-PM unit [23,30] | 0.4/0.098 | 4.5 | 470 | 27,711 | 12,000 | 1200 |
| Typical 300 MW class subcritical coal-fired unit | 0.45/0.098 | 4.9 | 574 | 38,000 | 21,500 | 1300 |
| Operation Mode | Number and Capacity | Drive Mode | Flow Rate (m3/h) | Pump Head (m) | ||
|---|---|---|---|---|---|---|
| 210 MW HTR-PM unit | two operations and one standby | 3 × 50% | electric | 374 | 1960 | |
| Typical 300 MW class subcritical coal-fired unit | NO. 1 scheme | two operations and one standby | 2 × 50% | turbine-driven | 606 | 2375 |
| 1 × 30% | electric | 383 | 2373 | |||
| NO. 2 scheme | two operations and one standby | 3 × 50% | electric | 620 | 2510 | |
| Operation Mode | Number and Capacity | Drive Mode | Flow Rate (m3/h) | Pump Head (m) | ||
|---|---|---|---|---|---|---|
| 210 MW HTR-PM unit | condensate pump | two operations and one standby | 3 × 50% | electric | 333 | 238 |
| closed cycle cooling pump | one operation and one standby | 2 × 100% | electric | 790 | 44 | |
| open cycle cooling pump | one operation and one standby | 2 × 100% | electric | 1700 | 24 | |
| Typical 300 MW class subcritical coal-fired unit | condensate pump | one operation and one standby | 2 × 100% | electric | 760 | 326 |
| closed cycle cooling pump | one operation and one standby | 2 × 100% | electric | 800 | 40 | |
| open cycle cooling pump | one operation and one standby | 2 × 100% | electric | 1900 | 24 | |
| Pipe Name | Original Pipe Specification (mm) | Pipe Minimum Adopted Wall Thickness (mm) * | Actual Pipe Flow Velocity (m/s) | Recommended Pipe Flow Velocity (m/s) * | Original Pipe Material | HTR-PM Unit Pipe Material [34] |
|---|---|---|---|---|---|---|
| Main steam mother pipe | ID368.3 × 40 | 37.0 | 48.65 | 40~60 | A335 P91 | A335 P91 |
| Main steam branch pipe | ID273.05 × 30 | 27.5 | 44.26 | 40~60 | A335 P91 | A335 P91 |
| High pressure feed water pipe | OD355.6 × 28 | 22.4 | 3.13 | 2~6 | 15NiCuMoNb5-6-4 | P265GH |
| Condensate pipe | OD325 × 10 | 6.4 | 2.40 | 2~3.5 | 20 | HD245Cr |
| Third-stage (first-stage) steam extraction pipe | OD273 × 10 | 3.3 | 33.79 | 35~60 | 12Cr1MoVG | 20 |
| Fourth-stage (second-stage) steam extraction pipe | OD325 × 7.5 | 2.9 | 39.57 | 35~60 | 20 | 20 |
| Fifth-stage (third-stage) extraction pipe | OD457 × 9 | 3.2 | 46.89 | 30~50 | 20 | 20 |
| Open circulating water pipe (pump inlet) | OD720 × 11 | 4.9 | 1.24 | 0.5~1.5 | Q235-A (plastic lining) | Q235-A (plastic lining) |
| Open circulating water pipe (pump outlet) | OD529 × 8 | 4.8 | 2.30 | 1.5~3.0 | Q235-A (plastic lining) | Q235-A (plastic lining) |
| Closed circulating water pipe (pump inlet) | OD457 × 7 | 5.0 | 1.43 | 0.5~1.5 | Q235-A | 20 |
| Closed circulating water pipe (pump outlet) | OD377 × 7 | 4.2 | 2.14 | 1.5~3.0 | Q235-A | 20 |
Disclaimer/Publisher’s Note: The statements, opinions and data contained in all publications are solely those of the individual author(s) and contributor(s) and not of MDPI and/or the editor(s). MDPI and/or the editor(s) disclaim responsibility for any injury to people or property resulting from any ideas, methods, instructions or products referred to in the content. |
© 2024 by the authors. Licensee MDPI, Basel, Switzerland. This article is an open access article distributed under the terms and conditions of the Creative Commons Attribution (CC BY) license (https://creativecommons.org/licenses/by/4.0/).
Share and Cite
Luo, B.; Zhang, L.; Li, W.; Zhu, X.; Ye, Y.; Su, Y. Study on Conventional Island Retrofit Strategies for Converting Coal-Fired Power Plants to Nuclear Power Stations in China. Energies 2024, 17, 2912. https://doi.org/10.3390/en17122912
Luo B, Zhang L, Li W, Zhu X, Ye Y, Su Y. Study on Conventional Island Retrofit Strategies for Converting Coal-Fired Power Plants to Nuclear Power Stations in China. Energies. 2024; 17(12):2912. https://doi.org/10.3390/en17122912
Chicago/Turabian StyleLuo, Bixiong, Li Zhang, Wei Li, Xinwei Zhu, Yongjian Ye, and Yanlin Su. 2024. "Study on Conventional Island Retrofit Strategies for Converting Coal-Fired Power Plants to Nuclear Power Stations in China" Energies 17, no. 12: 2912. https://doi.org/10.3390/en17122912
APA StyleLuo, B., Zhang, L., Li, W., Zhu, X., Ye, Y., & Su, Y. (2024). Study on Conventional Island Retrofit Strategies for Converting Coal-Fired Power Plants to Nuclear Power Stations in China. Energies, 17(12), 2912. https://doi.org/10.3390/en17122912
