Abstract
The current evidential effect of carbon emissions has become a societal challenge and the need to transition to cleaner energy sources/technologies has attracted wide research attention. Technologies that utilize low-grade heat like the organic Rankine cycle (ORC) and Kalina cycle have been proposed as viable approaches for fossil reduction/carbon mitigation. The development of renewable energy-based multigeneration systems is another alternative solution to this global challenge. Hence, it is important to monitor the development of multigeneration energy systems based on low-grade heat. In this study, a review of the ORC’s application in multigeneration systems is presented to highlight the recent development in ORC integrality/application. Beyond this, a new ORC-CPVT (concentrated photovoltaic/thermal) integrated multigeneration system is also modeled and analyzed using the thermodynamics approach. Since most CPVT systems integrate hot water production in the thermal stem, the proposed multigeneration system is designed to utilize part of the thermal energy to generate electricity and hydrogen. Although the CPVT system can achieve high energetic and exergetic efficiencies while producing thermal energy and electricity, these efficiencies are 47.9% and 37.88%, respectively, for the CPVT-ORC multigeneration configuration. However, it is noteworthy that the electricity generation from the CPVT-ORC configuration in this study is increased by 16%. In addition, the hot water, cooling effect, and hydrogen generated from the multigeneration system are 0.4363 L/s, 161 kW, and 1.515 L/s, respectively. The environmental analysis of the system also shows that the carbon emissions reduction potential is enormous.
1. Introduction
In the recent era of globalization and technological/economic development, energy consumption has increased manyfold. The rise in human day-to-day energy demand has led to the increased exploitation and global dependence on fossil fuels [1,2]. Currently, about 75% of the total energy consumption globally is from fossil fuels—hence, the drastic environmental degradation caused by fossil fuels. It is also worth noting that fossil fuels are limited in nature [3], and it has been projected that some specific fuels may be depleted by the end of this century if the current exploitation rate is not reduced. Despite the challenges attached to fossil fuel consumption, global energy demand is expected to increase by 33% between 2018 and 2040 [4]. Therefore, the need to transition from fossil fuel to energy sources or technologies with low carbon footprints has become a societal challenge [5]. Most researchers have focused on the development [6], integration [7], policy implementation [8], and utilization [9] of renewables as a viable solution to this problem.
Renewables like biomass, geothermal, solar, tidal, wind, hydro, etc., have witnessed a significant increase in development in recent years (both from the research and application perspectives) [10,11]. In addition, the production of hydrogen and the rapid development of the electric vehicle industry have become significant steps in the carbon mitigation direction [12]. Furthermore, the multigeneration of various useful energy products from a single- or multiple-input energy source has also been another technological approach to abate climate change [13].
Researchers in the literature have shown the potency of renewable energy (RE)-based multigeneration with hydrogen for global sustainable decarbonization. Ghasemiasi et al. [14] investigated a combined power plant and its conversion to a multigeneration system for sustainable development and environmental pollutant reduction. Energetic, exergetic, environmental, and economic analyses were carried out to evaluate the performance of the system. The proposed system has exergy and energy efficiencies of 49.64% and 57.36%, respectively [14]. In another study, the performance analysis of two innovative solar-based high-performance multigeneration systems designed for agricultural farms applications was presented [15]. The storage mechanisms for a multigeneration system were compared using thermal energy storage and hydrogen-based fuel cells. It was concluded that the multigeneration system with solid oxide fuel cells is more suitable for agriculture due to its useful energy products [15]. Although Azariyan et al. [16] modeled a geothermal energy-based multigeneration system, the novel multigeneration system presented by Tariq et al. [17] was assisted by solar energy. In both studies, it was concluded that multigeneration energy systems are sustainable and effective for global decarbonization.
Another viable approach to carbon mitigation is the effective utilization of low-grade heat. Research has shown that low-grade waste heats account for over 50% of the total heat in the industrial sector [18], whereas about 60% of low-grade waste heat is directly released into the atmosphere [19]. The development of different waste heat recovery technologies can enhance the overall performance of systems and also reduce carbon emissions significantly. In the literature, the organic Rankine cycle (ORC) [20], Kalina cycle (KCS11) [21], and thermoelectric generators [22] have been proposed as viable methods for utilizing low-grade heat. Gao et al. [23] did an experimental investigation on R290-based ORC utilizing cold liquid nitrogen. Although a thermal efficiency of 6.78% was reported, their study also stated that pressure drops have a high sensitivity to the overall performance of the system. The constructal thermodynamic optimization of a Kalina—ORC combined system to utilize waste heat was presented in another study [24]. With the objective to improve electricity production, their analysis results [24] showed a 16.17% increase in power after the optimization. Similarly, Yagli et al. [25] optimized a simple/regenerative ORC considering jacket water of an internal combustion engine fueled with biogas. Considering the unique configuration presented, the maximum net power, exergy, and thermal efficiency achieved by their system are 45.3 kW, 68.02%, and 12.34%, respectively [25].
With the recent evidential adverse effect of climate change, the world is setting different targets to attain net-zero emissions, with 2050 and 2060 being the proposed years by many organizations/countries for total decarbonization. In order to achieve these targets, there is a need to further the development of matured renewable energy-based technologies. Concentrated photovoltaic thermal (CPVT) systems are one of the mature solar-based technologies in existence. The thermal energy produced by these systems is mostly considered for domestic hot water production. However, hot water production from the enormous thermal heat limits the effectiveness of the highly efficient CPVT system. Considering the prospect of multigeneration systems and the positive futuristic impact on hydrogen production, the integration of solar CPVT for multigeneration purposes and hydrogen production is presented in this study. This study is novel, as it presents a new multigeneration system configuration that integrates ORC for more electricity generation. Firstly, a comprehensive review of ORC application for multigeneration and hydrogen production is presented to show the state of the art in the literature. Then the CPVT-ORC multigeneration system is modeled for electricity, hot water, cooling, and hydrogen production. This study aims to develop an efficient system that can maximize the thermal energy produced from the CPVT system. This study also aims to highlight the development and integration of ORC with multigeneration systems in recent years. The thermodynamics approach (considering the energetic and exergetic efficiencies of the system) is used to evaluate the performance of the multigeneration configuration modeled in this study. An environmental sustainability analysis that focuses on greenhouse gas emissions reduction is also carried out. Parametric and sensitivity analyses are used to check the effect of different varying state parameters on the performance of the system. A brief introduction to ORC and its applications is presented in Section 2, and a comprehensive overview of ORC integration for multigeneration is presented in Section 3. The multigeneration configuration modeled in this study is described in Section 4, and the mathematical modeling of the system is explained in Section 5. The results and performance of the system are discussed in Section 6, and the concluding remarks from the entire study are summarized in Section 7.
2. Organic Rankine Cycle (ORC)
A major output of multigeneration systems is electricity, and to generate this in a multigeneration system, primary movers or conversion systems are required. These are chosen based on input fuels, power, economy, availability, etc. [26]. Multigeneration system cost-benefit analyses play an important role in the selection of prime movers. Gas turbines are used to generate gaseous fuel power (e.g., natural gas or syngas produced by gasification) [27]. In combined cycles, the gas turbine cycle is used as a topping cycle, whereas the steam turbine cycle can be used as a bottoming cycle to increase the overall thermodynamic efficiency [28]. For small-scale and standalone multigeneration systems, micro-gas turbines are chosen as prime movers [29]. The steam turbine is useful for direct solid fuel combustion (combustion of coal/biomass). If the heat available is at relatively low temperatures (such as geothermal heat, solar thermal heat), the ORC is appropriate [30] and the selection of operating fluid is essential for ORCs [31].
The theory of ORC operation is the same as that of the traditional Rankine cycle, except that the working fluid is a low boiling point organic compound instead of water, reducing the temperature necessary for evaporation. To produce a vapor that is expanded in a turbine linked to a generator, a pump pressurizes the working fluid that is transferred into an evaporator (heat source). Finally, to commence the new cycle, the output vapor is condensed and sucked up by the pump. To use the expanded vapor even better, an internal heat exchanger (IHX) can also be used to preheat the pump fluid into the evaporator [31].
The modularity and adaptability of ORC technology, as well as its application at various temperatures, have boosted its integrality in recent years. ORCs can be used to generate power by serving as a bottoming or topping cycle [31]. The configurations that can be integrated with the ORC are summarized in Figure 1. The generated energy (using primary energy sources including solar, geothermal, and biomass combustion) can be recovered from multiple sources (e.g., process waste heat) or other technologies (e.g., other power cycles). The generation of more power with ORCs will improve the overall efficiency of the system depending on the temperature of a heat source/sink.
Figure 1.
Diagram of possible energy-based ORC applications.
The selection of the working fluid in the ORC is an important element, since the fluid needs to have ideal thermodynamic properties that satisfy several criteria at lower temperatures and pressures. Working fluid selection also depends on the application, source of heat to be used, economic viability, toxicity, flammability, and ecological/environmental prospects. These limit the list to a few fluids when you take into consideration all limitations, including:
Environmental: The Montreal Protocol and the Kyoto Protocol restrict the use of several fluids due to their ozone-depleting potential (ODP). To combat ozone depletion and greenhouse gas emissions, international accords restrict the use of these fluids.
Stability: The chemical stability of the fluid utilized may impose a temperature restriction on the heat source. When it is exposed to certain temperatures, it can break down, generating materials that could alter cycle flow. It can also lead to toxic and noxious compounds, which can induce health problems in cases of leakage.
Pressure: If the handling of ORC fluid requires high pressures, the cost of the machinery is higher because of the high reliability they must withstand—hence, the complexity of the plant is also increased.
Safety: In case of a leak or operation, the fluid must be non-toxic, non-corrosive, and non-flammable. The ASHRAE safety classification indicates the fluids’ level of hazard.
Access and low cost: A low-accessibility and/or high-cost fluid limits its use in ORC plants, increasing the overall financial viability of projects (for obvious reasons).
Latent heat and molecular weight: In an evaporator, increased molecular weight and latent heat absorb more energy. Thus, reducing the needed flow rate reduces installation space and pump use.
Low freeze point: The fluid freezing point must be below the lowest cycle temperature.
2.1. ORC Applications
2.1.1. Biomass Combined Heat and Power (CHP)
As an energy source, biomass accounts for around 10% of worldwide energy consumption [32]. Biomass is derived from a variety of industrial and agricultural operations, including furniture, farming, and forestry leftovers. Biomass can be burned to provide heat, which can then be converted to electricity using the ORC. These systems have received growing attention, and binary cycles are used in most ORC biomass systems. Basically, the heat is transmitted via the flue gasses from the biomass feeder to the heat transfer fluid (thermal oil). To evaporate the working fluid, the heated thermal oil is directed to the evaporator ORC. Low evaporator pressure, load insensitivity fluctuations, easy, safe control, and operation are all advantages of using an intermediate heating medium (thermal oil) [33].
2.1.2. Solar Power Cycles
It has been discovered that the amount of energy emitted by the sun in an hour (410 × 1020 J) was higher than the global energy consumption in 2001 [34]. Sun energy can be used directly (via PV cells) or indirectly for electricity generation (solar thermal). Solar thermal power generation using concentrated collectors is a well-established technology. Depending on the type of collector, the sun’s radiation is captured and concentrated on a focal line or a focus point [35]. The fluid passing through the collectors is heated with this radiant heat. The ORC is a proven method of harnessing low-quality heat (especially in small-scale electricity-generating systems).
2.1.3. Geothermal Binary Power Cycles
Geothermal energy (Earth heat) is a renewable energy source that is naturally ingrained in the Earth’s deep layers. At a depth of 3 km below the Earth’s surface, the energy contained is estimated to be 43 × 1010 J [36]. This energy can be harnessed by drilling deep wells and pumping heated brine trapped in sub-layers to the surface via the production well. The temperature of the brine varies according to where it is found. However, the typical geothermal gradient near the Earth’s surface is around 300 K/km [33]. The hot brine will transfer its heat to an organic fluid in the ORC evaporator and return at a lower temperature to the injection well.
2.1.4. Waste Heat Recovery from Internal Combustion Engines (ICE)
Exhaust gases and coolants account for roughly two-thirds of an ICE’s fuel consumption on average [37]. A conventional spark ignition ICE releases 1.7–45 kW of heat by radiation (at a temperature of 80–100 °C) and 4.6–120 kW through exhaust gas (400–900 °C) with an energy efficiency that ranges between 15% and 32% [38]. This engine waste heat (mostly from cooling and exhaust) is sufficient for the effective ORC heat recovery operation. It is possible to use the electricity generated from the onboard ORC to supply auxiliary units, such as air conditioning or battery charging.
2.1.5. Exhaust Heat Recovery in Gas and Steam Power Cycles
In large-scale power facilities, recovering exhaust heat from gas turbines in a Brayton cycle to create steam for driving steam Rankine cycles is typical practice. Because the exhaust gas from a gas turbine is normally between 500 and 600 °C, the steam cycle is a better waste heat recovery option [35]. Micro-gas turbines, which have an exhaust temperature of less than 400 °C and a power capacity of less than 500 kW, became popular as remote power units in the 1990s. Significant research attention has been given to the waste heat recovery of micro-gas turbines while considering the ORC for small-scale applications to boost overall performance.
2.1.6. ORC for Ocean Thermal Energy Conversion (OTEC)
Over 70% of the Earth’s surface is covered by water, making the oceans one of the world’s greatest solar collectors and energy storage systems. The energy of the oceans could be used as clean energy that is abundant and inexhaustible. Ocean thermal conversion energy (OTEC) is a technology that harnesses the energy contained in the ocean’s inherent thermal gradient. Through a thermodynamic cycle, the unused solar potential stored in the upper ocean water layers can be transformed into electricity. The ORC is an effective way to convert low-grade heat into electricity. The ocean’s warm surface water is employed as a medium to heat/evaporate the working fluid of the ORC. The organic fluid is then subsequently condensed using a cooling medium (the cold ocean water in the deeper strata) [35].
3. ORC Integration with Multigeneration Systems
A multigeneration system is a simplified variant of a cogeneration or trigeneration system that achieves more than two useful energy products (i.e., heating, power, cooling, hot water, hot air, etc.). The ORC synchronous application in a multigeneration system has been proposed in recent years due to the multiple benefits of combining many utilizing low-grade heat from various renewables. The ORC is one of the potential subsystems that can be used in cogeneration and trigeneration plants. Because of its advantages, many studies have been conducted to further elaborate on the use of the ORC in multigeneration systems. Al-Sulaiman et al. [39] conducted an energy analysis of both CHP and CCHP plants based on the ORC, aided with a solid oxide fuel cell (SOFC) system. The heating cogeneration system showed better performance than the cooling cogeneration system. However, the trigeneration performance was even superior, with higher efficiencies. Al-Ali and Dincer [40] presented a new integrated geothermal solar comprehensive energy system for electricity production, heat for industrial applications, hot water, space heating, and cooling. Energy and exergy assessments were carried out to illustrate the system’s performance and to compare the findings of single systems, cogeneration systems, trigeneration systems, and multigeneration systems. The system achieved thermal/exergetic efficiencies of 16.4%/26.2% and 78%/36.6% for single generation and multigeneration, respectively.
In another paper, Ahmadi et al. [41] presented a research study with numerous objectives aimed at improving the performance of a biomass-based multigeneration system using an ORC. Electricity is generated by a gas cycle, cooling by double-effect ARCs, hydrogen is produced by PEM electrolyzers, hot water by DHW, and fresh water by RO desalination. A closed-form equation was also proposed to describe the relationship between exergy efficiency and the system’s overall cost rate. [41]. In another study, a geothermal-driven comprehensive energy system including an ARC, an ORC, a DHW, and an electrolyzer was modeled/studied to generate cooling, heating, power, and hydrogen [42]. Energy, exergy, and exergeoeconomic analyses were used to evaluate the system performance. Their results showed overall exergy and energy efficiencies of 34.98% and 49.17%, respectively [42].
Ebadollahi et al. [43] proposed a more fascinating system that is powered by geothermal energy. The subsystems in their system include an ERC, a PEM electrolyzer, and an ORC system. The exergy efficiency, thermal efficiency, and total sum unit cost of product (SUCP) of the suggested system were evaluated to be 28.91%, 38.33%, and 347.9 USD/GJ, respectively, after various evaluations [43]. Yuksel et al. [44] modeled a solar-based comprehensive energy system that comprises a PEM electrolyzer, a parabolic solar field, a PEM fuel cycle, a double-stage ORC, and an absorption cooling system. Another hybrid polygeneration system comprising a solar parabolic field with storage (molten salt), an AC LiBr-H2O, an ORC, and an electrolyzer was developed by Sharifishourabi and Chadegani [45]. In both studies, useful energy products like electricity, hydrogen, hot water, ventilation, and cooling were provided by the polygeneration systems. The multigeneration energy and exergy efficiencies were 16% and 8%, respectively in [44], whereas the energy and exergy efficiencies of the ORC used in [45] were 14% and 26%, respectively.
The performance of an innovative microscale double-stage trigeneration with thermodynamic and economic perspectives was investigated by Karellas and Braimakis [46]. The heat source for the ORC was provided by a biomass boiler and parabolic trough (PT) collectors. The system was designed for a case of no overheating, 90 °C evaporation temperature, 50 kWth heat input, and 5 kWth cooling capacity. The energetic efficiency was reported as 2.38% and the exergetic efficiency was 7%. To meet energy demands such as power, cooling, hydrogen, drying air, and warm water in a case study, Karapekmez and Dincer [47] developed a solar–geothermal hybrid comprehensive system. The hybrid model consisted of a concentrated photovoltaic field with a thermal energy storage integrated power cycle, an ORC, an NH3-H2O single absorption system, an SOFC, and an electrolyzer. Ahmadi et al. [23] modeled a system that integrates a PV/T unit, an H2O-LiBr chiller, an OTEC device, an RO with an energy recovery device, a PEM electrolyzer, and flat-plate solar collectors. The ORC’s working fluid was warmed with hot seawater in order to generate enough energy to run the electrolyzer. The PVT power was also supplied to the RO system for freshwater generation. The optimized system had a 60% exergy efficiency and a 154 USD/h average cost limit.
Onder et al. [48] studied the thermodynamic performance of a new solar thermal integrated system for multigeneration purposes. Solar dish collection systems (SDC), a double-stage organic Rankine cycle (DS-ORC), a single-effect absorption cooling (SEAC) system, an ORC, and hybrid magnesium chlorine (Mg-Cl) system were combined to form the multigeneration system. Furthermore, the results of their study showed that the total energy and exergy efficiencies were 54.17% and 50.46%, respectively. A small community solar hybrid multigeneration model was developed by Calise et al. [49] to produce freshwater, power, cooling, and heating. In addition to PT collectors, the hybrid system comprises ORCs, geothermal wells, and MEDs. The ORC is run by solar and geothermal energy sources. Heating, cooling, and freshwater generation were all done with geothermal energy, with overall energy efficiency ranging from 16–20% for cooling and 40–50% for thermal recovery. These values ranged from 0.1475 to 0.1722 EUR/kWh for electricity, and 0.1863 to 0.1888 EUR/kWhex for chilled and hot water. A review summary of outstanding literature on ORC integration with the multigeneration system is presented in Table 1. The method used in selecting these articles included:
Table 1.
Review summary of outstanding studies on ORC integrality with multigeneration systems.
- -
- Indexing: All the articles selected are indexed in Scopus and Web of Science.
- -
- Relevance: Articles that used the thermodynamics approach to evaluate multigeneration systems were the only ones considered.
- -
- Publication time: Only articles published after the year 2015 were considered for the review.
4. System Description
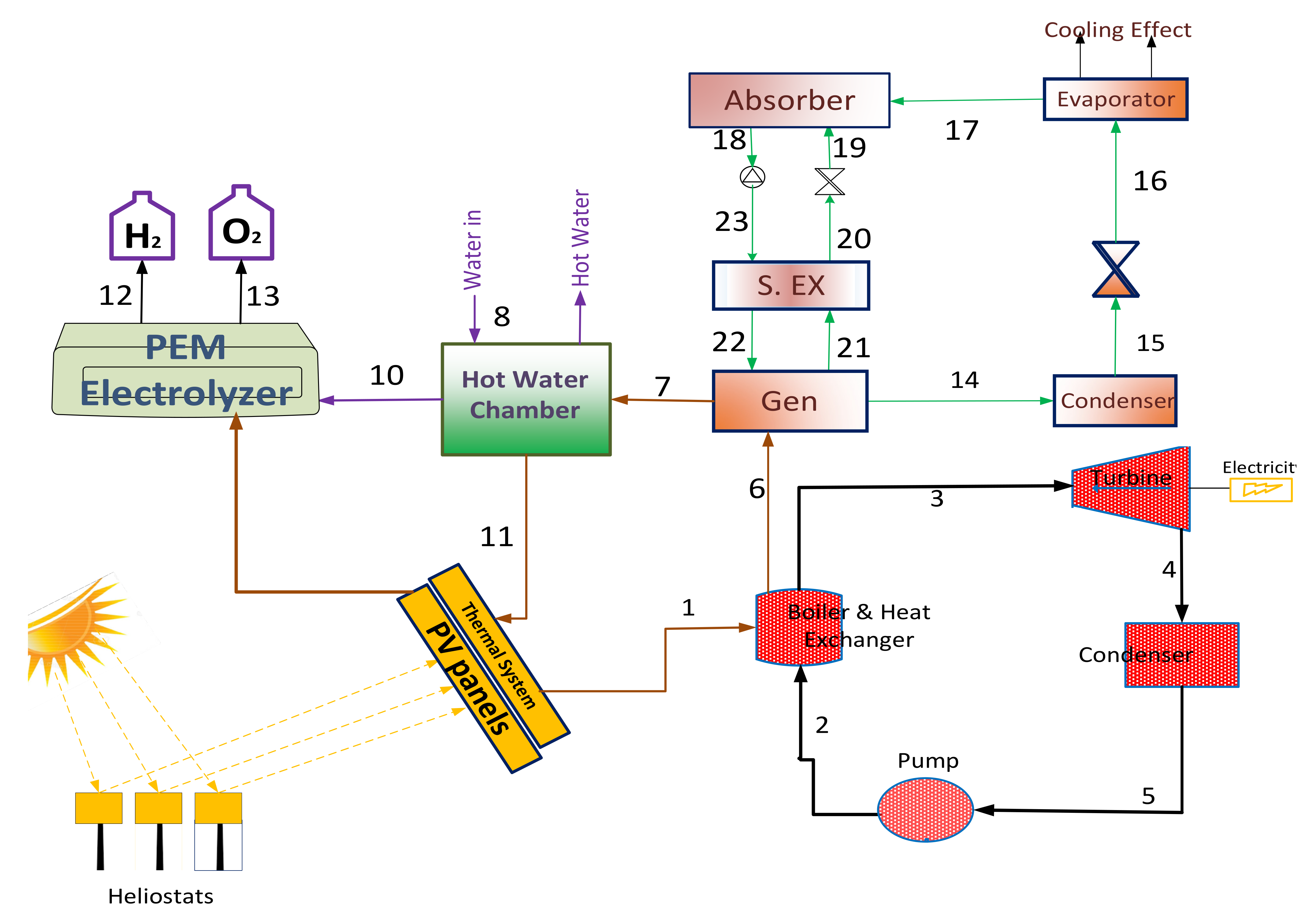
Based on the reviewed studies (in Section 3) on the integration of ORC multigeneration and hydrogen production, the use of a solar concentrated photovoltaic thermal (CPVT) system has not been considered in the existing literature. Since CPVT has the capability to produce thermal energy between 40 OC and 120 OC, this temperature is suitable for electricity production in an ORC. Therefore, in this study, the integration of an ORC with CPVT for multigeneration and hydrogen production is proposed in order to increase the share of electricity produced by the system. The schematic representation of the proposed multigeneration configuration is illustrated in Figure 2 and a brief description of this system is presented in this section.
Figure 2.
System schematic diagram.
Following the state points/numbers in Figure 2, solar irradiance is concentrated onto the CPVT system and electricity, as well as thermal energy, is produced. The thermal energy generated at state 1 is sent to the boiler of an ORC. For the ORC modeled in this research, molten salt is adopted as the working fluid due to its high potency [68]. In the boiler of the ORC, compressed molten salt (at state 2) is boiled and sent (at state 3) to the ORC turbine. In the ORC turbine, the compressed saturated working fluid turns the turbine and additional electricity is generated. The boiler of the proposed ORC is modeled to act as a heat exchanger; therefore, part of the thermal energy is used to power an absorption chiller (at state 6) and then generate hot water at state 7.
In the absorption chiller, lithium bromide solution (LiBrH2O) is used as the working fluid based on its high performance in similar system configurations in the literature [69]. The thermal energy from the CPVT is used in the generator to separate the working fluid into a strong solution of LiBrH2O and a weak solution of LiBrH2O. The working fluid with high content of water is sent via state 14 to the condenser. The condensed working fluid at state 15 is expanded before being used to generate a cooling effect in the evaporator of the absorption chiller. In the absorber of the absorption chiller, the weak solution of LiBrH2O is mixed with the strong solution and then sent via a solution heat exchanger to the generator.
The ejected thermal energy from the generator of the absorption chiller is used to produce hot water via a heat exchanger tank before being rejected (at state 9) back to the CPVT. Some of the hot water generated is further heated and then used for hydrogen production in the proton-exchange membrane electrolyzer. In the electrolyzer, part of the electricity from the CPVT system is used to generate hydrogen.
5. Mathematical Modeling
The mathematical modeling of the proposed comprehensive energy system focuses on the energetic and exergetic performance of the system at steady-state conditions. The first and second laws of thermodynamics are the system of the equations presented in this section. The input parameters for the multigeneration system are summarized in Table 2. The mathematical models are in accordance with existing works of literature [70,71,72] and they are based on the following assumption.
Table 2.
CPVT-ORC hybrid multigeneration input parameters [40,70,75,76,77].
- The Air Mass 1.5 direct spectra ASTM (AM1.5D) is used as the reference of the solar light spectrum.
- The dead-state properties used as the reference for temperature and pressure are 101.3 kPa and 298 K, respectively.
- DC/AC conversion efficiency of the CPVT inverter is 0.98, whereas the solar field capacity factor is defined as 0.33.
- The heat exchangers within the multigeneration system are considered isobaric.
- The ORC pump and turbine efficiencies are 0.85 and 0.80, respectively.
- For this system, changes in kinetic and potential energy are also considered insignificant.
Thermodynamic Analysis
Considering the state numbers in Figure 2, the overall energy efficiency of the multigeneration system can be defined as a function of the input solar energy ().
This input solar energy (), is the total concentrated energy on the PVT modules, and it is modeled in Equation (2) as a function of the heliostat efficiency (). In Equation (1), is the total electricity generated by the multigeneration system and is a sum of the electricity generated by the PV panels and the ORC system (as modeled in Equation (3)). The second term in the numerator of Equation (1) is the cooling effect produced from the absorption chillers and can be modeled with Equation (4).
(in Equation (5)) are the mass flowrate of the hydrogen produced and the lower heating value of the hydrogen generated from the electrolyzer. The energy modeling of the PEM electrolyzer used in this study is in accordance with works of existing literature [73,74], where the detailed procedure has been explicated.
A summary of the hydrogen production thermodynamics modeling is therefore presented in Table 3. The last term in Equation (1) is the thermal energy equivalence of the hot water produced from the multigeneration system, and this can be modeled as a function of the effectiveness of the hot water chamber or hear exchanger (Equation (6)).
Table 3.
Summary of equations for modeling hydrogen production [73,74,78].
In Equation (2), denotes the system’s concentration ratio, and this is calculated with Equation (7) as a function of the area of the heliostat field () and CPVT receivers (). The other terms in Equation (2) are solar irradiance based on the AM1.5D condition () and the area of the CPVT system ().
The mathematical modeling of the proposed comprehensive energy system focuses on the energetic and exergetic performance of the system at steady-state conditions. Thermodynamic first and second laws are the system of the equations presented in this section. The input parameters for the multigeneration system are summarized in Table 2. The mathematical models are in accordance with existing works of literature [70,71,72] and are based on the following assumption.
In Equation (3), is the electricity generated by the PVs, and this is modeled with Equation (8) [79,80,81]. Following a study by Nishioka et al. [79], the InGaP/GaAs/Ge-based multijunction solar cell was used for the CPVT modeling in this study. Based on a solar concentration of 500 suns, these multijunction solar cells can achieve an electrical efficiency as high as 38%. Hence, the corresponding temperature coefficient () is −0.05%/K (Equation (8)).
where is the temperature (K) and is the power production from individual PV cells. The last term () in Equation (8) is the cell-to-module power ratio, and was taken as 90% in this study [82].
(in Equation (3)) represents the fraction of the electricity generated from the CPVT multigeneration system that is used for hydrogen production in the electrolyzer. For this study, this was taken as 10%, following the literature [74,83] (as it is assumed that a small portion of the total electricity is dedicated for hydrogen production). Unlike the , which is a fraction of total electricity, is the additional total electricity production by the ORC subsystem. This can be modeled as:
where
The energy and exergy balance equation for the different stages in the multigeneration is summarized in Table 4 based on the state numbers in Figure 2. The equations used in determining the energetic-exergetic efficiencies for the subsystems in the multigeneration system are also highlighted in Table 5. The equations in these tables were written based on the first and second laws of thermodynamics. To determine the energy efficiency of the ORC, the thermal energy production from the CPVT system () must first be modeled, as this is the thermal input source. To model the thermal energy production, the Roshenow model is used to analyze the boiling heat transfer (Equation (12)). This reflects the cell temperature, which can be used to determine the solar concentration and heat flux. The mathematical modeling is done in accordance with the literature [84,85,86] and then compared with the CHF model (Equation (13)). Therefore, the thermal output from the system can be calculated with Equation (14) considering the losses () from the receiver.
Table 4.
Energy balance and exergy balance/destruction equations.
Table 5.
System energetic and exergetic efficiency equation summary.
The overall exergetic efficiency of the multigeneration system presented in this study can be modeled as:
where , , and denote the exergy output of the representative system streams.
Furthermore, in this study, the cogeneration and trigeneration efficiencies of the systems were considered to determine the utility scale of the system when the useful energy is not being maximized.
where the subscript CG, 1 represents the cogeneration of electricity and cooling. The subscript CG, 2 in Equation (18) denotes the cogeneration of power and hydrogen.
The subscript CG, 3 in Equation (20) denotes the cogeneration of electricity and hot water. The equations used in modeling the trigeneration scenarios are summarized in Equation (22) to Equation (27). It is worth noting that the subscripts TG, 1; TG, 2; and TG, 3 are the trigeneration of electricity, cooling, and hydrogen; electricity, cooling, and hot water; and electricity, hydrogen, and hot water, respectively.
The greenhouse gases emission reduction potential of the proposed ORC integrated multigeneration system was analyzed using #6 fuel oil with 33% combustion efficiency as the reference fossil fuel [87].
6. Results and Discussions
In this study, a review of ORCs and their applications is presented. The integration of ORC with a CPVT system was analyzed for multigeneration and cleaner/hydrogen production. The first and second law of thermodynamics approach was used to evaluate the performance of the system. Based on the input parameters, the multigeneration system harvested 1250 kW of solar energy, which serves as the energy input into the multigeneration system. From this energy input, 1125 kW was concentrated by the heliostats onto the PV panels of the CPVT system, thereby resulting in a 90% energy efficiency for the heliostat subsystem and 85.35% exergy efficiency. The total electricity produced by the PV panels was 327.2 kW (Table 6) and the energy efficiency of the electricity production stem of the CPVT system was 26.18%. This implies that the CPVT system’s efficiency is very low if the thermal energy produced by the system is not maximized. The thermal output of the CPVT system was 672.2 kW at a temperature of 383 K. Hence, the CPVT overall energy and exergy efficiencies were 77.26% and 56.71%, respectively (Figure 3). Although the CPVT configuration is advantageous over the typical PV system due to the extraction of the heat from the PV panels, the integration of CPVT for multigeneration further shows its versatility in application its futuristic potency.
Table 6.
System outputs.
Figure 3.
Multigeneration subsystem thermal and exergetic efficiency summary.
As stated in the preceding section, 60% of the thermal energy produced by the CPVT system is used for electricity generation in an isobutane-based ORC. This increases the total electricity production (389.48 kW) of the multigeneration system by 16% (with the addition of 62.28 kW to the CPVT electricity production). The energetic and exergetic efficiencies of the ORC were 15% and 70.11%, respectively (Figure 3). The high energy efficiency recorded in this system is due to the use of isobutane as the working fluid. This fluid has been proposed for the efficient maximization of thermal energy in an ORC [88]. It is noteworthy that the exergetic performance further showed the effectiveness of the ORC and its corresponding high availability.
The absorption chiller subsystem integrated for the production of cooling generated 161 kW of cooling effect (Table 6). The coefficient of performance (COP) and the exergetic efficiency of this subsystem were 0.7983 and 32.38%, respectively (Figure 3). It is worth noting that the coefficient of performance is reported in Figure 3 as thermal efficiency in a percentage to provide a comparative basis for the absorption chiller performance as it relates to the other subsystems. In addition, the performance of the absorption chiller that is reported in this study is in accordance with existing literature with similar parameters [76]. Furthermore, the hydrogen and hot water production from the multigeneration system modeled in this study were 1.515 L/s and 0.4363 L/s, respectively. The corresponding thermal and exergy efficiencies for the electrolyzer subsystems were 60% and 48.02%, respectively, as seen in Figure 3.
Although the multigeneration system’s configuration presented in this study was modeled to generate more electricity, the overall energetic and exergetic efficiencies were reduced when compared to the typical CPVT system efficiencies. It is noteworthy that the efficiencies quoted for the CPVT system in this study (Figure 3) and in other existing studies assumed that the thermal energy generated (which is mostly used for hot water production) is maximized. However, this is not the case in most realistic applications. Therefore, the cogeneration, trigeneration, and multigeneration efficiencies of this system were calculated and the results are summarized in Table 7. The overall thermal efficiency of the CPVT-based multigeneration was 47.9%, whereas the overall exergy efficiency was 37.88%. This is a significant drop in efficiency when compared with CPVT typical efficiencies (Figure 3); however, the diversity in useful energy products and the additional electricity produced by the system shows that it is more viable.
Table 7.
Thermal and exergetic performance of the modeled system.
It is important to state that the electrical efficiency of the CPVT subsystem was 26.18%, and since the power efficiencies (28.0% for thermal and 29.57% for exergy) were higher, the multigeneration system is viable, as it generates more electricity. The cogeneration of electricity and cooling had the highest thermal efficiency out of all the cogeneration scenarios due to the high thermal input into the ORC and absorption chiller (Table 7). However, the exergetic performance for the cogeneration of electricity and hot water was the best for this category due to the high availability of the hot water chamber. In addition, the generation of electricity, cooling, and hydrogen resulted in the best trigeneration performance, with energy and exergy efficiencies of 46.03% and 35.25%, respectively. In summary, the power, trigeneration, cogeneration, and multigeneration efficiencies show the utility scale of the modeled systems. This also stresses the importance of maximizing/utilizing all the useful energy products from the system.
The exergy destruction at different stages and in major components of the multigeneration system was also analyzed in this study. The simulation results show that the highest exergy destruction was recorded at the collector stage of the heliostat used in concentrating solar energy on the CPVT panels. This is due to the high-temperature conversion of energy at this stage, as the temperature of the sun plays a significant role in determining the overall exergy destruction. Significant exergy destruction was also recorded in the heat exchanger/boiler of the ORC system (88.83 kW) and the hot water chamber (63.89 kW). Other components within the multigeneration system with significant exergy destruction included the ORC turbine, the generator of the absorption chiller, and the electrolyzer. This multigeneration system can be applied to hotels, resort islands, and commercial properties with energy demands similar to the ones modeled in this study. However, the availability of high solar energy potential is the most important factor in selecting a location to apply the system modeled in this study.
Noting that electricity is the first stream of useful products from multigeneration, the greenhouse gas emissions analysis was carried out based on the electricity produced (and with the assumption that cooling and hot water can be produced from the waste heat from the fossil fuel-based power plant). This method will give a concise result of the fossil fuel reduction and greenhouse gas reduction. Based on the emissions characteristics of #6 fuel oil, the proposed multigeneration configuration will result in a greenhouse gas reduction of 104.38 kg/h of CO2, 0.573 kg/h of Sox, and 0.29 kg/h of Nox. Considering the reduction in the use of three prominent fossil fuel types, this system has the potential to reduce coal, petroleum, and natural gas consumption by 185.78 kg/h, 107.5 L/h, and 111.39 m3/h, respectively.
A comparison of the performance of the multigeneration system presented in this study is summarized in Table 8. Recent published literature with similar input sources or configurations are compared. From this table, it can be seen that the configuration presented in this study can achieve higher performance.
Table 8.
Comparison of the present study with existing works in the literature.
Parametric Analysis Results
One important parameter that cannot be accurately defined is the ambient temperature, which is also known as dead state temperature. Its variation is dependent on the time of the day, location in the world, and season of the year. In this study, the effect of ambient temperature on the thermodynamic performance of the multigeneration system was analyzed. Although the dead state temperature did not affect the energy efficiency of all the subsystems, the exergy efficiency of the subsystems increased as the temperature increased.
As seen in Figure 4, the ambient temperature had the greatest effect on the absorption chiller systems. The availability in this system improved significantly as the temperature increased, and this is due to the fact that the absorption chiller subsystem operates based on temperature change. Since the system is designed to produce cooling effects, when the cooling temperature is the same as the ambient temperature, the system is in thermal equilibrium with the environment, thereby having zero exergy efficiency. The exergy efficiency of the ORC system also had a significant increase based on increased ambient temperature. When the ambient temperature varied between 277 K and 320 K, the ORC exergy efficiency increased from 55.79% to 93.87%. It is noteworthy that the exergy efficiency of the electrolyzer, CPVT, and hot water chamber subsystems was also affected by the ambient temperature variation. Likewise, the cogeneration, trigeneration, and multigeneration exergy efficiencies increased proportionally with the subsystems’ efficiencies and the energy efficiencies were the same (Figure 5). The exergetic performances are reflections of the subsystems integrated for each combination, as the cogeneration and trigeneration scenarios that integrate absorption cooling had relatively higher exergetic variation.
Figure 4.
Parametric results of the effect of ambient temperature on the subsystems.
Figure 5.
Sensitivity analysis results of the effect of ambient temperature on the system’s overall efficiencies.
Since the proportion of the CPVT thermal energy that is used as input for the ORC is dependent on the electricity requirement, it is also paramount to analyze the performance of this multigeneration system under different thermal input ratios. Although 60% of the thermal energy from the CPVT system is used for electricity generation in the ORC system in the steady-state analysis presented in this study, the sensitivity of varying this parameter from 1% to 100% in the multigeneration was analyzed (Figure 6 and Figure 7). Although increasing the thermal input into the ORC system increased the electricity generation, there was a proportional decrease in the corresponding hot water and cooling effect generation (Figure 7).
Figure 6.
Sensitivity analysis results of the variation in the CPVT thermal energy ratio as an input on the system’s overall efficiencies.
Figure 7.
Sensitivity analysis results of the variation in the CPVT thermal energy ratio as an input on system’s performance.
As seen in Figure 6, the energy and exergy efficiencies for the multigeneration generation system also reduced significantly with the variation of this parameter. The multigeneration can achieve 69.43% and 40.87% energy and exergy efficiencies, respectively, if just 1% of the thermal energy from the CPVT system is used in the ORC, whereas these efficiencies drop to 33.3% and 35.85%, respectively, when 100% of the thermal energy from the CPVT system is used in the ORC (Figure 7).
7. Conclusions
In this paper, a comprehensive review of ORC application/integration with multigeneration systems and hydrogen production is presented. Furthermore, a novel multigeneration system that integrates CPVT with an ORC system for higher electricity generation is modeled and analyzed. The thermodynamics approach is used for the analysis presented in this study and the performance of the system is evaluated with its thermal and exergetic efficiencies. The multigeneration system is modeled to generate cooling effects, electricity, hydrogen, and hot water. The concluding remarks from this study are highlighted as follows:
- Based on the reviewed works of literature, solar energy is the most predominant renewable energy source for ORC integrated systems, but biomass and geothermal energy sources are also commonly used.
- The integration of hydrogen production is an integral part of most ORC-based multigeneration systems, as the production of hydrogen further helps maximize the renewable energy input in practical applications.
- The integration of ORC with multigeneration was advantageous, as it increased the electricity production by 16% (with the addition of 62.28 kW to the CPVT electricity production).
- The multigeneration system also achieved competitive thermal and exergetic efficiencies (47.9% and 37.88%, respectively) when compared with existing works of literature.
- The sensitivity of the system to changes in ambient temperature further shows the precedence of the multigeneration system modeled in this study, as the energy efficiency was stable under varying dead-state temperatures.
- This system will also contribute to the mitigation of carbon, as it reduces a sizable quantity of greenhouse gases.
One of the Sustainable Development Goals (SDGs) is the production of affordable and clean energy. The energy system presented in this study will produce electricity, hydrogen, hot water, and cooling from a clean source, and the multigeneration capability of the system makes the energy produced affordable. The multigeneration system will be suitable for resort islands and other regions of the world with high solar irradiance. It can also be used for office and commercial building applications that run during working hours.
Future studies will consider the process modeling of this multigeneration system. The intransient analysis of this system can also be further explicated in future research studies. Since the solar CPVT technology is the only input source considered in the present study, the use of other solar technology such as parabolic trough collectors, solar heliostat with receiver towers, etc., can be studied and compared with the results presented in this article. Furthermore, the use of other renewable energy sources such as biomass, geothermal, and wind can also be integrated for multigeneration and hydrogen production purposes in future studies. Finally, the implementation of thermodynamic principles such as reheat and regeneration can be used to future improve the overall efficiencies of this system in future studies.
Author Contributions
Conceptualization, M.M., V.A., N.Y., O.B., E.O.-M., H.A., Q.Z. and G.L.; methodology, M.M., V.A., N.Y., O.B., E.O.-M., H.A., Q.Z. and G.L.; software, M.M., V.A., N.Y., O.B., E.O.-M., H.A., Q.Z. and G.L.; validation, M.M., V.A., N.Y., O.B., E.O.-M., H.A., Q.Z. and G.L.; formal analysis, M.M., V.A., N.Y., O.B., E.O.-M., H.A., Q.Z. and G.L.; investigation, M.M., V.A., N.Y., O.B., E.O.-M., H.A., Q.Z. and G.L.; resources, M.M., V.A., N.Y., O.B., E.O.-M., H.A., Q.Z. and G.L.; writing—original draft preparation, M.M., V.A., N.Y., O.B., E.O.-M., H.A., Q.Z. and G.L.; writing—review and editing, M.M., V.A., N.Y., O.B., E.O.-M., H.A., Q.Z. and G.L.; supervision, M.M., V.A., N.Y., O.B., E.O.-M., H.A., Q.Z. and G.L. All authors have read and agreed to the published version of the manuscript.
Funding
This research was supported by Projects of talents recruitment of GDUPT (XJ2022000901).
Institutional Review Board Statement
Not applicable.
Informed Consent Statement
Not applicable.
Data Availability Statement
Not applicable.
Acknowledgments
The authors would like to thank the institutions and research lab that supported this research.
Conflicts of Interest
The authors declare no conflict of interest.
References
- Adun, H.; Wole-Osho, I.; Okonkwo, E.C.; Kavaz, D.; Dagbasi, M. A Critical Review of Specific Heat Capacity of Hybrid Nanofluids for Thermal Energy Applications. J. Mol. Liq. 2021, 40, 116890. [Google Scholar] [CrossRef]
- Mert, İ.; Bilgic, H.H.; Yağlı, H.; Koç, Y. Deep Neural Network Approach to Estimation of Power Production for an Organic Rankine Cycle System. J. Braz. Soc. Mech. Sci. Eng. 2020, 42, 620. [Google Scholar] [CrossRef]
- Kumar, A.; Rakshit, D. A Critical Review on Waste Heat Recovery Utilization with Special Focus on Organic Rankine Cycle Applications. Clean. Eng. Technol. 2021, 5, 100292. [Google Scholar] [CrossRef]
- Dale, S. BP Energy Outlook; BP: London, UK, 2020. [Google Scholar]
- Naderi, S.; Torabi, F. Numerical Investigation of Wake behind a HAWT Using Modified Actuator Disc Method. Energy Convers. Manag. 2017, 148, 1346–1357. [Google Scholar] [CrossRef]
- Li, L.; Lin, J.; Wu, N.; Xie, S.; Meng, C.; Zheng, Y.; Wang, X.; Zhao, Y. Review and Outlook on the International Renewable Energy Development. Energy Built Environ. 2021, 3, 139–157. [Google Scholar] [CrossRef]
- Okonkwo, E.C.; Wole-Osho, I.; Kavaz, D.; Abid, M.; Al-Ansari, T. Thermodynamic Evaluation and Optimization of a Flat Plate Collector Operating with Alumina and Iron Mono and Hybrid Nanofluids. Sustain. Energy Technol. Assess. 2020, 37, 100636. [Google Scholar] [CrossRef]
- Kim, C. A Review of the Deployment Programs, Impact, and Barriers of Renewable Energy Policies in Korea. Renew. Sustain. Energy Rev. 2021, 144, 110870. [Google Scholar] [CrossRef]
- Kwon, S. Ensuring Renewable Energy Utilization with Quality of Service Guarantee for Energy-Efficient Data Center Operations. Appl. Energy 2020, 276, 115424. [Google Scholar] [CrossRef]
- IRENA. Global Renewables Outlook: Energy Transformation 2050; International Renewable Energy Agency: Abu Dhabi, United Arab Emirates, 2020; ISBN 9789292602383.
- Adun, H.; Kavaz, D.; Dagbasi, M. Review of Ternary Hybrid Nanofluid: Synthesis, Stability, Thermophysical Properties, Heat Transfer Applications, and Environmental Effects. J. Clean. Prod. 2021, 328, 129525. [Google Scholar] [CrossRef]
- Bamisile, O.; Li, J.; Huang, Q.; Obiora, S.; Ayambire, P.; Zhang, Z.; Hu, W. Environmental Impact of Hydrogen Production from Southwest China’s Hydro Power Water Abandonment Control. Int. J. Hydrog. Energy 2020, 45, 25587–25598. [Google Scholar] [CrossRef]
- Atikol, U.; Abid, M.; Adebayo, V.O. Energetic and Exegetic Analysis of a Novel Multi-Generation System Using Solar Power Tower. Int. J. Exergy 2019, 29, 211. [Google Scholar] [CrossRef]
- Ghasemiasl, R.; Khalili Abhari, M.; Javadi, M.A.; Ghomashi, H. 4E Investigating of a Combined Power Plant and Converting It to a Multigeneration System to Reduce Environmental Pollutant Production and Sustainable Development. Energy Convers. Manag. 2021, 245, 114468. [Google Scholar] [CrossRef]
- Bamisile, O.; Jing, H.; Adedeji, M.; Li, J.; Anane, P.O.K.; Dagbasi, M.; Huang, Q. Towards Cleaner/Sustainable Energy Consumption in Agriculture Farms: Performance Assessment of Two Innovative High-Performance Solar-Based Multigeneration Systems. Energy Convers. Manag. 2021, 244, 114507. [Google Scholar] [CrossRef]
- Azariyan, H.; Vajdi, M.; Takleh, H.R. Assessment of a High-Performance Geothermal-Based Multigeneration System for Production of Power, Cooling, and Hydrogen: Thermodynamic and Exergoeconomic Evaluation. Energy Convers. Manag. 2021, 236, 113970. [Google Scholar] [CrossRef]
- Tariq, S.; Safder, U.; Nguyen, H.T.; Ifaei, P.; Heo, S.K.; Yoo, C.K. A Novel Solar Assisted Multigeneration System Devoid of External Utilities for Drought Adaptation Considering Water-Exergy Nexus Analysis. Appl. Therm. Eng. 2021, 198, 117500. [Google Scholar] [CrossRef]
- Hung, T.C.; Shai, T.Y.; Wang, S.K. A Review of Organic Rankine Cycles (ORCs) for the Recovery of Low-Grade Waste Heat. Energy 1997, 22, 661–667. [Google Scholar] [CrossRef]
- Fallis, A. Waste Heat Recovery:—Technology and Opportunities in U.S. Industry. J. Chem. Inf. Model. 2013, 53, 1689–1699. [Google Scholar]
- Quoilin, S.; Van Den Broek, M.; Declaye, S.; Dewallef, P.; Lemort, V. Techno-Economic Survey of Organic Rankine Cycle (ORC) Systems. Renew. Sustain. Energy Rev. 2013, 22, 168–186. [Google Scholar] [CrossRef] [Green Version]
- Cai, D.; Bamisile, O.; Adebayo, V.; Huang, Q.; Dagbasi, M.; Okonkwo, E.C.; Al-Ansari, T. Integration of Wind Turbine with Heliostat Based CSP/CPVT System for Hydrogen Production and Polygeneration: A Thermodynamic Comparison. Int. J. Hydrog. Energy 2020, 47, 3316–3345. [Google Scholar] [CrossRef]
- Jouhara, H.; Żabnieńska-Góra, A.; Khordehgah, N.; Doraghi, Q.; Ahmad, L.; Norman, L.; Axcell, B.; Wrobel, L.; Dai, S. Thermoelectric Generator (TEG) Technologies and Applications. Int. J. Thermofluids 2021, 9, 100063. [Google Scholar] [CrossRef]
- Gao, W.; Wu, Z.; Tian, Z.; Zhang, Y. Experimental Investigation on an R290-Based Organic Rankine Cycle Utilizing Cold Energy of Liquid Nitrogen. Appl. Therm. Eng. 2021, 202, 117757. [Google Scholar] [CrossRef]
- Wu, Z.; Chen, L.; Feng, H.; Ge, Y. Constructal Thermodynamic Optimization for a Novel Kalina-Organic Rankine Combined Cycle to Utilize Waste Heat. Energy Rep. 2021, 7, 6095–6106. [Google Scholar] [CrossRef]
- Yağlı, H.; Koç, Y.; Köse, Ö.; Koç, A.; Yumrutaş, R. Optimisation of Simple and Regenerative Organic Rankine Cycles Using Jacket Water of an Internal Combustion Engine Fuelled with Biogas Produced from Agricultural Waste. Process. Saf. Environ. Prot. 2021, 155, 17–31. [Google Scholar] [CrossRef]
- Angrisani, G.; Roselli, C.; Sasso, M. Distributed Microtrigeneration Systems. Prog. Energy Combust. Sci. 2012, 38, 502–521. [Google Scholar] [CrossRef]
- Al-Attab, K.A.; Zainal, Z.A. Externally Fired Gas Turbine Technology: A Review. Appl. Energy 2015, 138, 474–487. [Google Scholar] [CrossRef]
- Jana, K.; De, S. Sustainable Polygeneration Design and Assessment through Combined Thermodynamic, Economic and Environmental Analysis. Energy 2015, 91, 540–555. [Google Scholar] [CrossRef]
- Rahman, M.; Malmquist, A. Modeling and Simulation of an Externally Fired Micro-Gas Turbine for Standalone Polygeneration Application. J. Eng. Gas Turbines Power 2016, 138, 112301. [Google Scholar] [CrossRef]
- Maraver, D.; Uche, J.; Royo, J. Assessment of High Temperature Organic Rankine Cycle Engine for Polygeneration with MED Desalination: A Preliminary Approach. Energy Convers. Manag. 2012, 53, 108–117. [Google Scholar] [CrossRef]
- Vélez, F.; Segovia, J.J.; Martín, M.C.; Antolín, G.; Chejne, F.; Quijano, A. A Technical, Economical and Market Review of Organic Rankine Cycles for the Conversion of Low-Grade Heat for Power Generation. Renew. Sustain. Energy Rev. 2012, 16, 4175–4189. [Google Scholar] [CrossRef]
- Agency, I.E. IEA Key World Energy Statistics—2008 Edition; IEA: Paris, France, 2008. [Google Scholar]
- Tchanche, B.F.; Lambrinos, G.; Frangoudakis, A.; Papadakis, G. Low-Grade Heat Conversion into Power Using Organic Rankine Cycles—A Review of Various Applications. Renew. Sustain. Energy Rev. 2011, 15, 3963–3979. [Google Scholar] [CrossRef]
- Lewis, N.S.; Nocera, D.G. Powering the Planet: Chemical Challenges in Solar Energy Utilization. Proc. Natl. Acad. Sci. USA 2006, 103, 15729–15735. [Google Scholar] [CrossRef] [Green Version]
- Rahbar, K.; Mahmoud, S.; Al-Dadah, R.K.; Moazami, N.; Mirhadizadeh, S.A. Review of Organic Rankine Cycle for Small-Scale Applications. Energy Convers. Manag. 2017, 134, 135–155. [Google Scholar] [CrossRef]
- DiPippo, R. Geothermal Power Plants: Principles, Applications, Case Studies and Environmental Impact; Butterworth-Heinemann: Oxford, UK, 2012; ISBN 0123947871. [Google Scholar]
- Glavatskaya, Y.; Podevin, P.; Lemort, V.; Shonda, O.; Descombes, G. Reciprocating Expander for an Exhaust Heat Recovery Rankine Cycle for a Passenger Car Application. Energies 2012, 5, 1751–1765. [Google Scholar] [CrossRef]
- El Chammas, R.; Clodic, D. Combined Cycle for Hybrid Vehicles; SAE Technical Paper No 2005-01-1171; SAE International: Warrendale, PA, USA, 2005. [Google Scholar]
- Al-Sulaiman, F.A.; Dincer, I.; Hamdullahpur, F. Energy Analysis of a Trigeneration Plant Based on Solid Oxide Fuel Cell and Organic Rankine Cycle. Int. J. Hydrog. Energy 2010, 35, 5104–5113. [Google Scholar] [CrossRef]
- Al-Ali, M.; Dincer, I. Energetic and Exergetic Studies of a Multigenerational Solar—Geothermal System. Appl. Therm. Eng. 2014, 71, 16–23. [Google Scholar] [CrossRef]
- Ahmadi, P.; Dincer, I.; Rosen, M.A. Development and Assessment of an Integrated Biomass-Based Multi-Generation Energy System. Energy 2013, 56, 155–166. [Google Scholar] [CrossRef]
- Akrami, E.; Chitsaz, A.; Nami, H.; Mahmoudi, S.M.S. Energetic and Exergoeconomic Assessment of a Multi-Generation Energy System Based on Indirect Use of Geothermal Energy. Energy 2017, 124, 625–639. [Google Scholar] [CrossRef]
- Ebadollahi, M.; Rostamzadeh, H.; Pedram, M.Z.; Ghaebi, H.; Amidpour, M. Proposal and Assessment of a New Geothermal-Based Multigeneration System for Cooling, Heating, Power, and Hydrogen Production, Using LNG Cold Energy Recovery. Renew. Energy 2019, 135, 66–87. [Google Scholar] [CrossRef]
- Yuksel, Y.E.; Ozturk, M.; Dincer, I. Thermodynamic Performance Assessment of a Novel Environmentally-Benign Solar Energy Based Integrated System. Energy Convers. Manag. 2016, 119, 109–120. [Google Scholar] [CrossRef]
- Sharifishourabi, M.; Chadegani, E.A. Performance Assessment of a New Organic Rankine Cycle Based Multi-Generation System Integrated with a Triple Effect Absorption System. Energy Convers. Manag. 2017, 150, 787–799. [Google Scholar] [CrossRef]
- Karellas, S.; Braimakis, K. Energy—Exergy Analysis and Economic Investigation of a Cogeneration and Trigeneration ORC—VCC Hybrid System Utilizing Biomass Fuel and Solar Power. Energy Convers. Manag. 2016, 107, 103–113. [Google Scholar] [CrossRef]
- Karapekmez, A.; Dincer, I. Thermodynamic Analysis of a Novel Solar and Geothermal Based Combined Energy System for Hydrogen Production. Int. J. Hydrog. Energy 2020, 45, 5608–5628. [Google Scholar] [CrossRef]
- Onder, G.; Yilmaz, F.; Ozturk, M. Exergetic Examination of a Novel Solar-Thermochemical-Based Integrated System for Multigeneration. Int. J. Exergy 2019, 28, 46–71. [Google Scholar] [CrossRef]
- Calise, F.; d’Accadia, M.D.; Macaluso, A.; Piacentino, A.; Vanoli, L. Exergetic and Exergoeconomic Analysis of a Novel Hybrid Solar—Geothermal Polygeneration System Producing Energy and Water. Energy Convers. Manag. 2016, 115, 200–220. [Google Scholar] [CrossRef]
- Suleman, F.; Dincer, I.; Agelin-Chaab, M. Development of an Integrated Renewable Energy System for Multigeneration. Energy 2014, 78, 196–204. [Google Scholar] [CrossRef]
- Almahdi, M.; Dincer, I.; Rosen, M.A. A New Solar Based Multigeneration System with Hot and Cold Thermal Storages and Hydrogen Production. Renew. Energy 2016, 91, 302–314. [Google Scholar] [CrossRef]
- Yilmaz, F. Thermodynamic Performance Evaluation of a Novel Solar Energy Based Multigeneration System. Appl. Therm. Eng. 2018, 143, 429–437. [Google Scholar] [CrossRef]
- Kerme, E.D.; Orfi, J.; Fung, A.S.; Salilih, E.M.; Khan, S.U.-D.; Alshehri, H.; Ali, E.; Alrasheed, M. Energetic and Exergetic Performance Analysis of a Solar Driven Power, Desalination and Cooling Poly-Generation System. Energy 2020, 196, 117150. [Google Scholar] [CrossRef]
- Sharifishourabi, M.; Ratlamwala, T.A.H.; Alimoradiyan, H.; Sadeghizadeh, E. Performance Assessment of a Multi-Generation System Based on Organic Rankine Cycle. Iran. J. Sci. Technol. Trans. Mech. Eng. 2017, 41, 225–232. [Google Scholar] [CrossRef]
- Karapekmez, A.; Dincer, I. Development of a Multigenerational Energy System for Clean Hydrogen Generation. J. Clean. Prod. 2021, 299, 126909. [Google Scholar] [CrossRef]
- Siddiqui, O.; Dincer, I. Examination of a New Solar-Based Integrated System for Desalination, Electricity Generation and Hydrogen Production. Sol. Energy 2018, 163, 224–234. [Google Scholar] [CrossRef]
- Bellos, E.; Tzivanidis, C.; Torosian, K. Energetic, Exergetic and Financial Evaluation of a Solar Driven Trigeneration System. Therm. Sci. Eng. Prog. 2018, 7, 99–106. [Google Scholar] [CrossRef]
- Khalid, F.; Dincer, I.; Rosen, M.A. Thermoeconomic Analysis of a Solar-Biomass Integrated Multigeneration System for a Community. Appl. Therm. Eng. 2017, 120, 645–653. [Google Scholar] [CrossRef]
- Ozlu, S.; Dincer, I. Performance Assessment of a New Solar Energy-Based Multigeneration System. Energy 2016, 112, 164–178. [Google Scholar] [CrossRef]
- Khaliq, A.; Mokheimer, E.M.A.; Yaqub, M. Thermodynamic Investigations on a Novel Solar Powered Trigeneration Energy System. Energy Convers. Manag. 2019, 188, 398–413. [Google Scholar] [CrossRef]
- Bicer, Y.; Dincer, I. Analysis and Performance Evaluation of a Renewable Energy Based Multigeneration System. Energy 2016, 94, 623–632. [Google Scholar] [CrossRef]
- Yilmaz, F.; Ozturk, M.; Selbas, R. Energy and Exergy Performance Assessment of a Novel Solar-Based Integrated System with Hydrogen Production. Int. J. Hydrog. Energy 2019, 44, 18732–18743. [Google Scholar] [CrossRef]
- Hogerwaard, J.; Dincer, I.; Naterer, G.F. Solar Energy Based Integrated System for Power Generation, Refrigeration and Desalination. Appl. Therm. Eng. 2017, 121, 1059–1069. [Google Scholar] [CrossRef]
- Khanmohammadi, S.; Heidarnejad, P.; Javani, N.; Ganjehsarabi, H. Exergoeconomic Analysis and Multi Objective Optimization of a Solar Based Integrated Energy System for Hydrogen Production. Int. J. Hydrog. Energy 2017, 42, 21443–21453. [Google Scholar] [CrossRef]
- Bellos, E.; Vellios, L.; Theodosiou, I.-C.; Tzivanidis, C. Investigation of a Solar-Biomass Polygeneration System. Energy Convers. Manag. 2018, 173, 283–295. [Google Scholar] [CrossRef]
- Islam, S.; Dincer, I.; Yilbas, B.S. Development, Analysis and Assessment of Solar Energy-Based Multigeneration System with Thermoelectric Generator. Energy Convers. Manag. 2018, 156, 746–756. [Google Scholar] [CrossRef]
- Boyaghchi, F.A.; Chavoshi, M.; Sabeti, V. Multi-Generation System Incorporated with PEM Electrolyzer and Dual ORC Based on Biomass Gasification Waste Heat Recovery: Exergetic, Economic and Environmental Impact Optimizations. Energy 2018, 145, 38–51. [Google Scholar] [CrossRef]
- Li, J.F.; Guo, H.; Meng, Q.P.; Wu, Y.T.; Ye, F.; Ma, C.F. Thermoeconomic Analysis on a Molten Salt Parabolic Trough-Based Concentrated Solar Organic Rankine Cycle System. Int. J. Energy Res. 2020, 44, 3395–3411. [Google Scholar] [CrossRef]
- Tawalbeh, M.; Salameh, T.; Albawab, M.; Al-Othman, A.; Assad, M.E.H.; Alami, A.H. Parametric Study of a Single Effect Lithium Bromide-Water Absorption Chiller Powered by a Renewable Heat Source. J. Sustain. Dev. Energy Water Environ. Syst. 2020, 8, 464–475. [Google Scholar] [CrossRef] [Green Version]
- Sezer, N.; Koç, M. Development and Performance Assessment of a New Integrated Solar, Wind, and Osmotic Power System for Multigeneration, Based on Thermodynamic Principles. Energy Convers. Manag. 2019, 188, 94–111. [Google Scholar] [CrossRef]
- Yilmaz, F.; Ozturk, M.; Selbas, R. Design and Thermodynamic Analysis of Coal-Gasification Assisted Multigeneration System with Hydrogen Production and Liquefaction. Energy Convers. Manag. 2019, 186, 229–240. [Google Scholar] [CrossRef]
- Hepbasli, A. A Key Review on Exergetic Analysis and Assessment of Renewable Energy Resources for a Sustainable Future. Renew. Sustain. Energy Rev. 2008, 12, 593–661. [Google Scholar] [CrossRef]
- Bamisile, O.; Huang, Q.; Li, J.; Dagbasi, M.; Desire, A. Modelling and Performance Analysis of an Innovative CPVT, Wind and Biogas Integrated Comprehensive Energy System: An Energy and Exergy Approach. Energy Convers. Manag. 2020, 209, 112611. [Google Scholar] [CrossRef]
- Safari, F.; Dincer, I. Development and Analysis of a Novel Biomass-Based Integrated System for Multigeneration with Hydrogen Production. Int. J. Hydrog. Energy 2019, 44, 3511–3526. [Google Scholar] [CrossRef]
- Herath, H.M.D.P.; Wijewardane, M.A.; Ranasinghe, R.A.C.P.; Jayasekera, J.G.A.S. Working Fluid Selection of Organic Rankine Cycles. Energy Rep. 2020, 6, 680–686. [Google Scholar] [CrossRef]
- Ehyaei, M.A.; Ahmadi, A.; El Haj Assad, M.; Rosen, M.A. Investigation of an Integrated System Combining an Organic Rankine Cycle and Absorption Chiller Driven by Geothermal Energy: Energy, Exergy, and Economic Analyses and Optimization. J. Clean. Prod. 2020, 258, 120780. [Google Scholar] [CrossRef]
- Liu, Z.; Xie, N.; Yang, S. Thermodynamic and Parametric Analysis of a Coupled LiBr/H2O Absorption Chiller/Kalina Cycle for Cascade Utilization of Low-Grade Waste Heat. Energy Convers. Manag. 2020, 205, 112370. [Google Scholar] [CrossRef]
- Safari, F.; Dincer, I. Assessment and Optimization of an Integrated Wind Power System for Hydrogen and Methane Production. Energy Convers. Manag. 2018, 177, 693–703. [Google Scholar] [CrossRef]
- Nishioka, K.; Takamoto, T.; Agui, T.; Kaneiwa, M.; Uraoka, Y.; Fuyuki, T. Annual Output Estimation of Concentrator Photovoltaic Systems Using High-Efficiency InGaP/InGaAs/Ge Triple-Junction Solar Cells Based on Experimental Solar Cell’s Characteristics and Field-Test Meteorological Data. Sol. Energy Mater. Sol. Cells 2006, 90, 57–67. [Google Scholar] [CrossRef]
- Kinsey, G.S.; Hebert, P.; Barbour, K.E.; Krut, D.D.; Cotal, H.L.; Sherif, R.A. Concentrator Multifunction Solar Cell Characteristics under Variable Intensity and Temperature. Prog. Photovolt. Res. Appl. 2008, 16, 503–508. [Google Scholar] [CrossRef]
- Wang, Z.; Zhang, H.; Zhao, W.; Zhou, Z.; Chen, M. The Effect of Concentrated Light Intensity on Temperature Coefficient of the Ingap/Ingaas/Ge Triple-Junction Solar Cell. Open Fuels Energy Sci. J. 2015, 8, 106–111. [Google Scholar] [CrossRef]
- Hanifi, H.; Pfau, C.; Dassler, D.; Schneider, J.; Schindler, S.; Turek, M.; Bagdahn, J. Investigation of Cell-to-Module (CTM) Ratios of PV Modules by Analysis of Loss and Gain Mechanisms. Photovolt. Int. 2016, 32, 89–99. [Google Scholar]
- Bamisile, O.; Mukhtar, M.; Yimen, N.; Huang, Q.; Olotu, O.; Adebayo, V.; Dagabsi, M. Comparative Performance Analysis of Solar Powered Supercritical-Transcritical CO2 Based Systems for Hydrogen Production and Multigeneration. Int. J. Hydrog. Energy 2021, 46, 26272–26288. [Google Scholar] [CrossRef]
- Sezer, N.; Atieh, M.A.; Koç, M. A Comprehensive Review on Synthesis, Stability, Thermophysical Properties, and Characterization of Nanofluids. Powder Technol. 2019, 344, 404–431. [Google Scholar] [CrossRef]
- Zuber, N. Nucleate Boiling. The Region of Isolated Bubbles and the Similarity with Natural Convection. Int. J. Heat Mass Transf. 1963, 6, 53–78. [Google Scholar] [CrossRef]
- Rohsenow, W.M. Method of correlating heat-transfer data for surface boiling of liquids. Am. Soc. Mech. Eng. Heat Transf. Div. HTD 1986, 57, 51–60. [Google Scholar]
- Bamisile, O.; Huang, Q.; Hu, W.; Dagbasi, M.; Kemena, A.D. Performance Analysis of a Novel Solar PTC Integrated System for Multi-Generation with Hydrogen Production. Int. J. Hydrog. Energy 2020, 45, 190–206. [Google Scholar] [CrossRef]
- Raghulnath, D.; Saravanan, K.; Mahendran, J.; Ranjith Kumar, M.; Lakshmanan, P. Analysis and Optimization of Organic Rankine Cycle for IC Engine Waste Heat Recovery System. Mater. Today Proc. 2020, 21, 30–35. [Google Scholar] [CrossRef]
- Mahmood, F.; Bicer, Y.; Al-Ansari, T. Design and Thermodynamic Assessment of a Solar Powered Energy—Food—Water Nexus Driven Multigeneration System. Energy Rep. 2021, 7, 3033–3049. [Google Scholar] [CrossRef]
- Siddiqui, O.; Dincer, I. A New Solar and Geothermal Based Integrated Ammonia Fuel Cell System for Multigeneration. Int. J. Hydrog. Energy 2020, 45, 34637–34653. [Google Scholar] [CrossRef]
- Siddiqui, O.; Dincer, I. Analysis and Performance Assessment of a New Solar-Based Multigeneration System Integrated with Ammonia Fuel Cell and Solid Oxide Fuel Cell-Gas Turbine Combined Cycle. J. Power Sources 2017, 370, 138–154. [Google Scholar] [CrossRef]
- Ozlu, S.; Dincer, I. Development and Analysis of a Solar and Wind Energy Based Multigeneration System. Sol. Energy 2015, 122, 1279–1295. [Google Scholar] [CrossRef]
Publisher’s Note: MDPI stays neutral with regard to jurisdictional claims in published maps and institutional affiliations. |
© 2022 by the authors. Licensee MDPI, Basel, Switzerland. This article is an open access article distributed under the terms and conditions of the Creative Commons Attribution (CC BY) license (https://creativecommons.org/licenses/by/4.0/).






