Abstract
The article presents an application for controlling the preload of bearings in a model spindle system. The bearing preload will be implemented using piezoelectric elements, which allow for changing the preload of bearings during spindle operation, which results in a change in the stiffness of the entire system. Such a change in stiffness allows for effective reduction of the vibration amplitudes of the spindle tip. The use of the MyRIO 1900 device from National Instruments, which was programmed using LabVIEW 2021 SP1 (32 bit), is described in detail. The effectiveness of the control algorithm was confirmed on the basis of actual measurements of the vibration amplitude of the front spindle tip on which three different substitute masses (model grinding wheels) were placed. The values for the system without and with the operating control system were compared. The results were recorded five times for each state of the device and each substitute mass. The value of the maximum amplitude was taken into account after averaging it from all five tests without control and with control. The effectiveness of the control algorithm was the greater the heavier the substitute mass, which allowed for reducing the vibration amplitude by up to 20%.
    1. Introduction
Modern machine tool spindle systems are very often equipped with angular contact ball bearings. These types of bearings allow for the transfer of loads simultaneously in the radial and axial directions in proportion to the angle of action of the bearing. More on this subject can be read in publications [,]. For the proper operation of this type of bearings, it is necessary to introduce the so-called preload, i.e., applying an axial force on the bearing races to press them against the rolling elements. The introduction of the preload ensures the correct operation of the bearing, no slippage of the rolling elements, even distribution of the lubricant, and also has a positive effect on its temperature stability [,]. In most cases for spindle systems, the preload value is determined during the assembly of a given spindle and remains a constant value throughout the spindle’s use. Of course, it should be noted that the term constant value may be misleading because the preload value changes, e.g., due to bearing wear or during their operation in the HSC (High-Speed Cutting) speed range. However, these changes are very small, and bearing manufacturers guarantee that, provided that the maximum number of bearing operating hours is maintained and the maximum load is not exceeded, the preload value can be considered a constant value.
The continuous development of control systems and active elements means that possibilities of their application have also emerged in the area of spindle systems. Various scientists are experimenting with the use of such elements for correction and sensors for controlling and monitoring the state of the preload bearings in spindle systems of machine tools. Many of these systems are prototypes, but the research presented by the authors in this area gives satisfactory results and allows for positive prognosis for their future. It is worth mentioning here the works of [,,].
2. Characteristics of the Research Problem
The mechanical or mechatronic solutions for controlling and regulating the bearing preload mentioned in the Introduction can be divided into two groups. The first is responsible for maintaining the set value of this tension despite the changing operating conditions of the spindle (most often systems with elastic elements), and the second enriches the first group with the possibility of correcting this tension using dedicated actuators and a control algorithm. The first group is usually referred to in the literature as passive systems [] and the second as active systems [] for the preload of bearings in the machine tool spindle.
In every machine tool spindle system, its rigidity is a very important parameter. It is responsible for the possibility of using a given spindle to machine a specific object, determining the possibility of applying the maximum cutting forces that the entire spindle system is able to transfer. The higher the initial bearing tension, the higher the rigidity of the system, the higher the natural vibration frequencies, but at the same time the greater the resistance to movement on the bearings, the higher their operating temperature, and the greater wear in a specific period of time. Machine tool manufacturers would most like to see the possibility of developing a spindle that is characterized by high rigidity, and at the same time its bearings would not be excessively loaded and would allow for long and failure-free operation. The combination of these features is difficult to implement in commercial solutions. For this reason, research is still being carried out on the use of a system that allows changing the value of the initial bearing tension during spindle operation. Such a solution would significantly expand the possibility of using such a spindle in various machine tools and in a wide range of operating parameters. Of course, this is not the only way to deal with the problem of appropriate constant or temporary stiffness of the spindle system. Another way is to deliberately design a spindle with excessive stiffness, in which the natural frequency of vibrations is outside the working range for a given spindle. This is a very safe solution, but it can cause excessive costs associated with the use of oversized bearing supports, for example.
Based on the literature [,,] and his own experience, the author of the publication states that piezoelectric elements are very well suited for active control and change of the initial voltage in the spindle system. Using the reverse piezoelectric effect, we can very stably and accurately determine the value of the dimensional change in piezo actuators for a specific value of the supply voltage. Additionally, piezoelectric elements are characterized by high stiffness, short response time, and ease of control. These are high-precision systems in which each change in the supply voltage allows for a change in their length with an accuracy of single micrometers. Of course, they also have disadvantages, the biggest of which is of course hysteresis. It makes the process of their control difficult, but knowing its characteristics for a given type of piezo actuator does not exclude the possibility of their use. Spindle systems in which piezoelectric elements are used for the initial voltage can be found in publications [,,,].
The purpose of this article is to present an application developed in LabVIEW 2021 SP1 (32 bit) using the MyRIO 1900 measuring system (National Instruments, Austin, TX, USA). This application is presented in combination with a complete test stand and the necessary equipment allowing for controlling the preload of angular contact ball bearings in a model spindle. The proposed control algorithm is based on a PID controller, for which the selection of settings and verification of its correct operation are described. Confirmation of the correct operation of the control system was performed for various spindle operating conditions. Based on the numerical model, it was simulated how the natural vibration frequencies of the spindle will change after using different types of grinding wheels mounted on the front end of the spindle. The paper describes the benefits that can result from the use of an active support tensioning the bearings in the spindle system of the machine tool.
3. Construction of the Research Stand
From a mechanical point of view, the spindle in a machine tool should be considered as a beam supported by two supports. The optimal spacing of bearing supports was the subject of literature research as early as the 1980s [,]. Various researchers have determined both the shaft diameter and the tip overhang so that the spindle operates outside the area of natural vibration frequencies. This type of solution is relatively easy to achieve for milling spindles where the natural vibration frequencies are above 1 kHz. The characteristics of grinding spindles are completely different. They are characterized by low spindle stiffness, and additionally, a grinding wheel is mounted on their front end, i.e., an element of significant mass and dimensions, which additionally change during its operation. This additional mass, the greater it is, the more it lowers the natural vibration frequencies of the spindle system. Then there is a probability that the spindle system will operate near these frequencies, which leads to resonance. Then even a small forcing force can cause resonance vibrations of the entire spindle system.
During his own research, the author of the publication developed a research stand with a model spindle system. Its detailed description can be found in the publication []. The main element of this station is a spindle with active support. It is shown in Figure 1. There is a spindle system equipped with piezoelectric elements, which were used to preload the bearings in the model spindle.
 
      
    
    Figure 1.
      Tested spindle system: 1—equivalent mass, 2—front support, 3—active preload module, 4—rear support.
  
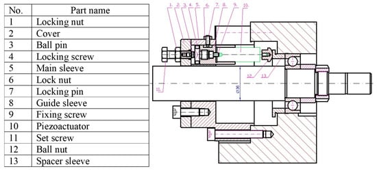
The piezoelectric elements were three piezo actuators type PSt 150/40/10 from Piezomechanik GmbH (Munich, Germany) with a built-in strain gauge system. They were positioned along the spindle axis and spaced every 120°. Their correct setting was possible thanks to the use of a screw pre-adjustment system separately for each piezo actuator. The structure of this system is shown in Figure 2.
 
      
    
    Figure 2.
      Manual adjustment system of piezo actuators.
  
Each of the piezo actuators was calibrated and its hysteresis was determined. During assembly, using adjustment screws, the piezo actuators were set in such a way that each of them pressed against the outer bearing race with the same force. This prevented the bearing from skewing. The relative movement of the bearing races was also controlled by means of three displacement sensors positioned parallel to the spindle axis. They were placed in the same support as the piezo actuators, but offset relative to them by a rotation angle of 30°. These were MDKa-F1 displacement sensors from VIS (Kombinat Przemysłu Nazrzędziowego “VIS” Fabryka Wyrobór Precyzyjnych, Warsaw, Poland) with an accuracy of 0.4 µm. During preliminary tests, they were connected to a QuantumX MX 840 measuring system from HBM (Hottinger Brüel & Kjær, Darmstadt, Germany), and the active support was controlled using a type 9264 measuring card from National Instruments (Austin, TX, USA). This card supplied a voltage signal to the piezo actuator amplifier, which allowed changing the extension value of these elements. The entire application was developed in LabVIEW. The author then demonstrated that the proposed control algorithm allows for a statistically significant reduction in the amplitude of vibrations of the front end of the spindle, which is subjected to external random excitations. The entire research is presented in the publication []. Unfortunately, this solution had many hardware limitations, such as the fact that the forcing signal was generated from a different computer than the one on which the measurement was recorded. This caused problems with precise synchronization of the forcing signal with the measurement signal. The QuantumX measurement system recorded the measurement, which was saved in the LabVIEW application to a table. Then, based on this datum, the controller determined the conditions for changing the piezo actuator extension. This caused a limitation in the frequency of the control loop of the bearing preload in the model spindle. This type of limitation in the system control loop at increased spindle speed did not give satisfactory results. For this reason, the author decided to develop a new version of the application controlling the operation of the active bearing support for the presented spindle model.
4. Determination of the Range of Natural Vibration Frequencies
To determine the natural frequency of vibrations in the first stage of the research, it is good to use model tests, which will determine what frequency level should be expected for a given type of spindle. The author performed this type of research to confirm the relationship between the mass of the grinding wheel placed on the front end of the spindle and the value of the natural frequency of vibrations of the system. For this purpose, a spindle model was developed in the Abaqus 6.14 program by Dassault Systèmes (Vélizy-Villacoublay, France). The spindle shaft was modelled together with two rings replacing the bearings, which were given average stiffness according to the catalog data of the B7206-CT-PS4-UM bearings by FAG (Schaeffler Group, Herzogenaurach, Germany) []. At the front end of the spindle, a substitute mass was placed, which was given a different mass to check the behavior of the spindle for different working conditions. The influence of the grinding wheel mass on the frequencies and vibration forms of the model spindle is presented in Table 1 and Figure 3.
 
       
    
    Table 1.
    Resonance frequency values for three different masses of the grinding wheel model.
  
 
      
    
    Figure 3.
      Relative vibration amplitudes of the spindle shaft for the first three modes of natural vibrations of the spindle with medium preload of the bearings and a grinding wheel mass of 2.25 kg.
  
Based on model tests, it can be stated that at least two forms of natural vibrations (translational and bending) can occur in a machine spindle. The lower their frequency, the higher their amplitude. For this reason, their occurrence in the working area of the grinding spindle has a very negative effect on the stability of such a system. The test results also show that the higher the mass of the grinding wheel, the lower the natural vibration frequencies of the spindle system. From the point of view of the characteristics of a spindle system using angular bearings in the bearing supports, only the first form of natural vibrations, which is translational in nature, is of interest. This results from the fact that the variable stiffness of the bearing supports allows for effective influence on this form of vibration by changing its amplitude level and frequency value. Using an active bearing tension system, these corrections can be made during the spindle operation.
5. Research Limitations and Potential Sources of Error
During model and experimental tests, there are always a number of limitations related to the characteristics of a given measuring station. The main limitation in the described tests was the spindle speed. Despite using a drive in the form of an electrospindle with a power of 5.6 kW and a maximum rotational speed of 24,000 rpm, it was not possible to carry out work in the full possible range of rotational speeds. The main problem of the system is the method of transferring vibrations to the spindle shaft. The author proposed a solution in which the substitute mass to which the exciter yoke is attached is mounted on the shaft via an additional bearing 61903-2Z-HLC from FAG (Schaeffler Group, Herzogenaurach, Germany). With such a solution, it is possible to partially dampen the forcing vibrations coming from the exciter by means of an additional bearing. The substitute mass is not secured in any way in the axial direction so as not to cause additional imbalance, which is why there is a risk of it sliding off during measurements (a tight fit was used). Any damage to the additional bearing will cause the mass to which the exciter is attached to rotate. These aspects prompted the author to significantly reduce the spindle speed to 1000 rpm. The complete test stand was set up on a cast iron table weighing approximately 500 kg. The spindle tip displacements were measured in relation to this table (it was assumed that it did not move due to forced vibrations). However, no measurements were made of the natural vibrations of the table itself in the case of forcing the spindle shaft.
Another limitation may be the fact that the spindle shaft is connected to the engine by a clutch. This may mean that it is de facto partially stiffened at its other end, which is why the recorded vibration amplitude of the front spindle tip is smaller than it would be for the actual spindle system.
The short measurement time of a single test was forced by the desire to ensure stable thermal conditions for the spindle system. Based on preliminary tests conducted by the author, it is known that during forced vibrations, the operating temperature of the bearings fluctuates depending on the frequency of forced vibrations. In the future, the author also aims to repeat the tests carried out for spindle bearings of the same diameter but with a different operating angle.
6. MyRIO Application
One of the most important elements of an efficient system using an active bearing support, apart from the correct mechanical and structural solution, is the appropriate selection and development of a control system. In this article, the author presents a new version of the control system used for data recording, generating the forcing signal and controlling the active support. The entire algorithm is based on the MyRIO 1900 platform from National Instruments. This system is described by the manufacturer as a system for learning and implementing various projects. It is equipped with 40 bilateral digital inputs/outputs, 10 analog inputs, six analog outputs, LED diodes, a built-in accelerometer, an FPGA system, and a dual-core ARM Cortex-A9 processor (ARM Limited, Cambridge, UK). It can be programmed using LabVIEW or C (v.18 or higher). All the system parameters can be found in the manufacturer’s documentation [].
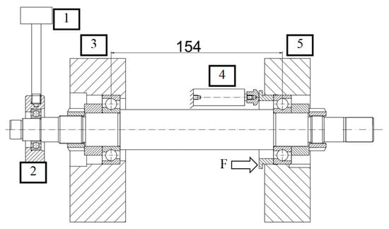
The following principle was assumed during the design of the control system. Piezo actuators are designed to change or correct the preload of the bearings in the spindle system in real time so as to significantly change the stiffness of the system. This stiffness has a direct effect on the natural frequency of the spindle shaft vibrations. The current relative displacement of the bearing raceways in the active support as well as the vibration amplitude of the front end of the spindle will be provided as an input signal. Knowing the characteristics of the bearings used, the level of their preload can be determined based on the relative displacement of the bearing raceways. At the same time, it should be remembered that this procedure is burdened with several important issues that require a broader explanation. The model spindle is built from a shaft supported on single B7206-CT-PS4-UM bearings from FAG []. These bearings are arranged in an “O” configuration, which means that when the initial tension is exerted in one bearing (force F, Figure 4), it is automatically transferred to the other bearing, causing the same initial tension value in it. The bearing method for the described structure, together with the vibration exciter connection diagram, is shown in Figure 4.
 
      
    
    Figure 4.
      Diagram of the bearing arrangement of the model spindle with a vibration exciter: 1—GW-V20 type exciter from Data Physics Corporation (San Jose, CA, USA), 2—equivalent mass, 3—front support, 4—piezo actuators (three pieces) type PSt 150/40/10 from Piezomechanik GmbH (Munich, Germany), 5—rear support, F—preload force from the piezo actuators.
  
During the operation of such a system, e.g., due to changes in the operating temperature of the spindle, and mainly of the shaft itself (thermal expansion phenomenon), the initially set value of the preload changes, which changes the properties of the entire spindle. The full range of the preload of the bearings used in the spindle is in the range from 60 to 430 N (from light to heavy preload). By changing the value of preload, we significantly influence the change in the value of the natural vibration frequency of the system. Based on model tests using three different grinding-wheel models, it is known that the first three natural frequencies of the system are in the frequency range from 196 Hz to 2191 Hz. It should be remembered that the variable stiffness of the bearing supports can actively influence mainly the first form of the natural vibration of the system. The results presented in the article were developed for a numerical model with an average value of the preload of the bearings. For his own needs, the author also conducted tests for other values of the preload, but did not include them in the publication. This type of research with a different value of the preload bearing gave slightly different values of the frequency and amplitude of natural vibrations. Hence, the practical research used the excitation area of the tested system in the range of 150–450 Hz. This is mainly related to the change in the spindle stiffness. The higher the preload force, the higher the frequency of the natural vibrations of the system and vice versa. A lower preload force gives lower resistance to movement and allows to limit temperature gradients on the bearings, especially at high rotational speeds. As can be easily seen, a different value of the preload of its bearings may be required for one machine spindle at a given moment of operation, hence the need for systems thanks to which this tension can be changed.
During the design of the control application, the author assumed that the change in the initial voltage would be directly proportional to the amplitude of the front spindle tip vibrations. It was subjected to continuous monitoring using a non-contact distance sensor (IPPT PAN Warsaw design []). The sensor was attached to the base of the test stand between the substitute mass (grinding wheel) and the front bearing support. It measured the vibration movement of the shaft in the direction of the exciter. This arrangement allowed for free change of substitute masses and direct examination of the vibration movement of the spindle. The only disadvantage of this solution was that the sensor was placed 40 mm from the shaft end, which meant that the measured amplitude value could be slightly smaller than the amplitude of the substitute mass. However, this sensor arrangement was chosen deliberately because the substitute mass to which the exciter generating vibrations was attached was mounted on an additional bearing type 61903 from FAG. This bearing ensured free rotation of the shaft when the substitute mass did not rotate. However, it could also introduce disturbances in the vibration movement, which is why, in the author’s opinion, measuring the vibration amplitude directly on the shaft is much more reliable. A diagram of the measurement system is shown in Figure 5.
 
      
    
    Figure 5.
      Schematic diagram of forced vibration measurement using active preload regulation: 1—GW-V20 exciter from Data Physics Corporation (San Jose, CA, USA), 2—equivalent mass, 3—tested spindle, 4—non-contact displacement sensor (designed by IPPT PAN Warsaw []).
  
Active adjustment of the bearing preload from the software side was developed using the MyRIO 1900 device from National Instruments. A control and measurement application for the entire spindle system was developed in the LabVIEW program. The inputs of the measuring system were fed signals of the relative displacement of the bearing raceways and the signal of the amplitude of vibrations of the front spindle tip. The output of the system was used as a control signal for three piezo actuators that set the preload of the bearing system. Using the PID controller, this voltage was adjusted to the current operating conditions of the spindle system. The assumption was that when the system operates at the set rotational speed and the amplitude of vibrations of the spindle tip does not exceed 10 µm, the control system does not take any action. When the threshold value is exceeded, the controller is to reduce the value of the vibration amplitude to below 10 µm in the shortest possible time. Figure 6 shows a diagram of the connection of the test stand.
 
      
    
    Figure 6.
      Complete connection diagram for the test stand: 1—amplifier for piezo actuators type SVR 150/3 by Piezomechanik GmbH (Munich, Germany), 2—amplifier of vibration exciter type PA 100E by Data Physics Corporation (San Jose, CA, USA), 3—vibration exciter type GW V20 by Data Physics Corporation (San Jose, CA, USA), 4—piezo actuators type PSt 150/40/10 by Piezomechanik GmbH (Munich, Germany) with built-in strain gauge system, 5—PC computer with control application in LabVIEW program, 6—MyRIO, 7—non-contact displacement sensor (design IPPT PAN Warsaw [], 8—tested spindle, 9—high-speed motor C5160D-DB-PER32 by Teknomotor (Quero Vas, Italy), 10—inverter type Sinamics V20 3AC380-480V 7.5kW by Siemens (Munich, Germany), 11—switches (on/off, left/right, brake on/off).
  
The excitation through the exciter was selected in such a way that during 120 s the spindle system was excited by a random signal with an increasing excitation frequency in the range of 150–450 Hz. Based on model tests, it is known that for different equivalent masses there was a different natural vibration frequency. For such a selected excitation range, in each case the system worked temporarily with the resonance frequency. The application in the LabVIEW program is shown in Figure 7. It provided real-time monitoring of the relative position of the bearing raceways (1, 2, 6) and the vibration amplitude of the front spindle tip (7). It allowed for setting (3) and displaying (4) the selected spindle speed, and saving measurement results (5), by specifying the file saving path (9). The tare button allowed for zeroing the read measurement values. It was also possible to manually set the initial bearing tension value by specifying the piezo actuator extension (12). Items (8, 14, 16) were used as ready-made modules from the LabVIEW library using the PID controller.
 
      
    
    Figure 7.
      Front panel of the control and measurement application in LabVIEW.
  
The control application used the PID controller module available from the dedicated LabVIEW library. This module, apart from the possibility of selecting the control algorithm, also allowed for automatic selection of PID controller settings according to one of four criteria (15): Zeigler–Nichols, Cohen–Coon, Chien–Hrones–Reswick, or Internal Model Control. A detailed description of each of these models can be found in publications [,,] or directly in the Help module of LabVIEW. The author of the publication decided to use the Zeigler—Nichols model in his research. Due to its simplicity and reliability, it is one of the most commonly used models in such applications. Determination of the optimal controller settings is carried out automatically. After pressing the autotune button (10) in the application, the controller tuning process begins, i.e., selection of its appropriate P, I, D coefficients. The selection of settings is made within a specified range and their values could be observed in the table (13). Individual values were defined as P = 2.5, I = 0.55, D = 0.02. The correct functioning of the control algorithm with such selected parameters was confirmed by conducting tests during which the spindle was started at 1000 rpm, with random forcing on the front end, and active regulation of the bearing preload was switched off and then on. The sampling frequency of the signal and the control algorithm was assumed at 1000 Hz. The correct functioning of the algorithm was tested five times for each of the three different equivalent masses. In each case, a reduction in the spindle vibration amplitude was observed compared to the system without active control of the bearing support. The obtained results are presented in Table 2.
 
       
    
    Table 2.
    Values of the maximum vibration amplitude of the spindle tip of the spindle system without control and with control for three different equivalent masses.
  
The visualization of the results from Table 2 is presented in a bar chart (Figure 8). The value in the table and on the chart should be understood as the average value of five measurements. Additionally, the dispersion of measurements was also determined, marked graphically with a red line for each measurement section.
 
      
    
    Figure 8.
      Comparison of the maximum values of the vibration displacement amplitude of the spindle tip and its percentage decrease after the application of active control.
  
7. Conclusions
The model simulations carried out during the tests show that for the first resonance frequency in the case of the spindle system, its shaft behaves as a rigid body and displacements are obtained only on the bearing supports. This suggests that a temporary increase in the stiffness of the bearing supports can effectively reduce the vibration amplitudes of the spindle tip and detune the system from the resonance frequency. The use of active control and regulation of the stiffness of the bearing supports by using the appropriate work algorithm allows this process to be carried out during the spindle operation practically imperceptibly from the operator’s point of view. This is evidenced by the measurement results presented in Table 2. Thanks to them, it can be clearly stated that the use of the MyRIO control and measurement device is justified, and the developed algorithm for controlling the active support in the model spindle works correctly. The reduction in vibrations of the front spindle tip for different masses of the model grinding wheel confirms the correctness of the selection of the PID controller settings and the effectiveness of its operation. At a later stage of the research, it may be important to make the spindle shaft in such a way that it is possible to mount a real grinding wheel on it. This would allow for a significant increase in the spindle speed and to check the correct functioning of the control algorithm for these speeds. It may also be important to use the signal processor that the MyRIO system is equipped with and develop a control algorithm based on it so as to significantly reduce the control loop time.
Funding
The research was funded from the funds of the pro-quality subsidy for the development of the research potential of the Faculty of Mechanical Engineering of Wroclaw University of Science and Technology in 2024 (number 8211204601).
Institutional Review Board Statement
Not applicable.
Informed Consent Statement
Not applicable.
Data Availability Statement
The original contributions presented in this study are included in the article. Further inquiries can be directed to the corresponding author.
Conflicts of Interest
The author declares no conflict of interest.
References
- Tian, J.; Su, H.; Wang, Z.; Zuo, K.; Wang, D.; Guo, D. Comparative analysis of angular contact bearing stiffness calculated by Hertz contact and thermo-elastohydrodynamic lubrication. Tribol. Int. 2024, 192, 109251. [Google Scholar] [CrossRef]
- Zhang, J.; Fang, B.; Zhu, Y.; Hong, J. A comparative study and stiffness analysis of angular contactball bearings under different preload mechanisms. Mech. Mach. Theory 2017, 115, 1–17. [Google Scholar] [CrossRef]
- Gao, S.H.; Meng, G.; Long, X.H. Stability prediction in high-speed milling including the thermal preload effects of bearing. Proc. Inst. Mech. Eng. Part E J. Process. Mech. Eng. 2009, 224, 11–22. [Google Scholar] [CrossRef]
- Liu, Y.; Wang, W.; Qing, T.; Zhang, Y.; Liang, H.; Zhang, S. The effect of lubricant temperature on dynamic behaviour in angular contact ball bearing. Mech. Mach. Theory 2020, 149, 103832. [Google Scholar] [CrossRef]
- Hwang, Y.K.; Lee, C.M. Development of automatic variable preload device for spindle bearing by using centrifugal force. Int. J. Mach. Tools Manuf. 2009, 49, 781–787. [Google Scholar] [CrossRef]
- Hu, G.; Zhang, D.; Gao, W.; Chen, Y.; Liu, T.; Tian, Y. Study on variable pressure/position preload spindle-bearing system by using piezoelectric actuators under close-loop control. Int. J. Mach. Tools Manuf. 2018, 125, 68–88. [Google Scholar] [CrossRef]
- Chen, J.S.; Chen, K.W. Bearing load analysis and control of a motorized high speed spindle. Int. J. Mach. Tools Manuf. 2005, 45, 1487–1493. [Google Scholar] [CrossRef]
- Hwang, Y.K.; Lee, C.M. Development of a newly structured variable preload control device for a spindle rolling bearing by using an electromagnet. Int. J. Mach. Tools Manuf. 2010, 50, 253–259. [Google Scholar] [CrossRef]
- Li, T.; Kolar, P.; Li, X.Y.; Wu, J. Research Development of Preload Technology on Angular Contact Ball Bearing of High Speed Spindle: A Review. Int. J. Precis. Eng. Manuf. 2020, 21, 1163–1185. [Google Scholar] [CrossRef]
- Turek, P.; Skoczyński, W.; Stembalski, M. Comparison of methods for adjusting and controlling the preload of angular-contact bearings. J. Mach. Eng. 2016, 16, 71–85. [Google Scholar]
- Spiewak, S.A.; Nickel, T. Vibration based preload estimation in machine tool spindles. Int. J. Mach. Tools Manuf. 2001, 41, 567–588. [Google Scholar] [CrossRef]
- Ciou, Y.S.; Lee, C.Y. Controllable preload spindle with a piezoelectric actuator for machine tools. Int. J. Mach. Tools Manuf. 2019, 139, 60–63. [Google Scholar] [CrossRef]
- Ding, Z.; Yang, Z.; Chen Ch Chen, W.; Chen, H.; Liu, Z. Improved sliding mode dynamic matrix control strategy: Application on spindle loading and precision measuring device based on piezoelectric actuator. Mech. Syst. Signal Process. 2022, 167, 108543. [Google Scholar] [CrossRef]
- Krzemiński—Freda, H. Sztywność łożysk skośnych i ich układów. Zagadnienia Eksploat. Masz. I 1986, 21, 223–232. [Google Scholar]
- Koch, J.; Ilczyszyn, J.; Krzyżanowski, J. Wrzeciona Obrabiarek; Wydawnictwo Naukowo-Techniczne (WNT): Warsaw, Poland, 1982. (In Polish) [Google Scholar]
- Turek, P.; Skoczyński, W. Model research on the influence of bearing preload change on the frequency and form if natural vibrations of the spindle system. Adv. Sci. Technol. Res. J. 2020, 14, 284–297. [Google Scholar] [CrossRef] [PubMed]
- Turek, P. Optimization of the control algorithm for an active bearing support. Appl. Sci. 2024, 14, 824. [Google Scholar] [CrossRef]
- Super Precision Bearings; Schaeffler KG: Herzogenaurach, Germany, 2008; Available online: https://www.google.com/url?sa=t&source=web&rct=j&opi=89978449&url=https://www.schaeffler.com/remotemedien/media/_shared_media/08_media_library/01_publications/schaeffler_2/brochure/downloads_1/ac_41130_7_de_en.pdf&ved=2ahUKEwjPg6vTlp-KAxVLQ_EDHeY2BkgQFnoECBsQAQ&usg=AOvVaw2essQI27aoeP1ysRXj8thy (accessed on 30 October 2024).
- Available online: https://www.egr.msu.edu/classes/me451/me451_labs/robot/myRIO/NI%20myRIO-1900%20User%20Guide%20and%20Specifications.pdf (accessed on 30 October 2024).
- Jędrzejewski, J.; Kwaśny, W. Układ do wielopunktowego pomiaru odkształceń i temperatur w obrabiarkach. Pomiary Autom. Kontrola 1969, 8–9, 368–370. (In Polish) [Google Scholar]
- Gopi Krishna Rao, P.V.; Subramanyam, M.V.K.; Satyaprasad, K. Study on PID Controller Design and Performance Based on Tuning Techniques. In Proceedings of the 2014 International Conference on Control, Instrumentation, Communication and Computational Technologies (ICCICCT), Kanyakumari, India, 10–11 July 2014. [Google Scholar]
- Ellis, G. Control System Design Guide: Using Your Computer to Understand and Diagnose Feedback Controllers; Butterworth Heinemann: Waltham, MA, USA, 2012. [Google Scholar]
- Available online: https://www.ni.com/docs/en-US/bundle/labview-pid-and-fuzzy-logic-toolkit-api-ref/page/lvpidmain/chienforms.html?srsltid=AfmBOorJBwGHPI1eKRlIMJGWJY1ZLNK7ZzLXbekvepneJXGQSiM9BmtU (accessed on 30 October 2024).
| Disclaimer/Publisher’s Note: The statements, opinions and data contained in all publications are solely those of the individual author(s) and contributor(s) and not of MDPI and/or the editor(s). MDPI and/or the editor(s) disclaim responsibility for any injury to people or property resulting from any ideas, methods, instructions or products referred to in the content. | 
© 2024 by the author. Licensee MDPI, Basel, Switzerland. This article is an open access article distributed under the terms and conditions of the Creative Commons Attribution (CC BY) license (https://creativecommons.org/licenses/by/4.0/).
