Abstract
Extensive antibiotic use in swine production contaminates manure and wastewater with antibiotics. Discharging this waste into the environment, even after treatment, potentially fuels the spread of antibiotic resistance. This study investigated a full-scale swine wastewater treatment plant that combines coagulation–sedimentation, sand filtration, ozonation, activated carbon filtration, and a deaeration process. At each stage of this process, samples were collected and analyzed to determine their water quality parameters, antibiotic concentrations, and antibiotic resistance genes (ARGs). The experimental results showed coagulation–sedimentation effectively removed suspended solids (92.2%) and total phosphorus (96.9%). Ozonation significantly reduced antibiotic levels, including sulfamethazine by over 99.9%, although ARGs such as tetM, sul1, and sul2 were only removed at levels up to 95.9%. Interestingly, partial rebounds of sulfamethazine (438.9 μg/L) and marbofloxacin (0.40 μg/L) appeared in the final effluent, suggesting that desorption or operational factors (e.g., hydraulic fluctuation, filter media saturation, and pH) may affect the treatment process. In addition, strong correlations emerged between the levels of suspended solids and those of certain antibiotics (lincomycin, tiamulin), indicating particle-mediated sorption as a key mechanism. Even though ozonation and coagulation–sedimentation were found to contribute to the substantial removal of pollutants, the observed rebounds and residual ARGs highlight the need for optimized operational strategies and multi-barrier approaches to fully mitigate antibiotic contamination and inhibit the proliferation of resistant bacteria in swine wastewater.
1. Introduction
The use of antibiotics in livestock production has been a cornerstone of modern animal husbandry; this trend is driven mainly by the need to prevent infectious diseases and enhance growth rates [1]. The swine industry is well known for its extensive use of antimicrobial agents, owing to the high density of animals in pig farming and the considerable economic importance of pork products globally [2]. However, this widespread and long-term practice has increased concerns about residual antibiotics in manure and associated wastewater, as these may eventually be discharged into the environment [3,4,5]. When antibiotics are administered to pigs, a substantial fraction can remain un-metabolized before being excreted to enter manure and wastewater streams [6]. As these compounds travel through traditional treatment processes, a portion of them may persist, contributing to the development and propagation of antibiotic resistance genes (ARGs) in surrounding ecosystems [7].
Antibiotic resistance has evolved into a pressing public health crisis. Prolonged exposure to sub-inhibitory concentrations of antibiotics in the environment can impose selection pressure on microbial communities, accelerating the emergence of resistant strains [8]. These resistant microorganisms can potentially transfer their resistance genes to other bacteria via horizontal gene transfer (HGT), thereby amplifying the spread of antibiotic resistance across different species and even different ecosystems [9,10]. The prospect of antibiotic-resistant pathogens has raised global alarm, prompting intensified research, policy-making, and surveillance efforts. However, to effectively mitigate these risks, it is crucial to identify and optimize treatment strategies that can eliminate or substantially reduce antibiotic residues and ARGs in wastewater before environmental discharge [11,12].
Swine wastewater is complex, containing not only high loads of organic matter and nutrients but also varying concentrations of antibiotics, heavy metals, and other potential stressors [13,14]. Conventional treatment systems consist of biological and physical/chemical processes. Biological processes can effectively reduce the biochemical oxygen demand (BOD), total suspended solids (TSS), and other classical pollutants. Multiple studies into various wastewater treatment methods have resulted in limited success in fully eliminating antibiotic residues and ARGs. Activated sludge is one of the most widely deployed processes used for treating swine wastewater. Removal of tetracycline analogues can reach up to 95%, depending on plant configuration and compound properties, yet sulfamethoxazole is usually left virtually unchanged [15]. Anaerobic digestion offers an alternative, and has been reported to eliminate up to 98.1% of the oxytetracycline [16]. However, successive investigations have shown that this process fails to curb ARGs and may even facilitate their spread through HGT within the digester sludge [17,18]. Comparable drawbacks appear in anaerobic membrane bioreactors (AnMBRs). Sulfonamides inhibit extracellular-polymeric substance formation and methanogenesis, and the system requires longer hydraulic-retention times to offset these toxic effects [19,20]. Even advanced biological treatments may not achieve sufficient reductions, as certain antibiotics and their metabolites are recalcitrant to microbial degradation [21,22,23]. Additionally, partial removal of antibiotics can still leave concentrations that are high enough to drive the evolution of resistant bacteria, especially if effluents are released into water where microbial communities can exchange ARGs [24,25].
Various physico-chemical techniques have been tested as stand-alone or polishing steps used to supplement biological treatment in swine operations. Coagulation with aluminum or ferric salts efficiently removes particle-bound antibiotics and heavy metals, yet proves much less effective with highly soluble compounds [26,27]. Pressure-driven membranes such as nanofiltration (NF) and reverse osmosis (RO) achieve >95% rejection for a broad spectrum of antibiotics and can cut ARG concentrations by up to 99.8%. However, brine management, high specific energy demand, and rapid fouling by manure colloids restrict their application at full scale [28,29]. Among chemical oxidation routes, UV/H2O2 has removed 91% of sulfamonomethoxine at a near-neutral pH of 6.7–6.9, while the photo-Fenton process has mineralized ≥97% of macrolides within 30 min. Both methods, nevertheless, require strict pH control and continuous reagent addition, and produce iron-rich sludge [30,31]. These studies show that physicochemical approaches can outperform independent biological steps for selected antibiotics, but each carries trade-offs in cost, by-product generation, and operational complexity.
Considering these challenges, advanced oxidation processes (AOPs) have emerged as promising solutions for the degradation of micro-pollutants. Among these, ozone (O3) oxidation has gained attention for its potent and broad-spectrum oxidative capabilities. Ozone reacts with organic molecules through two main mechanisms: direct oxidation by molecular O3 and indirect oxidation via highly reactive radicals, such as hydroxyl radicals (•OH). During ozonation, these radicals can non-selectively degrade a wide range of organic contaminants, including many antibiotics [32]. Previous research has demonstrated that ozone-based treatments can break down antibiotic compounds into smaller, less harmful molecules, reducing both their direct toxicity and the ecological risks associated with antibiotic-laden effluents. Furthermore, recent findings suggest that ozonation might help mitigate ARGs by damaging the genetic material that encodes their antibiotic resistance traits, lowering the potential for HGT in downstream environments [33].
Despite promising findings, several knowledge gaps remain regarding the efficacy of ozone oxidation in treating swine wastewater specifically. Most existing studies on ozone-based treatment have been conducted under controlled laboratory conditions or with synthetic wastewater formulations [34,35]. Although these approaches are informative, they do not fully capture the complexity and variability of real swine wastewater, which is often characterized by high organic loads, suspended solids, variable pH, and diverse chemical constituents. These factors can significantly influence ozone’s oxidation efficiency. Additionally, while some research has evaluated the cost-effectiveness of ozone systems for municipal or industrial wastewater, fewer studies have focused on their feasibility and scalability for swine wastewater treatment operations [36].
Given these complexities and the urgency of the antibiotic resistance problem, this study aims to evaluate the effects of integrating an ozone oxidation process into a full-scale swine wastewater treatment plant. We focus on measuring how well this treatment process enables operators to remove residual antibiotics and ARGs. By performing comprehensive water quality analyses, quantifying residual antibiotic concentrations, and examining ARG profiles at multiple stages of treatment, we seek to elucidate the potential of ozone oxidation as a robust measure against antibiotic pollution. The insights gained will inform practical strategies to mitigate the environmental dissemination of resistant bacteria, thus contributing to a broader global effort to safeguard public health and preserve the efficacy of antibiotics. Moreover, the findings may guide the development of scalable, robust, and adaptive treatment technologies that can be applied beyond swine operations in standardized treatment approaches.
2. Materials and Methods
2.1. Sample Collection
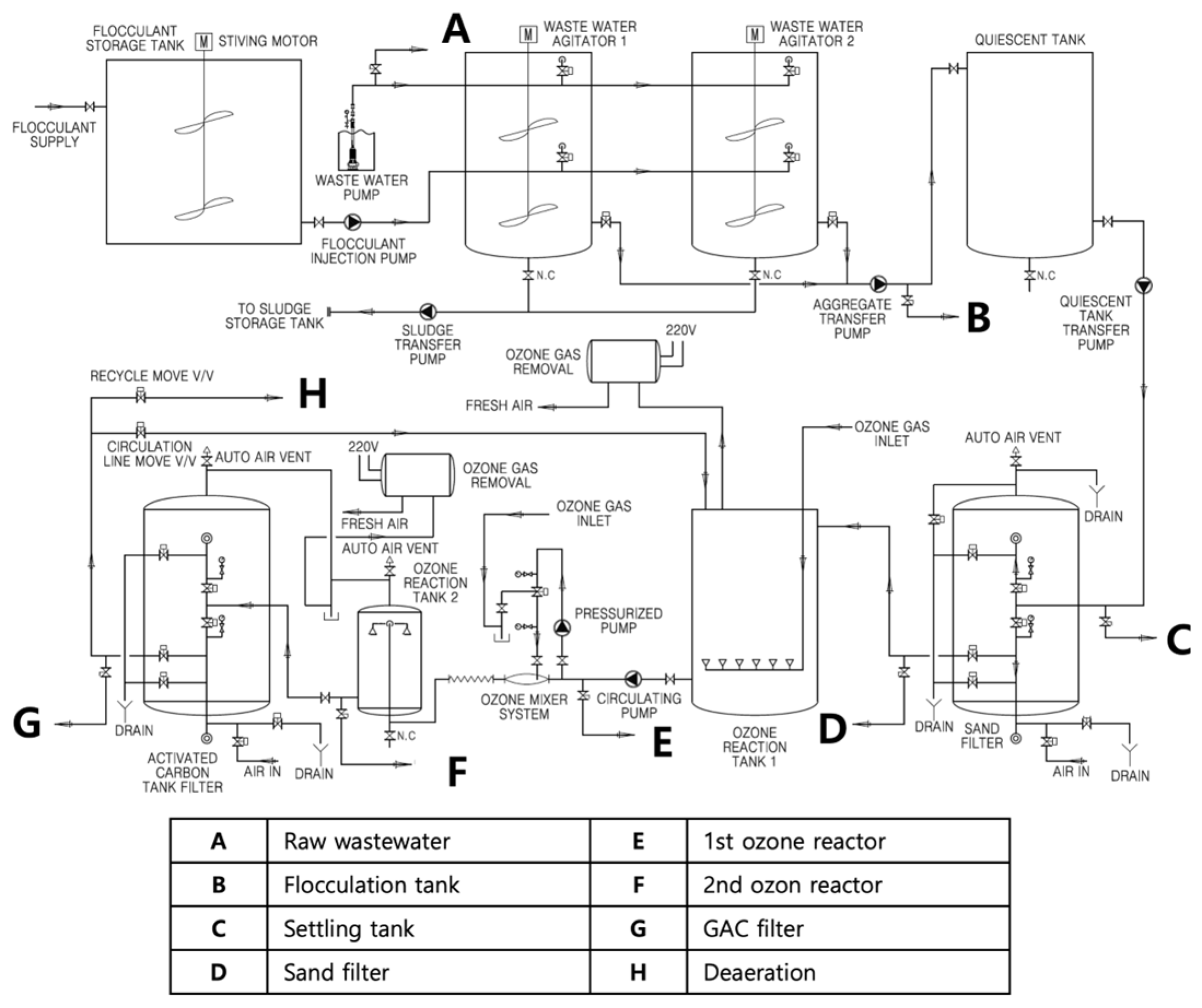
In this study, a swine wastewater treatment facility that processes manure from approximately 7000 pigs was selected for sample collection. This facility treats an average of 21–25 tons of swine manure daily and employs an ozone oxidation process as part of its overall treatment system. The novel full-scale process was developed for swine wastewater treatment and patented in South Korea with registration number 10-2538468. Samples were collected at each stage of the treatment process to characterize the water quality parameters throughout the treatment system and evaluate its efficiency. The facility’s treatment sequence includes a physico-chemical pretreatment stage (coagulation, flocculation, sedimentation, and sand filtration), where 1500 mg/L of aluminum sulfate (alum) is added and gently agitated for 30 min before 180 min of quiescent settling. The clarified overflow is passed through a sand bed with an effective size of 1.5 mm, reducing suspended solids to <0.5 g/L, and thereby minimizing ozone demand in the subsequent oxidation step.
Two identical vertical ozonation contactors (internal diameter 1.0 m, liquid height 1.5 m, working volume ≈ 1 m3 each) are operated in series. Ozone is generated on-site from 95% oxygen by a corona-discharge generator and delivered to the first reactor through 20 µm ceramic diffusers, creating a fine-bubble blanket. The partially treated effluent then enters a counter-current Venturi injector in the second reactor, where an additional ozone stream is entrained to enhance mass transfer. The ozone dose was optimized in a previous study [37] and preliminary bench-scale trials (1, 3, 5, 7, and 10 mg/L; contact time 12 min). A reaction time of 5 min is consistently achieved for ≥2-log (99%) removal of the target sulfonamide class. The off-gas is stripped through a catalytic destructor (<0.1 ppm O3).
Following ozonation, granular activated carbon (GAC) filtration (working volume 3 m3, empty-bed 0.38 m3) removes the oxidation by-products and residual dissolved organic carbon (DOC), while a vacuum deaeration tank strips dissolved gases and residual NH3 before discharge. The overall flow diagram of this treatment system is shown in Figure 1. The approximate pH at each point is as follows: raw wastewater 8.5 ± 0.1; after coagulation–sedimentation, 6.5 ± 0.2; after sand filtration, 6.2 ± 0.1; in first and second ozone reactors, 5.2 ± 0.2; after GAC filtration, 6.5 ± 0.1; and in the deaeration tank, the pH rises transiently to ≈12 before being neutralized with hydrochloric acid (HCl) to 7.0 ± 0.1 prior to discharge. Samples measuring 2 L were gathered from each stage of the process during periods of consistent operational efficiency. The samples were subsequently sealed, stored at a temperature of 4 °C, and transferred to the laboratory for analysis. The experiments were conducted at room temperature, 22 ± 1 °C.
Figure 1.
Schematics of the swine wastewater treatment plant.
2.2. Analytical Methods for Water Quality Parameters
Water samples collected from each stage of the process were analyzed to determine if their quality parameters conformed to the effluent standards for livestock wastewater stipulated in the enforcement regulations of the Republic of Korea’s “Act on the Management and Use of Livestock Excreta”. The parameters assessed were BOD, TSS, Total Organic Carbon (TOC), Total Nitrogen (TN), and Total Phosphorus (TP). All parameters were analyzed according to Standard Methods for the Examination of Water and Wastewater [38].
2.3. Examination of Antibiotic Concentrations
The collected samples were filtered through a 0.45 μm membrane to remove particulate matter. The internal standards were added to the sample (250 mL) at a concentration of 60 ng/L for sulfadimethoxine-d6, 40 ng/L for enrofloxacin-d5, and 120 ng/L for meclocycline. Then, 1 mL of Na2-EDTA (5%, w/v) was added to the sample, and the pH was adjusted to about 2.5 using 6N hydrochloric acid.
The Solid-Phase Extraction (SPE) cartridge (Oasis HLB SPE cartridge; 200 mg; 6 cc; Waters, Milford, MA, USA) was conditioned with 6 mL of methanol and DI water, respectively, and the samples were loaded under vacuum at a flow rate of 7–8 mL/min. Afterwards, prepared samples were washed with 6 mL of DI water and eluted with 5 mL of methanol containing 0.1% formic acid. The eluted solutions were dried using nitrogen gas at 40 °C, re-dissolved in 250 μL of a 50% methanol/0.1% formic acid solution, and then analyzed by LC-MS/MS.
Analysis of residual antibiotics was conducted using a Thermo Scientific Vanquish and Quantis mass spectrometer (UPLC-MS/MS, San Jose, CA, USA). Chromatographic separations were performed using an Eclipse Plus C18 column (2.1 × 50 mm, 1.8 μm) under gradient conditions with mobile phases of distilled water containing 0.1% formic acid (mobile phase A) and methanol containing 0.1% formic acid (mobile phase B). The gradient program was as follows: 5% B for 0–0.5 min, 95% B for 7–7.5 min, and 5% B for 7.6–10 min, at a flow rate of 400 μL/min. The column temperature was maintained at 35 °C.
The parameters of the MS were set to a spray voltage of 3.5 kV; vaporizer temperature of 350 °C; and sheath, aux, and sweep gas of 50, 10, and 1 arb, respectively. Selected antibiotics were ionized as [M+H]+ (precursor ion) in positive ESI mode, and the most abundant product ions were selected for quantitation in selected reaction monitoring (SRM) mode. The SRM transitions were m/z 407 → 126 (collision energy CE, 29 eV) for lincomycin, m/z 279 → 186 (CE = 16 eV) for sulfamethazine, m/z 494 → 119 (CE = 37 eV) for tiamulin, m/z 291 → 261 (CE = 25 eV) for trimethoprim, m/z 363 → 72 (CE = 22 eV) for marbofloxacin, m/z 461 → 426 (CE = 18 eV) for oxytetracycline, m/z 479 → 444 (CE = 21 eV) for chlortetracycline, m/z 300 → 159 (CE = 34 eV) for fenbendazole, m/z 317 → 162 (CE = 22 eV) for sulfadimethoxine-d6 (internal standard IS), m/z 365 → 321 (CE = 20 eV) for enrofloxacin-d5 (IS), and m/z 477 → 460 (CE = 17 eV) for meclocycline (IS).
This study selected target analytes based on their high levels of consumption by livestock. Based on the 2022 monitoring data on antibiotic usage and resistance released by the Ministry of Food and Drug Safety, a total of eight veterinary drugs (seven antibiotics and one anthelmintic) were chosen for examination: sulfamethazine, chlortetracycline, oxytetracycline, marbofloxacin, lincomycin, tiamulin, trimethoprim, and fenbendazole [39]. Further details on the analytical methods and performance parameters can be found in Figure S1, and Tables S1 and S2.
2.4. DNA Extraction and Quantification of ARGs
Genomic DNA was extracted using the DNeasy PowerSoil Pro Kit (Qiagen, Hilden, Germany) according to the manufacturer’s instructions, with slight modifications to improve yield. Briefly, samples were subjected to vacuum filtration through 0.45 μm membrane filters (Merck Millipore, Burlington, MA, USA); 200 mL of each sample was filtered to ensure sufficient microbial biomass retention. Each membrane filter was cut into small pieces, placed in the kit’s bead tube, and subjected to bead-beating for efficient cell lysis. After the binding and washing steps, DNA was eluted in 50 µL of the elution buffer provided with the kit. The DNA concentration was then measured using a Qubit 4 Fluorometer and a Qubit High Sensitivity dsDNA Assay Kit (Thermo Fisher Scientific, Waltham, MA, USA). The resulting DNA extracts were stored at −20 °C for subsequent qPCR analysis.
The quantitative analysis of the abundance of the 8 ARGs was conducted using quantitative Polymerase Chain Reaction (qPCR) with specific primers targeting genes encoding resistance to tetracycline (tetB, tetM), sulfonamide (sul1, sul2), macrolide (ermB), quinolone (qnrA, qnrS), and florfenicol (floR). The qPCR was performed on a CFX96 system (Bio-Rad, Hercules, CA, USA) using SYBR green (Toyobo, Osaka, Japan). The qPCR conditions for the targeted genes were as follows: initial denaturation at 95 °C for 3 min, 39 cycles at 95 °C for 30 s, annealing for 30 s, and extension at 72 °C for 10 s. Standard curves were generated using 10-fold serial dilutions of the plasmid DNA of ARGs. Detailed qPCR conditions and primer information are summarized in Table S3 [40,41,42].
2.5. Statistical Analysis
All statistical analyses were performed in the R software environment (version 4.4.0). We used dplyr and readr for data handling, Hmisc to calculate Spearman’s rank correlation coefficients (ρ) and corresponding p-values, and corrplot along with RColorBrewer to visualize the correlation matrix as a heatmap. Spearman correlation was chosen due to its robustness for non-normally distributed data. Correlations were deemed significant at p < 0.05.
3. Results
3.1. Changes in Physico-Chemical Properties During the Treatment Process
Analysis of the samples’ water quality parameters throughout the swine wastewater treatment plant revealed distinct trends in SS, BOD, TOC, TN, and TP at each treatment stage (Table 1, Figure 2). SS reached 5700 mg/L in the raw wastewater, while BOD and TOC measured 3740 mg/L and 6100 mg/L, respectively. TN and TP were also elevated, at 2520 mg/L and 90.4 mg/L, respectively. During flocculation, SS dropped sharply to 440 mg/L, indicating the effective removal of suspended particles via coagulation and settling of flocs. This corresponded to a removal efficiency of 92.2%. BOD decreased by 33.6% to 2480 mg/L, while TOC showed a 69.8% reduction. TP plummeted to 2.76 mg/L, reflecting a 96.9% reduction, whereas TN removal (3.1%) was comparatively minimal. In the subsequent sedimentation and sand filtration step, SS slightly increased to 468 mg/L, while BOD rose marginally to 2620 mg/L. TOC remained at 1910 mg/L. TN decreased to 2250 mg/L, although this reduction was not substantial compared to previous changes in other parameters. With the introduction of ozone oxidation in the first and second ozone reactors, SS continued to decrease, from 468 mg/L to 414 mg/L, and then to 304 mg/L. BOD remained within the range of 2470–2620 mg/L, indicating partial stabilization of the organic load. TOC declined slightly, from 1910 mg/L to 1840 mg/L in the first reactor and 1810 mg/L in the second, suggesting ozone-mediated oxidation or transformation of organic matter. However, these changes were not pronounced. TN values hovered around 2190–2200 mg/L through these stages. Finally, activated carbon filtration further lowered SS to 253 mg/L, accompanied by more notable drops in BOD, to 2060 mg/L, and TOC, to 1750 mg/L. In contrast, TN rose slightly to 2240 mg/L before decreasing sharply to 102 mg/L in the deaeration unit. This final stage thus contributed to a more significant reduction in TN compared to earlier processes.
Table 1.
Removal efficiencies of water quality parameters after flocculation.
Figure 2.
Water quality at each treatment process.
3.2. Occurrence and Removal of Residual Antibiotics During Wastewater Treatment
Among the eight target antibiotics, sulfamethazine displayed the highest initial concentration, measuring 7269.6 μg/L in the raw wastewater (Figure 3). Its level dropped to 3449.3 μg/L after flocculation, and decreased further to 2520.4 μg/L following sedimentation, but rose slightly to 3114.7 μg/L after sand filtration. Notably, sulfamethazine declined dramatically to 11.4 μg/L and 7.6 μg/L in the first and second ozone reactors, respectively, but rebounded to 41.8 μg/L following activated carbon filtration and ultimately reached 438.9 μg/L in the final effluent. During coagulation and sedimentation, 52.5% of the initially detected sulfamethazine was removed; following the ozone treatment stage, 99.9% of the original sulfamethazine was eliminated.
Figure 3.
Antibiotic concentrations at each treatment process.
The concentration of lincomycin was 69.1 μg/L in the raw wastewater; this was reduced to 24.5 μg/L after flocculation. It hovered around 30.7 μg/L and 29.8 μg/L in the respective sedimentation and sand filtration steps before dropping below the detection limit in the first ozone reactor and remaining undetected through to the final discharge. Tiamulin, initially detected at 14.2 μg/L, decreased to 7.7 μg/L after flocculation, rose slightly to 12.9 μg/L following sand filtration, and was entirely removed after the first ozone reactor, with no traces found in subsequent stages. Marbofloxacin, present at 2.80 μg/L in the raw influent, decreased to 0.18 μg/L after flocculation and further declined to 0.04 μg/L by the point of the second ozone reactor. However, it rebounded to 0.24 μg/L in the activated carbon filtrate and reached 0.40 μg/L in the final effluent. Oxytetracycline and chlortetracycline, measured at 0.23 μg/L and 1.15 μg/L, respectively, were both eliminated immediately after flocculation and did not reappear in any subsequent treatment steps. Fenbendazole followed a similar pattern, starting at 0.24 μg/L in the raw wastewater and becoming undetectable after flocculation. Trimethoprim was not detected at any point in the process.
3.3. Prevalence of ARGs in Swine Wastewater Treatment Process
In the raw wastewater, the highest concentrations of antibiotic resistance genes were tetM at 5.39 × 108 copies/L and sul1 at 5.80 × 108 copies/L, followed by sul2 at 1.92 × 108 copies/L and emrB at 1.09 × 108 copies/L (Figure 4). By contrast, tetB was not initially detected, qnrA and qnrS were absent, and floR was observed at 4.24 × 106 copies/L. After flocculation, tetM declined sharply to 1.10 × 106 copies/L and sul2 decreased to 1.10 × 106 copies/L, while emrB remained at 4.42 × 106 copies/L. In this same step, floR dropped below the detection limit. During sedimentation, tetB appeared at 2.69 × 105 copies/L, whereas tetM surged again to 5.19 × 108 copies/L. Subsequent sand filtration caused tetM to rise further to 1.05 × 109 copies/L and emrB to increase to 1.45 × 108 copies/L. Ozone oxidation then significantly reduced these genes. After the first ozone reactor, tetB decreased to 2.80 × 104 copies/L, and tetM dropped to 3.75 × 107 copies/L in the second. Similarly, sul1 and sul2 were lowered to the 107 copies/L range, and floR fell to 2.49 × 106 copies/L. Throughout these steps, qnrA and qnrS remained undetected. Overall, the ozone treatment achieved an approximate 96.8% reduction in all target genes compared to their initial levels. Activated carbon filtration further reduced tetM to 2.85 × 106 copies/L and sul2 to 2.74 × 106 copies/L. Despite these reductions, the final effluent from the deaeration tank still contained 2.75 × 104 copies/L of tetB, 1.24 × 106 copies/L of tetM, and about 1.66 × 106 copies/L of sul1.
Figure 4.
Absolute abundance of ARGs at each treatment process.
3.4. Relationship Between Parameters
Spearman’s correlation analysis revealed significant positive relationships between SS and certain antibiotics, notably lincomycin (r = 0.91, p < 0.01), tiamulin (r = 0.94, p < 0.001), and sulfamethazine (r = 0.71, p < 0.05), indicating that higher particulate loads tend to coincide with elevated antibiotic levels (Figure 5). Lincomycin also showed a particularly strong correlation with tiamulin (r = 0.97, p < 0.0001), suggesting that these two compounds may behave similarly in the treatment process. Among the ARGs, tetM, sul1, and sul2 displayed very high inter-correlations (r > 0.93, p < 0.01), while emrB was also strongly associated with these genes (r > 0.90, p < 0.01). Tiamulin showed a relatively high positive correlation with emrB (r = 0.79, p < 0.05), lincomycin exhibited a similar relationship (r = 0.74, p < 0.05). In contrast, sulfamethazine correlations with tetM, sul1, and sul2 ranged from 0.20 to 0.65, but none were statistically significant (p > 0.05). The correlation between tetM and sul1 was especially strong (r = 0.96, p < 0.001), as was the correlation between tetM and sul2 (r = 0.98, p < 0.0001). Furthermore, emrB exhibited strong correlations with both tetM (r = 0.93, p < 0.01) and sul1 (r = 0.92, p < 0.01).
Figure 5.
Correlation heatmap matrix illustrating the relationships between water quality parameters, antibiotics, and ARGs. Spearman’s rank correlation coefficient was employed to evaluate the correlation matrix. The significance levels are denoted as p < 0.05 for *, p < 0.01 for **, and p < 0.001 for ***.
4. Discussion
The variations in water quality parameters (SS, BOD, TOC, TN, and TP) observed in this study demonstrate a strong correlation with the characteristics of each treatment stage. Notably, the coagulation–sedimentation stage resulted in a substantial reduction of SS, achieving a high removal rate of 92.2%, indicating effective sedimentation of particulate matter through floc formation. Previous research indicates that the optimal alum concentration varies depending on the characteristics of the wastewater. Studies on abattoir and livestock wastewater have reported a 99% removal efficiency of SS at an alum concentration of approximately 1000 mg/L. Furthermore, these studies suggest that increasing the alum dosage beyond this level does not significantly improve removal efficiency [43,44]. In this stage, TP was also reduced by 96.9%, confirming that inorganic phosphorus components can be effectively removed by coagulation–sedimentation. Conversely, the removal rates of BOD (33.6%) and TN (3.1%) were relatively low. While aluminum sulfate is generally regarded as the most effective additive for floc formation, its capacity for TP removal is limited and contingent upon factors such as sedimentation time, pretreatment methodology, and the characteristics of the wastewater itself [45].
The activated carbon stage led to some improvements in the removal of BOD and TOC; however, the ozonation reactor yielded only marginal changes. This suggests that most organic matter and particulate material have already flocculated, leaving primarily dissolved substances [46]. Notably, the TN concentration decreased by 95.9% compared to the initial concentration in the final degassing process, indicating that nitrogen removal primarily occurred through degassing. In coagulation and sedimentation processes, nitrogen removal in swine wastewater has often been limited since nitrogen is predominantly in the form of ammonium nitrogen rather than organic nitrogen, making air stripping a more effective removal method [47,48]. Therefore, while physicochemical processes offer limited nitrogen removal capabilities, ammonia stripping or degasification processes can effectively eliminate nitrogenous components [49].
The concentration profiles of the residual antibiotics throughout the treatment train underscore the pivotal role of coagulation–sedimentation in removing certain antibiotic compounds. Sulfamethazine experienced a 52.5% reduction after coagulation–sedimentation, suggesting that adsorption to SS and floc formation were critical mechanisms in reducing its concentration. Tetracyclines are removed via coagulation, whereas sulfonamides are removed through adsorption onto the surface of coagulant hydrolysis products and subsequent interparticle bridging [50]. However, oxytetracycline, chlortetracycline, and fenbendazole were rapidly reduced to below detection limits immediately following flocculation. This observation aligns with previous reports indicating their short half-lives and low persistence in wastewater treatment facilities, highlighting the need for further detailed studies [51].
Interestingly, the concentrations of some antibiotics (e.g., sulfamethazine, tiamulin) rebounded slightly after sand filtration or reappeared in trace amounts in later stages. This “rebound” phenomenon could arise from the desorption of compounds that had temporarily accumulated in the filter media; hydraulic fluctuations could lead to the release of adsorbed antibiotics. Alternatively, microbial community shifts could cause partial biodegradation and subsequent byproduct formation [52]. A slight decrease in pH (≈0.3 units) may occur between coagulation and sand filtration as CO2 is degassed from the newly formed flocs. This shift has increased the neutral fraction of sulfamethazine and weakened its electrostatic affinity for the sand surface, so previously adsorbed molecules could desorb or pass through as fine colloids, producing the observed rebound [53]. Conversely, sulfamethazine showed a notable resurgence to 438.9 μg/L in the final effluent, despite being the subject of 99.9% removal in the ozone reactors. This observation points to problems such as adsorption saturation in the activated carbon, competitive adsorption among multiple organics, or potential recontamination during handling. Despite high removal efficiencies at earlier stages, the reemergence of specific antibiotics post-ozonation highlights the complexity caused by pollutant transformation, intermediate byproducts, and the various operational factors involved in a full-scale treatment system.
Another plausible reason for the rebound concerns the persistence and regrowth of antibiotic-resistant bacteria. As qPCR amplifies both intracellular genes and cell-free DNA, these residual signals do not necessarily indicate viable resistant bacteria. They may also derive from extracellular plasmid or chromosomal fragments that survive oxidative stress [54]. Additionally, several studies have demonstrated that sub-lethally damaged antibiotic-resistant bacteria can regrow within 48–72 h after ozonation; specifically, nutrient-rich effluents can induce rapid recovery of E. coli carrying sulfonamide and tetracycline genes, while continuous-flow ozonation tests have shown a similar rebound for urban wastewater [55,56]. These findings suggest that, although ozone markedly reduces ARGs, complete and lasting removal may require either a polishing step that degrades extracellular DNA (e.g., photo-Fenton) or post-ozone storage conditions that preclude bacterial regrowth.
Ozone treatment considerably suppressed ARG concentrations to the 107–108 copies/L range, indicating that ozonation might inactivate resistant cells and inhibit HGT in addition to directly oxidizing antibiotic compounds. Nonetheless, tetB, tetM, and sul1 persisted at levels of 104–106 copies/L even after activated carbon filtration and deaeration, suggesting incomplete elimination or reintroduction of these genes. The sul1 gene exhibits a propensity for rapid resurgence over time. This rebound phenomenon may be attributable to the selective pressure exerted by residual sulfamethazine or the release of harbored ARGs [57,58]. Furthermore, the involvement of mobile genetic elements such as intI1, which facilitate HGT, likely contributes to this complex dynamic [59]. Similarly, the fact that tetB was not detected immediately after coagulation but appeared from the sedimentation process onward can be attributed to several interacting factors. Storing coagulated effluent for four days increased total antibiotic-resistant bacteria by 6–138 times, since densely packed flocs create micro-environments where conjugation accelerates, while shifts in the microbial community lead to a rapid rise in tetracycline-resistance genes [60,61,62].
Spearman’s correlation revealed strong positive associations between SS and certain antibiotics, suggesting that elevated levels of suspended particulates tend to coincide with higher antibiotic concentrations [63]. The high correlation between lincomycin and tiamulin (r = 0.97, p < 0.0001) indicates similar transport or transformation behaviors in the treatment process. Lincomycin and tiamulin are used in swine production facilities to prevent Gram-positive bacterial infections associated with respiratory diseases. Their concurrent administration is often employed due to the expectation of a synergistic effect [64,65].
Among ARGs, tetM, sul1, and sul2 displayed particularly high inter-correlations; emrB also strongly correlated to these genes. This finding hints at the co-evolution or co-occurrence of tetracycline, sulfonamide, and multidrug resistance, likely facilitated by mechanisms such as HGT via plasmids [66]. The especially high correlations between tetM and sul1 (r = 0.96, p < 0.001), and between tetM and sul2 (r = 0.98, p < 0.0001), reinforce the notion that these resistance determinants frequently co-exist and may be co-selected [66]. While conventional swine wastewater treatment facilities may not effectively reduce the abundance of ARGs, and establishing correlations with multidrug resistance remains challenging, a focused investigation into specific environmental factors is necessary to understand the detection characteristics of ARGs [67].
5. Conclusions
This study demonstrates the complexities of removing both antibiotics and ARGs from swine wastewater through a multi-stage process. Coagulation–sedimentation significantly reduced suspended solids and certain antibiotics, highlighting particle-mediated sorption as a key mechanism. However, the partial rebound of specific antibiotics (e.g., sulfamethazine, tiamulin) in later stages suggests desorption and operational challenges in filtration systems. Although ozonation effectively lowered antibiotic levels and ARG abundance, residual genes such as tetM, sul1, and sul2 persisted, indicating that ozone oxidation alone does not guarantee complete eradication of resistance determinants. In addition, strong positive correlations between suspended solids and certain antibiotics underscore the role of particulate matter in pollutant transport. Moreover, the co-occurrence of tetracycline- and sulfonamide-resistance genes underscores the complexity of ARG proliferation under selective pressures. Lastly, the experimental results indicated that applying an integrated process, i.e., a combination of AOPs, rather than a single application of Ozonation, is essential to minimize both residual antibiotics and ARG dissemination in swine wastewater.
Supplementary Materials
The following supporting information can be downloaded at: https://www.mdpi.com/article/10.3390/app15095158/s1. Figure S1: Sample Preparation Procedures for the Determination of Antibiotic Residues; Table S1: Quality Assurance and Quality Control of Antibiotics.; Table S2: Selected reaction monitoring (SRM) mode condition.; Table S3: Primers used for qPCR.
Author Contributions
Investigation, T.C., M.-S.K. and H.J.; Methodology and Formal analysis, Y.H. and E.S.J.; Writing—original draft, T.C. and H.J.; Writing—review and editing, H.J. and S.-K.C. All authors have read and agreed to the published version of the manuscript.
Funding
This work was supported by a National Research Foundation of Korea (NRF) grant funded by the Korean government (MSIT) (RS-2024-00454869) and the Dongguk University Research Fund of 2022.
Institutional Review Board Statement
Not applicable.
Informed Consent Statement
Not applicable.
Data Availability Statement
The original contributions presented in this study are included in the article. Further inquiries can be directed to the corresponding authors.
Conflicts of Interest
The authors declare no conflict of interest.
References
- Muteeb, G.; Rehman, M.T.; Shahwan, M.; Aatif, M. Origin of Antibiotics and Antibiotic Resistance, and Their Impacts on Drug Development: A Narrative Review. Pharmaceuticals 2023, 16, 1615. [Google Scholar] [CrossRef]
- Yang, H.; Paruch, L.; Chen, X.; Van Eerde, A.; Skomedal, H.; Wang, Y.; Liu, D.; Liu Clarke, J. Antibiotic Application and Resistance in Swine Production in China: Current Situation and Future Perspectives. Front. Vet. Sci. 2019, 6, 136. [Google Scholar] [CrossRef]
- Song, W.; Guo, M. Residual Veterinary Pharmaceuticals in Animal Manures and Their Environmental Behaviors in Soils. In Applied Manure and Nutrient Chemistry for Sustainable Agriculture and Environment; Springer: Berlin/Heidelberg, Germany, 2014; pp. 23–52. [Google Scholar]
- Muhammad, J.; Khan, S.; Su, J.Q.; Hesham, A.E.-L.; Ditta, A.; Nawab, J.; Ali, A. Antibiotics in Poultry Manure and Their Associated Health Issues: A Systematic Review. J. Soils Sediments 2020, 20, 486–497. [Google Scholar] [CrossRef]
- Pikkemaat, M.G.; Yassin, H.; Fels-Klerx, H.J.; Berendsen, B.J.A. Antibiotic Residues and Resistance in the Environment; RIKILT: Wageningen, The Netherlands, 2016. [Google Scholar]
- Ratasuk, N.; Boonsaner, M.; Hawker, D.W. Effect of Temperature, PH and Illumination on Abiotic Degradation of Oxytetracycline in Sterilized Swine Manure. J. Environ. Sci. Health Part. A 2012, 47, 1687–1694. [Google Scholar] [CrossRef] [PubMed]
- Feng, G.; Huang, H.; Chen, Y. Effects of Emerging Pollutants on the Occurrence and Transfer of Antibiotic Resistance Genes: A Review. J. Hazard. Mater. 2021, 420, 126602. [Google Scholar] [CrossRef] [PubMed]
- Zhang, L.; Levy, K.; Trueba, G.; Cevallos, W.; Trostle, J.; Foxman, B.; Marrs, C.F.; Eisenberg, J.N.S. Effects of Selection Pressure and Genetic Association on the Relationship between Antibiotic Resistance and Virulence in Escherichia Coli. Antimicrob. Agents Chemother. 2015, 59, 6733–6740. [Google Scholar] [CrossRef]
- Sun, D.; Jeannot, K.; Xiao, Y.; Knapp, C.W. Horizontal Gene Transfer Mediated Bacterial Antibiotic Resistance. Front. Microbiol. 2019, 10, 1933. [Google Scholar] [CrossRef]
- Zhou, H.; Beltrán, J.F.; Brito, I.L. Functions Predict Horizontal Gene Transfer and the Emergence of Antibiotic Resistance. Sci. Adv. 2021, 7, eabj5056. [Google Scholar] [CrossRef]
- Wang, J.; Chen, X. Removal of Antibiotic Resistance Genes (ARGs) in Various Wastewater Treatment Processes: An Overview. Crit. Rev. Environ. Sci. Technol. 2022, 52, 571–630. [Google Scholar] [CrossRef]
- Ma, H.; Du, J.; Xu, T.; Yin, D.; Fang, X.; Guo, X. Distribution and Risk Assessment of Antibiotic Resistance Genes in Swine Farm Wastewater and Its Surrounding Environments: From Soil to Water. Environ. Sci. Process. Impacts 2025, 27, 741–751. [Google Scholar] [CrossRef]
- Chen, N.; Zhang, X.; Du, Q.; Huo, J.; Wang, H.; Wang, Z.; Guo, W.; Ngo, H.H. Advancements in Swine Wastewater Treatment: Removal Mechanisms, Influential Factors, and Optimization Strategies. J. Water Process Eng. 2023, 54, 103986. [Google Scholar] [CrossRef]
- Wu, H.; Li, A.; Zhang, H.; Gao, S.; Li, S.; Cai, J.; Yan, R.; Xing, Z. The Potential and Sustainable Strategy for Swine Wastewater Treatment: Resource Recovery. Chemosphere 2023, 336, 139235. [Google Scholar] [CrossRef]
- Cheng, D.L.; Ngo, H.H.; Guo, W.S.; Liu, Y.W.; Zhou, J.L.; Chang, S.W.; Nguyen, D.D.; Bui, X.T.; Zhang, X.B. Bioprocessing for Elimination Antibiotics and Hormones from Swine Wastewater. Sci. Total Environ. 2018, 621, 1664–1682. [Google Scholar] [CrossRef] [PubMed]
- Zhang, M.; Liu, Y.-S.; Zhao, J.-L.; Liu, W.-R.; Chen, J.; Zhang, Q.-Q.; He, L.-Y.; Ying, G.-G. Variations of Antibiotic Resistome in Swine Wastewater during Full-Scale Anaerobic Digestion Treatment. Environ. Int. 2021, 155, 106694. [Google Scholar] [CrossRef]
- Yang, F.; Han, B.; Gu, Y.; Zhang, K. Swine Liquid Manure: A Hotspot of Mobile Genetic Elements and Antibiotic Resistance Genes. Sci. Rep. 2020, 10, 15037. [Google Scholar] [CrossRef]
- Alvarino, T.; Suarez, S.; Lema, J.M.; Omil, F. Understanding the Removal Mechanisms of PPCPs and the Influence of Main Technological Parameters in Anaerobic UASB and Aerobic CAS Reactors. J. Hazard. Mater. 2014, 278, 506–513. [Google Scholar] [CrossRef]
- Cheng, D.; Ngo, H.H.; Guo, W.; Chang, S.W.; Nguyen, D.D.; Nguyen, Q.A.; Zhang, J.; Liang, S. Improving Sulfonamide Antibiotics Removal from Swine Wastewater by Supplying a New Pomelo Peel Derived Biochar in an Anaerobic Membrane Bioreactor. Bioresour. Technol. 2021, 319, 124160. [Google Scholar] [CrossRef] [PubMed]
- Liu, W.; Song, X.; Ding, X.; Xia, R.; Lin, X.; Li, G.; Nghiem, L.D.; Luo, W. Antibiotic Removal from Swine Farming Wastewater by Anaerobic Membrane Bioreactor: Role of Hydraulic Retention Time. J. Memb. Sci. 2023, 677, 121629. [Google Scholar] [CrossRef]
- Lu, Z.-Y.; Ma, Y.-L.; Zhang, J.-T.; Fan, N.-S.; Huang, B.-C.; Jin, R.-C. A Critical Review of Antibiotic Removal Strategies: Performance and Mechanisms. J. Water Process Eng. 2020, 38, 101681. [Google Scholar] [CrossRef]
- Li, S.; Zhang, C.; Li, F.; Hua, T.; Zhou, Q.; Ho, S.-H. Technologies towards Antibiotic Resistance Genes (ARGs) Removal from Aquatic Environment: A Critical Review. J. Hazard. Mater. 2021, 411, 125148. [Google Scholar] [CrossRef]
- Fu, J.; Zhao, Y.; Yao, Q.; Addo-Bankas, O.; Ji, B.; Yuan, Y.; Wei, T.; Esteve-Núñez, A. A Review on Antibiotics Removal: Leveraging the Combination of Grey and Green Techniques. Sci. Total Environ. 2022, 838, 156427. [Google Scholar] [CrossRef] [PubMed]
- Skandalis, N.; Maeusli, M.; Papafotis, D.; Miller, S.; Lee, B.; Theologidis, I.; Luna, B. Environmental Spread of Antibiotic Resistance. Antibiotics 2021, 10, 640. [Google Scholar] [CrossRef] [PubMed]
- Lin, Z.; Yuan, T.; Zhou, L.; Cheng, S.; Qu, X.; Lu, P.; Feng, Q. Impact Factors of the Accumulation, Migration and Spread of Antibiotic Resistance in the Environment. Environ. Geochem. Health 2021, 43, 1741–1758. [Google Scholar] [CrossRef]
- Yi, J.; Chen, Z.; Xu, D.; Wu, D.; Howard, A. Preparation of a Coagulant of Polysilicate Aluminum Ferric from Foundry Dust and Its Coagulation Performance in Treatment of Swine Wastewater. J. Clean. Prod. 2024, 434, 140400. [Google Scholar] [CrossRef]
- Yang, Z.; Jia, S.; Zhuo, N.; Yang, W.; Wang, Y. Flocculation of Copper(II) and Tetracycline from Water Using a Novel PH- and Temperature-Responsive Flocculants. Chemosphere 2015, 141, 112–119. [Google Scholar] [CrossRef]
- Liang, C.; Wei, D.; Zhang, S.; Ren, Q.; Shi, J.; Liu, L. Removal of Antibiotic Resistance Genes from Swine Wastewater by Membrane Filtration Treatment. Ecotoxicol. Environ. Saf. 2021, 210, 111885. [Google Scholar] [CrossRef]
- Košutić, K.; Dolar, D.; Ašperger, D.; Kunst, B. Removal of Antibiotics from a Model Wastewater by RO/NF Membranes. Sep. Purif. Technol. 2007, 53, 244–249. [Google Scholar] [CrossRef]
- Li, Y.; Yang, L.; Chen, X.; Han, Y.; Cao, G. Transformation Kinetics and Pathways of Sulfamonomethoxine by UV/H2O2 in Swine Wastewater. Chemosphere 2021, 265, 129125. [Google Scholar] [CrossRef]
- Sarrai, A.E.; Hanini, S.; Merzouk, N.K.; Tassalit, D.; Szabó, T.; Hernádi, K.; Nagy, L. Using Central Composite Experimental Design to Optimize the Degradation of Tylosin from Aqueous Solution by Photo-Fenton Reaction. Materials 2016, 9, 428. [Google Scholar] [CrossRef]
- Suzuki, H.; Araki, S.; Yamamoto, H. Evaluation of Advanced Oxidation Processes (AOP) Using O3, UV, and TiO2 for the Degradation of Phenol in Water. J. Water Process Eng. 2015, 7, 54–60. [Google Scholar] [CrossRef]
- Jiang, Q.; Feng, M.; Ye, C.; Yu, X. Effects and Relevant Mechanisms of Non-Antibiotic Factors on the Horizontal Transfer of Antibiotic Resistance Genes in Water Environments: A Review. Sci. Total Environ. 2022, 806, 150568. [Google Scholar] [CrossRef] [PubMed]
- Zhao, Q.; Li, M.; Zhang, K.; Wang, N.; Wang, K.; Wang, H.; Meng, S.; Mu, R. Effect of Ultrasound Irradiation Combined with Ozone Pretreatment on the Anaerobic Digestion for the Biosludge Exposed to Trace-Level Levofloxacin: Degradation, Microbial Community and ARGs Analysis. J. Environ. Manag. 2020, 262, 110356. [Google Scholar] [CrossRef]
- Oh, J.; Salcedo, D.E.; Medriano, C.A.; Kim, S. Comparison of Different Disinfection Processes in the Effective Removal of Antibiotic-Resistant Bacteria and Genes. J. Environ. Sci. 2014, 26, 1238–1242. [Google Scholar] [CrossRef] [PubMed]
- Domingues, E.; Fernandes, E.; Gomes, J.; Martins, R.C. Advanced Oxidation Processes Perspective Regarding Swine Wastewater Treatment. Sci. Total Environ. 2021, 776, 145958. [Google Scholar] [CrossRef]
- Paucar, N.E.; Kim, I.; Tanaka, H.; Sato, C. Effect of O3 Dose on the O3/UV Treatment Process for the Removal of Pharmaceuticals and Personal Care Products in Secondary Effluent. ChemEngineering 2019, 3, 53. [Google Scholar] [CrossRef]
- Rice, E.W.; Baird, R.B.; Eaton, A.D.; Clesceri, L.S. Standard Methods for the Examination of Water and Wastewater; American Public Health Association American Water Works Association Water Environment Federation: Washington, DC, USA, 2012. [Google Scholar]
- National Institute of Food and Drug Safety Evaluation; Ministry of Agriculture, Food and Rural Affairs; Animal and Plant Quarantine Agency. Monitoring of Antimicrobial Use and Antimicrobial Resistance; Ministry of Agriculture, Food and Rural Affairs: Sejong, Republic of Korea, 2021; pp. 7–17.
- Mao, D.; Yu, S.; Rysz, M.; Luo, Y.; Yang, F.; Li, F.; Hou, J.; Mu, Q.; Alvarez, P.J.J. Prevalence and Proliferation of Antibiotic Resistance Genes in Two Municipal Wastewater Treatment Plants. Water Res. 2015, 85, 458–466. [Google Scholar] [CrossRef]
- Pei, R.; Kim, S.-C.; Carlson, K.H.; Pruden, A. Effect of River Landscape on the Sediment Concentrations of Antibiotics and Corresponding Antibiotic Resistance Genes (ARG). Water Res. 2006, 40, 2427–2435. [Google Scholar] [CrossRef]
- Khan, S.A.; Sung, K.; Nawaz, M.S. Detection of AacA-AphD, QacEδ1, MarA, FloR, and TetA Genes from Multidrug-Resistant Bacteria: Comparative Analysis of Real-Time Multiplex PCR Assays Using EvaGreen® and SYBR® Green I Dyes. Mol. Cell. Probes 2011, 25, 78–86. [Google Scholar] [CrossRef]
- Parmar, K.A.; Prajapati, S.; Dabhi, Y. Effective Use of Ferrous Sulfate and Alum as a Coagulant in Treatment of Dairy Industry Wastewater. ARPN J. Eng. Appl. Sci. 2011, 6, 42–45. [Google Scholar]
- Kang, C.; Zhao, Y.; Tang, C.; Addo-Bankas, O. Use of Aluminum-Based Water Treatment Sludge as Coagulant for Animal Farm Wastewater Treatment. J. Water Process Eng. 2022, 46, 102645. [Google Scholar] [CrossRef]
- Deng, L.; Zheng, D.; Zhang, J.; Yang, H.; Wang, L.; Wang, W.; He, T.; Zhang, Y. Treatment and Utilization of Swine Wastewater–A Review on Technologies in Full-Scale Application. Sci. Total Environ. 2023, 880, 163223. [Google Scholar] [CrossRef] [PubMed]
- Lawal, I.M.; Soja, U.B.; Mambo, A.D.; Kutty, S.R.M.; Jagaba, A.H.; Hayder, G.; Abubakar, S.; Umaru, I. Adsorption of Abattoir Wastewater Contaminants by Coconut Shell-Activated Carbon. In Sustainability Challenges and Delivering Practical Engineering Solutions: Resources, Materials, Energy, and Buildings; Springer: Berlin/Heidelberg, Germany, 2023; pp. 145–150. [Google Scholar]
- Folino, A.; Zema, D.A.; Calabrò, P.S. Organic Matter Removal and Ammonia Recovery by Optimised Treatments of Swine Wastewater. J. Environ. Manag. 2020, 270, 110692. [Google Scholar] [CrossRef] [PubMed]
- Cai, Y.; Yang, H.; Liu, J.; Zuo, D.; Deng, L. Sequencing Batch Reactor (SBR) and Anoxic and Oxic Process (A/O) Display Opposite Performance for Pollutant Removal in Treating Digested Effluent of Swine Wastewater with Low and High COD/N Ratios. J. Clean. Prod. 2022, 372, 133643. [Google Scholar] [CrossRef]
- Montalvo, S.; Huiliñir, C.; Castillo, A.; Pagés-Díaz, J.; Guerrero, L. Carbon, Nitrogen and Phosphorus Recovery from Liquid Swine Wastes: A Review. J. Chem. Technol. Biotechnol. 2020, 95, 2335–2347. [Google Scholar] [CrossRef]
- Zhang, W.; Wei, Q.; Xiao, J.; Liu, Y.; Yan, C.; Liu, J.; Sand, W.; Chow, C.W.K. The Key Factors and Removal Mechanisms of Sulfadimethoxazole and Oxytetracycline by Coagulation. Environ. Sci. Pollut. Res. 2020, 27, 16167–16176. [Google Scholar] [CrossRef]
- Zhong, S.-F.; Yang, B.; Lei, H.-J.; Xiong, Q.; Zhang, Q.-Q.; Liu, F.; Ying, G.-G. Transformation Products of Tetracyclines in Three Typical Municipal Wastewater Treatment Plants. Sci. Total Environ. 2022, 830, 154647. [Google Scholar] [CrossRef]
- Xu, Z.; Huang, W.; Xie, H.; Feng, X.; Wang, S.; Song, H.; Xiong, J.; Mailhot, G. Co-Adsorption and Interaction Mechanism of Cadmium and Sulfamethazine onto Activated Carbon Surface. Colloids Surf. A Physicochem. Eng. Asp. 2021, 619, 126540. [Google Scholar] [CrossRef]
- Lertpaitoonpan, W.; Ong, S.K.; Moorman, T.B. Effect of Organic Carbon and PH on Soil Sorption of Sulfamethazine. Chemosphere 2009, 76, 558–564. [Google Scholar] [CrossRef]
- Kalli, M.; Noutsopoulos, C.; Mamais, D. The Fate and Occurrence of Antibiotic-Resistant Bacteria and Antibiotic Resistance Genes during Advanced Wastewater Treatment and Disinfection: A Review. Water 2023, 15, 2084. [Google Scholar] [CrossRef]
- Czekalski, N.; Imminger, S.; Salhi, E.; Veljkovic, M.; Kleffel, K.; Drissner, D.; Hammes, F.; Burgmann, H.; Von Gunten, U. Inactivation of Antibiotic Resistant Bacteria and Resistance Genes by Ozone: From Laboratory Experiments to Full-Scale Wastewater Treatment. Environ. Sci. Technol. 2016, 50, 11862–11871. [Google Scholar] [CrossRef]
- Iakovides, I.C.; Michael-Kordatou, I.; Moreira, N.F.F.; Ribeiro, A.R.; Fernandes, T.; Pereira, M.F.R.; Nunes, O.C.; Manaia, C.M.; Silva, A.M.T.; Fatta-Kassinos, D. Continuous Ozonation of Urban Wastewater: Removal of Antibiotics, Antibiotic-Resistant Escherichia Coli and Antibiotic Resistance Genes and Phytotoxicity. Water Res. 2019, 159, 333–347. [Google Scholar] [CrossRef]
- Zhao, C.; Lu, B.; Wang, Z.; Wei, J.; Zhao, Y.; Wang, S. Enhanced Antibiotics and Antibiotics Resistance Genes Removal from Aquaculture Wastewater by Microalgae-Based System Induced with Plant Hormones. Int. Biodeterior. Biodegrad. 2025, 200, 106045. [Google Scholar] [CrossRef]
- Chen, Y.; Su, J.-Q.; Zhang, J.; Li, P.; Chen, H.; Zhang, B.; Gin, K.Y.-H.; He, Y. High-Throughput Profiling of Antibiotic Resistance Gene Dynamic in a Drinking Water River-Reservoir System. Water Res. 2019, 149, 179–189. [Google Scholar] [CrossRef]
- Wang, J.; Gao, X.; Wang, G.; Liu, Y.; Chang, J.; Jiang, T.; Li, G.; Ma, R.; Yang, Y.; Yuan, J. The Enrichment of Antibiotic Resistance Genes in Swine Manure Compost Was Related to the Bulking Agent Types. Environ. Technol. Innov. 2024, 36, 103765. [Google Scholar] [CrossRef]
- Cheng, W.; Chen, H.; Su, C.; Yan, S. Abundance and Persistence of Antibiotic Resistance Genes in Livestock Farms: A Comprehensive Investigation in Eastern China. Environ. Int. 2013, 61, 1–7. [Google Scholar] [CrossRef] [PubMed]
- Lin, X.; Ruan, J.; Huang, L.; Zhao, J.; Xu, Y. Comparison of the Elimination Effectiveness of Tetracycline and AmpC β-Lactamase Resistance Genes in a Municipal Wastewater Treatment Plant Using Four Parallel Processes. Ecotoxicology 2021, 30, 1586–1597. [Google Scholar] [CrossRef] [PubMed]
- Wu, F.; Yuan, C.; Ruan, C.; Zheng, M.; Liu, L.; Wang, G.; Chen, G. Coagulation Promotes the Spread of Antibiotic Resistance Genes in Secondary Effluents. Environ. Pollut. 2024, 355, 124245. [Google Scholar] [CrossRef] [PubMed]
- Ma, Z.; Wu, H.; Zhang, K.; Xu, X.; Wang, C.; Zhu, W.; Wu, W. Long-Term Low Dissolved Oxygen Accelerates the Removal of Antibiotics and Antibiotic Resistance Genes in Swine Wastewater Treatment. Chem. Eng. J. 2018, 334, 630–637. [Google Scholar] [CrossRef]
- Stefańska, I.; Kwiecień, E.; Kizerwetter-Świda, M.; Chrobak-Chmiel, D.; Rzewuska, M. Tetracycline, Macrolide and Lincosamide Resistance in Streptococcus Canis Strains from Companion Animals and Its Genetic Determinants. Antibiotics 2022, 11, 1034. [Google Scholar] [CrossRef]
- Sartini, I.; Vercelli, C.; Lebkowska-Wieruszewska, B.; Lisowski, A.; Fadel, C.; Poapolathep, A.; Dessì, F.; Giorgi, M. Pharmacokinetics and Antibacterial Activity of Tiamulin after Single and Multiple Oral Administrations in Geese. Vet. Anim. Sci. 2023, 22, 100317. [Google Scholar] [CrossRef]
- Shen, Q.; Tang, J.; Wang, X.; Li, Y.; Yao, X.; Sun, H.; Wu, Y. Fate of Antibiotic Resistance Genes and Metal Resistance Genes during the Thermophilic Fermentation of Solid and Liquid Swine Manures in an Ectopic Fermentation System. Ecotoxicol. Environ. Saf. 2021, 213, 111981. [Google Scholar] [CrossRef] [PubMed]
- Yang, Y.; Liu, Z.; Xing, S.; Liao, X. The Correlation between Antibiotic Resistance Gene Abundance and Microbial Community Resistance in Pig Farm Wastewater and Surrounding Rivers. Ecotoxicol. Environ. Saf. 2019, 182, 109452. [Google Scholar] [CrossRef] [PubMed]
Disclaimer/Publisher’s Note: The statements, opinions and data contained in all publications are solely those of the individual author(s) and contributor(s) and not of MDPI and/or the editor(s). MDPI and/or the editor(s) disclaim responsibility for any injury to people or property resulting from any ideas, methods, instructions or products referred to in the content. |
© 2025 by the authors. Licensee MDPI, Basel, Switzerland. This article is an open access article distributed under the terms and conditions of the Creative Commons Attribution (CC BY) license (https://creativecommons.org/licenses/by/4.0/).




